南京材料研究所给水排水工程设计毕业论文
2020-06-20 18:56:53
摘 要
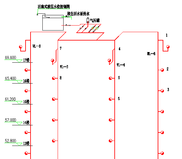
给水系统分区供水,从市政管网上接两根DN100的引入管,底层至地上二层为市政管网直供,三至十七层采用无负压变频供水设备分区加压供水,其中三至十层为低区,十一层至十七层为高区。地下消防水池采用钢筋混凝土结构,置于地下室泵房边,有效容积600立方米,分为两格。建筑室内及室外排水采用污、废水合流制,直接排入市政污水管。排水立管采用专用通气立管。地下室排水经排水沟汇集排至集水坑,经潜污泵提升排至检查井。建筑外排水,选择重力半有压流系统,雨水经屋面雨水斗收集后排入雨水管。
根据规范,该建筑为一类高层建筑,室外消火栓用水量30L/s,室内消火栓用水量40L/s,火灾延续时间3h。消火栓充实水柱高度13m,水龙带长度25m,水枪喷嘴流量5.16L/s,消防立管管径为DN100。在屋顶层设试验消火栓一个,每个室内消火栓箱内均设有远距离启动消防泵的按钮。
本工程的自动喷水灭火系统分两区。该建筑采用湿式自动喷水灭火系统,喷淋系统设计流量16L/s。报警阀设于地下室泵房内,各层均设水流指示器、信号阀和末端试水装置,其信号均送入消防控制中心进行处理。选用消防增压稳压设备(包含有效体积48立方米消防水箱)贮存火灾初期10min自动喷水灭火系统、室内消火栓系统用水量,设于屋顶,初期灭火由水箱供水,后期灭火由地下室的消防水泵和喷淋泵供水。
关键词:给水系统、排水系统、消火栓系统、自动喷水灭火系统、雨水系统
Abstract:
District water supply system , from the municipal pipe network connected to the introduction of two DN100 pipe,the bottom layer to the ground floor two for the municipal pipe network direct supply, From layer three to seventeen, the use of non negative pressure frequency conversion water supply equipment, sub district pressure water supply, of which three to ten for the low area, eleven layers to seventeen layers for high . Underground fire pool adopts steel reinforced concrete structure in the basement pump room side, effective volume of 600 cubic meters, divided into two squares. Building indoor and outdoor drainage adopts sewage and wastewater combined system,directly discharged into the municipal sewage pipe. Drainage riser with dedicated ventilation riser.The basement drainage drainage ditch pool drained to the sump, the submersible sewage pump up and drained to check well. Outside the building gravity drainage, half pressure flow system, the roof rainwater rainwater hopper collect back into the rain water pipe.
According to the specification, the building is a high-rise buildings, outdoor fire hydrant water 30L / s, indoor fire hydrant water 40L / s fire continue time 3H. The fire hydrant to enrich the water column height 13m, length 25m hose, gun nozzle flow 5.16L/s, riser diameter is DN100. On the roof floor test a fire hydrant, fire hydrant box each are equipped with remote start the fire pump button.
Automatic water spraying fire extinguishing system in this project is divided into two zones. The building adopts wet automatic sprinkler system, spray system design flow 16L/s. The alarm valve is arranged on the basement pump room, all the layers of the design water flow indicator, signal valve and the end water test equipment, the signals are sent to fire control center. Selection of fire pressure stabilizer equipment (including the effective volume 48 cubic meters of fire water tank) storage fire early 10min automatic sprinkler system, fire hydrant system water fire, arranged on the roof, during fire by water supply, post fire from the basement of the fire pump and spray pump water supply.
button.Keyword: Water-supply system、Drainage system、Hydrant system、Automatic sprinkler system、Rainwater system
目录
摘 要: 1
Abstract: 2
第一章 设计说明 7
1给水系统 7
1.1给水系统的选择 7
1.2系统的组成 8
1.3给水管道的布置与敷设 8
2消防系统 9
2.1消火栓系统 9
2.2自动喷水灭火系统 10
3.排水系统 11
3.1排水方案的选择 11
3.2 系统组成 12
3.3排水管道的安装 12
4.雨水系统 12
4.1雨水排水系统的选择 12
4.2雨水排水系统的组成 12
4.3雨水管道的敷设与布置 13
第二章 计算说明 14
1给水系统 14
1.1用水量计算 14
1.2给水管网水力计算 15
2消火栓系统 23
2.1消火栓系统水力计算 23
2.2水泵接合器选定 31
2.3消火栓减压计算 31
3 自动喷淋灭火系统 32
3.1喷淋系统概况 32
3.2管道与报警阀布置 32
3.3系统的设计流量 33
3.4水力计算(作用面积法) 34
3.5 室外消火栓与水泵接合器的选择 37
4排水系统计算 38
4.1确定排水体制 38
4.2排水水力计算 38
4.3地下室排水系统计算 40
4.4消防电梯排水系统计算 41
4.5化粪池设计计算 41
5雨水系统 43
5.1暴雨强度公式 43
5.2雨水设计流量公式 43
5.3水力计算 43
5.4连接管计算 44
5.5排出管计算 44
参考文献: 45
谢 辞 46
第一章 设计说明
1给水系统
1.1给水系统的选择
本建筑以城市给水管网作为水源,从位于建筑西侧的DN100的市政管网取水,干管埋深3 m,供水水压为0.25MPa。该建筑为高层建筑,压力不足以供应该建筑所有用水。若只采用一个给水系统供水,建筑低层的配水点所受的静水压力很大,易产生水锤,损坏管道及附件,流速过大产生水流噪音;低层压力过大,开启水龙头时,水流喷溅严重;使用不便,根据《建筑给水排水设计规范》,卫生器具的最大静水压力不宜超过0.45MPa。由于其层数多,竖向高度大,为避免低层配水点静水压力过大,进行竖向分区。据设计资料以及规范中的要求并结合该楼的功能分区,将该建筑在竖向上分为三个供水区,直供区为-1~2层;低区为3~10层;高区为11-17层。
拟设定两种方案:
相关图片展示:









