基于Matlab的汽车动力性、经济性虚拟实验仿真平台研究毕业论文
2020-04-12 16:13:42
基于MATLAB的汽车动力性、经济性虚拟实验仿真平台研究
学院(系): 国际教育学院
专业班级: 车辆工程专业gj1403班
学生姓名: 张一弛
指导教师: 余晨光
学位论文原创性声明
本人郑重声明:所呈交的论文是本人在导师的指导下独立进行研究所取得的研究成果。除了文中特别加以标注引用的内容外,本论文不包括任何其他个人或集体已经发表或撰写的成果作品。本人完全意识到本声明的法律后果由本人承担。
作者签名:
年 月 日
学位论文版权使用授权书
本学位论文作者完全了解学校有关保障、使用学位论文的规定,同意学校保留并向有关学位论文管理部门或机构送交论文的复印件和电子版,允许论文被查阅和借阅。本人授权省级优秀学士论文评选机构将本学位论文的全部或部分内容编入有关数据进行检索,可以采用影印、缩印或扫描等复制手段保存和汇编本学位论文。
本学位论文属于1、保密囗,在 年解密后适用本授权书
2、不保密囗 。
(请在以上相应方框内打“√”)
作者签名: 年 月 日
导师签名: 年 月 日
(注:此页内容装订在论文扉页)
Abstract
This article analyzes the relevant elements of the automotive dynamic test and fuel economy test, selects the vehicle's maximum speed, acceleration time, and the maximum gradeability of first gear as the dynamic evaluation standard, and selects the fuel consumption per 100 kilometers under the NEDC cycle as the economy evaluation standard, to establish the mathematical model of automobile test. Based on the MATLAB platform, a simulation platform for simulation of vehicle dynamics and fuel economy was built. In the Simulink module, based on the mathematical model mentioned above, a simulation model was established with the method of forward simulation and modular modeling, and an interactive interface was designed using the AppDesigner module. The functions that can be implemented by the simulation platform include obtaining user input parameters, invoking Simulink model to run simulation, and displaying simulation results. After comparing the experimental data, the dynamic simulation model has a rather high simulation accuracy, and the economic simulation model can better track the given conditions of the NEDC cycle can be concluded. The application of the simulation platform can effectively reduce the cost of product development and shorten the development cycle.
Key Words:MATLAB;Simulink;Simulation platform; Vehicle longitudinal performance; Vehicle fuel efficiency
Categories
Chapter 1 Introduction 1
1.1 Significance of the Project 1
1.2 Vehicle dynamic researches inside and outside China 2
1.2.1 Researches in China 2
1.2.2 Researches in other countries 3
1.3 Main research content 3
Chapter 2 Factors of Longitudinal Performance 5
2.1 Evaluation Standards of Longitudinal Performance 5
2.2 Speed Characteristics of the Engine 5
2.2.1 Speed Characteristic Under Steady State 6
2.2.2 Speed Characteristic Under Non-Steady State 6
2.3 Transmission System 7
2.3.1 Transmission Systems with Clutch 7
2.3.2 Transmission Systems with Torque Converter 9
2.4 Dynamic Model of an Automobile 10
2.4.1 Driving Force 10
2.4.2 Driving resistance 10
2.4.3 Driving Equation of an Automobile 13
Chapter 3 Factors of Fuel Efficiency 14
3.1 Evaluation Standards of Fuel Efficiency 14
3.2 Load Characteristics of the Engine 15
3.3 Calculation Model of Automobile Fuel Efficiency 16
3.3.1 Driving Cycle 16
3.3.2 Vehicle Behavior in Driving Cycles 16
3.3.3 Calculation of Fuel Efficiency in Driving Cycles 17
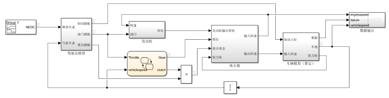
Chapter 4 Simulink Models 21
4.1 Introduction of Software 22
4.1.1 MATLAB 22
4.1.2 Simulink 22
4.2 Engine Module 23
4.2.1 Model of Speed Characteristics 23
4.2.2 Model of Load Characteristics 24
4.3 Transmission System Module 25
4.3.1 Model of Manual Transmission System 25
4.3.2 Model of Automatic Transmission System 31
4.4 Vehicle Dynamics Module 32
4.4.1 Calculation of Vehicle Speed 33
4.4.2 Acquisition of Other Data 34
4.5 Shift Logic Module 37
4.5.1 Introduction of Stateflow 38
4.5.2 Logic Structure 38
4.5.3 Calculation of Optimal Power Shifting Speed 40
4.6 Driver Module 42
4.6.1 Fuzzy System 42
4.6.2 Control Strategy 43
4.6.3 Model in Simulink 44
4.7 Simulation Results 45
4.7.1 Simulation Settings 46
4.7.2 Results and Error Analysis 47
Chapter 5 User Interface Based on AppDesigner 50
5.1 Introduction of AppDesigner 50
5.2 Introduction to the GUI Functions 50
5.2.1 Main Interface 50
5.2.2 Curve Fitting Toolbox 54
5.2.3 Toolbar 56
Chapter 6 Summary and Prospect 59
6.1 Summary 59
6.2 Insufficients and Prospect 60
References 62
Acknowledgements 65
Chapter 1 Introduction
1.1 Significance of the Project
Automotive power and fuel economy are important indicators that can reflect the performance of a car. The dynamics of the car are mainly evaluated by three indicators: maximum speed, acceleration time, and maximum climbing grade. The fuel economy indicators include constant speed 100 km fuel consumption and cycle fuel consumption. The dynamic nature of the car is the basic performance of the car, and it is also the most basic item of the car's performance indicators. It is also often the most important performance indicator of ordinary consumers when they purchase a car. Cars are a kind of high-efficiency vehicles. The level of efficiency is determined by dynamics to a certain extent. With the rapid development of China's economy, the automobile industry is also growing and becoming one of China's pillar industries. As China's vehicle ownership has been rising year by year, the demand for automotive power is also increasing. Therefore, targeted research on automotive dynamics is conducive to the development of the automotive industry and is also the basis for designing vehicles that meet safety requirements. As with dynamics, the fuel economy of an automobile is an important indicator of the performance of a car. The fuel economy has a direct impact on the user's economic interests. With the increasing pressure on the society brought about by the current environmental and energy crisis, the purchase of more fuel-efficient models has gradually become mainstream. The proportion of fuel economy in the competitiveness of the vehicle model has gradually increased. It has become increasingly important to analyze the factors that affect the fuel economy and to study how to reduce the fuel consumption of the vehicle and improve the fuel economy.
In order to achieve a predetermined design goal or to optimize an existing design, it is often necessary to obtain prototype vehicle test data during the modern car design process and use it as a basis to repeatedly modify the design. The method of obtaining prototype data can be divided into data obtained through actual vehicle test or obtained through simulation. The actual vehicle test needs to repeatedly produce and modify model cars along with the design process, so it is inefficient and costly, and may be affected by environmental, driver, and other unstable factors in the test process. Compared with the real vehicle test, the simulation platform is based on a computer platform. The advantage is that the experimental data of the designed vehicle model can be obtained without having to produce a prototype vehicle and test it, thus saving the prototype production cost and the experimental overhead. This has greatly increased the efficiency of product development and reduced development costs. In addition, the simulation platform can also provide an ideal and stable test environment, excluding the influence of unstable factors in the experiment process on the results.
以上是毕业论文大纲或资料介绍,该课题完整毕业论文、开题报告、任务书、程序设计、图纸设计等资料请添加微信获取,微信号:bysjorg。
相关图片展示:









