基于PLC的阻燃剂分离膜过滤自控系统设计毕业论文
2020-04-15 21:22:31
摘 要
在现代化工业生产过程中会产生大量的工业废水,污染水资源,破坏环境,降低生产效率,根据统计的数据来看,我国因环境问题而产生的损失几乎占了整个国民生产总值的10%。若能高效处理回收工业废水,不仅能保护生态系统,亦能降低生产成本,提高产值。
阻燃剂,是赋予易燃聚合物难燃性的功能性助剂,能够阻燃高分子材料。三聚氰胺氰尿酸盐是由三聚氰胺和氰尿酸合成的盐,属于氮系列阻燃剂。生产中部分三聚氰胺氰尿酸盐会溶于水中产生乳白色浊液,不符合我国环保标准,无法直接排放,因此阻燃剂废水的过滤分离十分重要。根据相关文献,三聚氰胺氰尿酸盐具有一种特殊的性质,在30度时几乎不溶于水的,因此可利用这个特性设计阻燃剂分离膜自控系统。
本设计具体工作内容包括根据工艺流程图统计控制点数,进行仪表选型;利用CAD软件绘制出电气柜设计图,根据选用设备具体情况安排接线和柜内分布;以西门子S7-1200PLC作为控制器,采用step7软件编写满足工业流程和生产需求的逻辑程序;用winCC上位机组态软件软件绘制人机友好的监控界面;模拟运行逻辑程序和监控界面,调整控制器参数。模拟实验表明本自控系统运行稳定,精确地控制了废水中阻燃剂的含量,使废水的排放符合国家标准。
关键词:废水处理 自动控制 远程监控
Abstract
In the process of modern industrial production, a large amount of industrial waste water will be produced, which will pollute water resources, damage the environment and reduce the production efficiency. According to the statistical data, the losses caused by environmental problems in China account for almost 10% of the whole GDP. If the industrial wastewater can be treated and recycled efficiently, not only the ecological system can be protected, but also the production cost can be reduced and the output value can be increased.
Flame retardant, is to give flammable polymer flammability of functional additives, can flame retardant polymer materials. Melamine cyanurate is a salt synthesized from melamine and cyanurate. It belongs to a series of flame retardants of nitrogen. Part of the production of melamine cyanuric acid salt will be dissolved in water to produce milky turbid liquid, does not meet China's environmental standards, can not be directly discharged, so the flame retardant wastewater filtration and separation is very important. According to relevant literatures, melamine-cyanurate has a special property, which is almost insoluble in water at 30. Therefore, this property can be used to design the automatic control system of flame retardant separation film.
The design of the specific work includes the flow chart according to the statistical control points, instrument selection; Use CAD software to draw the design drawing of electrical cabinet, and arrange wiring and distribution in the cabinet according to the specific situation of selected equipment; Siemens s7-1200 PLC is used as the controller and step7 software is used to write the logic program to meet the industrial process and production requirements. Draw the man-machine friendly monitoring interface with winCC upper machine state software; Simulate running logic program and monitoring interface, adjust controller parameters. The simulation results show that the automatic control system is stable, the content of flame retardant in wastewater is controlled accurately, and the discharge of wastewater meets the national standard.
Key words: waste water treatment;Auto-Control;Remote monitoring
目录
第一章 绪论 1
1.1 课题研究背景与意义 1
1.2 国内研究现状 2
1.3 国外研究现状 3
第二章 阻燃剂分离膜过滤过程分析 4
2.1 阻燃剂实验与特性 4
2.1.1 原理 4
2.1.2 实验内容及结果 4
2.2 分离膜过滤过程 4
2.3 过滤效果分析 5
第三章 阻燃剂分离膜过滤系统设计与实现 6
3.1 仪表仪器选型 6
3.2 工艺流程与电气柜设计 8
3.2.1 工艺流程图 8
3.2.2 电气柜的设计 9
3.3 PLC程序设计 11
3.3.1 可编程控制器PLC的基本概念 11
3.3.2 PLC的特点以及应用领域 12
3.3.3 PLC的分类 12
3.3.4 PLC的硬件结构 12
3.3.5 PLC的选型 13
3.3.6 I/O地址的配置 14
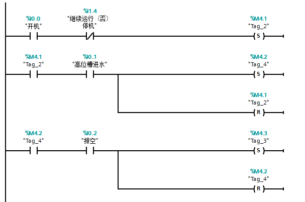
3.3.7 PLC程序设计 16
3.4 监控组态设计与实现 25
3.4.1 winCC组态软件简介 25
3.4.2 winCC与PLC之间的通讯以及变量连接 25
3.4.3 组态画面设计与变量连接 28
第四章 调试与运行结果 31
第五章 总结与展望 33
5.1 论文总结 33
5.2 前景展望 33
参考文献 35
致谢 37
第一章 绪论
1.1 课题研究背景与意义
工业废水是指那些在生产时产生的污水和废水,这些废水和污水包括部分在生产时剩余的原料,一些在化学反应时产生的反应物和那些排放后会污染到环境,水源,空气以及人体安全的污染物。因此,废水的处理是重中之重。在处理工业废水的时候,我们需要遵循相应的原则,原则如下:第一,需要考虑的是没有毒性的生产方式,并且将工艺流程不断创新改造,以此来替代原来的工艺,从而有效减少生产过程中的毒害物质。第二,在必须要使用到有毒原料或者必须会生产处有毒物质时,一定要做好相应的防范工作,在进行操作时,要严格遵守规定,使用的工艺和设备一定要合理合法。第三,尽量把有毒的物质,有毒的废水与正常的废水分离开,这样在之后的处理时会更加方便,更加安全,具有一定的经济性和安全性。第四,处理废水污水时一定要妥善谨慎,能循环利用的尽量不浪费,从而减小下水道和污水处理厂的负荷,节约一定的社会资源。第五,像一些有机废水,应该直接让城市的污水处理系统进行相应的正确处理。第六,一些有毒的废水可以利用微生物进行降解以此达到环保的效果,但是在进行之前需要经过一定的特殊处理。第七,实在难以进行降解或者直接处理的废水,应该分离出来单独处理,不能直接进行排放来避免污染水源和生态环境。
就目前的情况而言,我国对于那些难以降解的污水有以下的处理方法:吸附法,焚烧法和生化法等等。然而,在这些方法中,只有生化法的工艺较为成熟并且设备简单成本低廉,能够处理大量的污水,因此生化法是应用最广泛的污水处理方法。而活性污泥法是生物处理法中最常用到的方法之一,这种方法的优点在于活性高,对废水的处理有着很大的优势。我们日常生活中的废水处理是十分讲究的,不同种类的废水都会有不一样的处理方式,废水的数量等等都会影响到处理效果,因此废水处理后有时会进行二次处理来让废水中的各项指标达到排放标准。我国主要使用的废水处理方式有物理法,化学法和生物法这三种方法,这三种方法都有自己的适用范围,但是却可以相互学习对方的优势所在,一种方法可能难以达到预想的处理效果,但是几种方法用到一起,却可以达到出人意料的效果,可以节约大量的社会资源,减少不必要的污染和毒害。
以上是毕业论文大纲或资料介绍,该课题完整毕业论文、开题报告、任务书、程序设计、图纸设计等资料请添加微信获取,微信号:bysjorg。
相关图片展示:









