整舱电磁悬浮浮筏隔振系统设计与分析毕业论文
2020-02-24 22:57:12
摘 要
隔振技术发展至今,已出现相当多的种类。利用磁悬浮支撑技术作为核心的磁悬浮主动隔振则是近几年发展的新兴隔振技术。磁悬浮主动隔振技术由于隔振元件本身的刚度、阻尼可以通过控制系统改变元件的物理参数来调整,得以实时控制隔振能够满足稳定的要求。并且磁悬浮支撑技术因为悬浮无接触,因此摩擦小,精度也足够高,将会是未来隔振技术发展的重要方向。
本文将基于研究现有隔振技术的形式、浮筏隔振的商用程度、磁悬浮支撑技术的发展,设计出一种专用的磁悬浮隔振器,并通过合理布置,进而设计出电磁悬浮浮筏隔振系统,接着利用理论及有限元分析得出合理结论,为以后进一步稳定应用于潜艇的整舱浮筏系统的设计提供一种可能途径。
关键词:磁悬浮;浮筏;主动隔振;有限元
Abstract
Since the development of vibration isolation technology, there have been quite a few types. The magnetic levitation active vibration isolation using magnetic levitation support technology as the core is a new vibration isolation technology developed in recent years. Active magnetic vibration isolation technology due to the vibration isolation element itself, the damping can be adjusted by the control system to change the physical parameters of the components to adjust the real-time control of vibration isolation to meet the requirements of stability. In addition, the magnetic levitation support technology has no friction because of the suspension, so the friction is small and the accuracy is high enough. This will be an important direction for the development of vibration isolation technology in the future.
This paper will design a special magnetic suspension isolator based on the study of the existing form of vibration isolation technology, the commercial degree of floating raft vibration isolation, and the development of magnetic suspension support technology, and design the electromagnetic suspension floating raft separated by rational arrangement. The vibration system, and then through the theoretical and finite element analysis to reach a reasonable conclusion, to provide a possible approach for the design of an integrated floating raft system for submarine stability.
Key Words:Magnetic levitation; floating raft; active vibration isolation; finite element
目 录
第1章 绪论 1
1.1 课题研究背景 1
1.2 隔振技术研究概述与发展 2
1.3 本文研究内容 3
第2章 磁悬浮隔振器结构与理论分析 4
2.1 磁悬浮隔振器 4
2.1.1 结构组成 4
2.1.2 工作原理 5
2.2 磁悬浮隔振器理论磁路分析 6
2.3 本章小结 9
第3章 浮筏隔振系统建模与分析 10
3.1 浮筏隔振系统 10
3.2 电磁悬浮浮筏隔振系统 10
3.3 本章小结 13
第4章 磁悬浮隔振器有限元分析 14
4.1 磁悬浮隔振器电磁分析 14
4.2 磁悬浮隔振器漏磁分析 17
4.2.1 磁悬浮隔振器漏磁有限元分析 17
4.2.2 漏磁结果的优化建议 20
4.3 本章小结 20
第5章 总结与展望 21
5.1 全文总结 21
5.2 工作展望 21
参考文献 23
致谢 24
第1章 绪论
本章通过说明课题的研究背景,概括当今国内外的隔振技术、浮筏隔振技术以及磁悬浮支撑技术的发展现状,明确了本次论文的研究目标,并且概述了本次论文的作文结构与需要撰写的内容。
1.1 课题研究背景
如今的现代工业生产以及现实生活中,许多设备仪器都在向着轻型化、高速化和重载化的目标发展,而这些机器的振动也越来越强烈。比如,机械运作时,设备自身会发生剧烈振动; 而当支撑连接面产生运动时,设备就会发生强迫振动。这些剧烈的振动与强迫振动不但可能损坏机器自身的结构,甚至还会影响到周边其他设备的正常运作。而且,振动带来的噪声对于人的健康也有许多威胁。所以,如何有效地减振降噪是现代工程领域中的一个研究方向。
随着科技能力的进步与生活水准的上升,人们在振动控制技术领域的关注程度也愈发提高,其中隔振技术则是人们研究较多的一项技术,并且隔振技术也已广泛应用于诸多工程领域。隔振技术按照能否自主调整参数分为被动隔振与主动隔振。被动隔振的优势是易于实现隔振、机械结构不复杂。但一旦完成设计后,结构参数就很难调整,只能对某一窄频域的振动有隔离效果,而且也因结构参数固定的限制无法减弱低频振动,这是被动隔振的缺点。所以人们在被动隔振的基础上研究出了主动隔振,主动隔振一般是在被动隔振元件的周边并联主动作动器,或使用主动作动器替代被动隔振元件,由合适的控制作动器的工作,消除减弱振动力从而隔振。主动隔振相较于被动隔振,有着可以调整的刚度、阻尼,也能够实现宽屏段隔振,因此逐渐成为现代隔振技术发展的研究重心。
控制工程技术、半导体技术等现代技术的发展,致使磁悬浮技术亦是进步斐然。磁悬浮台灯、磁悬浮列车还有许多利用了磁悬浮的玩具、工具等都得到了大量的使用。国外也有研究人员提出在隔振技术中引入磁悬浮支撑技术,设计出磁悬浮主动隔振器。磁悬浮主动隔振技术基于磁悬浮支撑技术,通过在振源与负载之间加入一个能够自主调整的电磁场,得以在物理层面隔离振源与负载,并且因为作为支撑的电磁场可控,也就能够调整整个磁悬浮隔振元件的阻尼、刚度等等一般被动隔振无法改变的参数,从而可以在相对较宽的频段隔离振动波。因此磁悬浮隔振技术将会是未来隔振工程领域研究的重要方向。
1.2 隔振技术研究概述与发展
由隔振系统的结构区分,隔振系统大体可分为单层隔振系统和双层隔振系统。浮筏装置是一种特别的双层隔振系统,它能通过集成需要隔离的负载达到不错的振动衰减,因此在被大量使用在各种设计生产之中。在单层隔振技术的基础之上,人们研究设计出了双层隔振技术,之后又通过优化集成的方式设计出基于双层隔振的浮筏隔振技术。
自上世纪中期后,就已经有许多发达国家开始在舰船上大量使用浮筏隔振技术。美国在六十年代率先在“Squid”级的核潜艇上使用浮筏隔振装置。八十年代末期,“Sea wolf”和“Virginia”级核潜艇也是通过把大部分动力设备集成在同一台浮筏上,利用浮筏隔振装置进行隔振。美国通用电船公司也在发明了将汽轮动力设备集成在同一台浮筏装置上的技术。在一份由美国海军出资的项目研究报告中,Swinbanks等学者指出,水面舰船使用的浮筏装置规模已经达到1000mm×2000mm。在最新的英国海军“Smart”级核潜艇中,也是通过高度集成了主要的动力设备系统在同一浮筏上实现隔振,装置的下层使用了 Equi- frequency隔振器。美国海军把一般浮筏隔振装置中的中间质量使用桁架式结构设计,能将激励波的传播路程进行增长,能够平衡不同种类的激励波的能量,使得系统对激励波的削弱程度加强,之后就能提升整个隔振系统的高频隔振能力,不过目前并未透露其应用现状。
1980年起,我国进行了对于浮筏装置技术的研究。1994年首台船用浮筏装置研发成功,在高级邮轮上进行了商用,之后便广泛使用在众多舰船建造之中。对浮筏隔振技术的研究就在许多研究院所中进行。张华良、严济宽、华宏星等研究出隔振效果影响因素于浮筏装置参数设计方法,对浮筏装置的设计有着参考意义。余永丰等人研究了大型舰船上的浮筏隔振系统特性,研究了浮筏一、二层的支撑特性对于非高阶振型与频率的影响,发明出了在浮筏隔振系统中避免重合动力设备振动频率的方案。陈明田等人发明了将汽轮的动力设备和泵类设备集成安装的浮筏系统,实验结果说明浮筏系统对于振动加速度的削弱效果良好,但因为在联结处的管件刚度大,影响了整体系统。姚利琴等人设计出一种将动力设备与齿轮箱集成在一台浮筏的隔振系统,避免了以往分开安装后导致的舱室噪声过大的弊端。徐志云提出对于浮筏系统的低频和高频隔振评估使用有限元思想和统计能量法,中间的频段则使用回归处理方法估算;俞孟萨等人对桁架式的浮筏隔振系统的结构与具体特性开展了深入的研究。现代的舰船已经大量使用了浮筏隔振技术,便于使得动力设备与精密设备能够稳定运行。
磁悬浮支撑技术发展开始于上世纪60年代。国外,Daley学者首先将基于磁悬浮支撑技术的磁悬浮隔振器与一般的弹簧隔振器进行并联,设计出一种混合隔振系统。MD. Emdadul Hoque、 Masaya TaKasaKi等学者将磁悬浮隔振器和弹簧隔振元件进行串联,构成一种新型混合隔振系统,经过实验分析,改系统不但对于负载有着不错的支撑能力,对于基础的振动波也有着相当好的隔离效果。国内,龙志强等学者设计了一种单层的磁悬浮隔振系统,能够用于太空的空间站或卫星中将多数振动源与设备的支撑面进行分离,确保这些精密设备的稳定性。张春良将空气弹簧与磁悬浮伸缩作动器结合,设计了一种用于精密制造的混合隔振平台。此外,武汉理工大学、西安交通大学以及南京航空航天大学等高校都对磁悬浮技术开展了大量研究工作,其中最为关注的技术则是利用磁悬浮的磁悬浮主动作动器的设计。磁悬浮隔振器拥有着众多优势,将会是未来隔振技术研究的一个重心。
1.3 本文研究内容
根据国内外隔振技术的发展概况和浮筏隔振系统一般模型与磁悬浮支撑技术的研究现状,本次课题将设计一种基于磁悬浮支撑技术与浮筏隔振系统的电磁悬浮浮筏隔振系统,论文每章的作文内容安排如下:
第一章首先介绍了课题研究背景、目的和意义,之后概括了国内外振动隔离技术的发展现状,并总结了国内外磁悬浮技术的应用发展,最后确定了本次课题的主要研究内容。
第二章主要介绍了本次课题设计的磁悬浮隔振器的基本结构与组成,接着说明了磁悬浮隔振器的理论磁路分析方法,为之后的设计奠定了科学理论基础。
第三章中先简单介绍了一般浮筏隔振的基本结构与工作原理,再说明了将磁悬浮主动隔振器浮筏结合在一起,组成的主动磁悬浮浮筏隔振系统的结构与隔振方式。
第四章首先采用有限元分析软件建立磁悬浮主动隔振器的二维有限元模型,分析计算了诸如:磁流密度,磁流矢量等参数。之后利用了三维有限元分析了磁悬浮隔振器的漏磁情况,并对于结果提出了相应的优化建议。
第五章是将本次课题的主要研究内容进行了总结,并且对本课题的深入研究工作进行了展望。
第2章 磁悬浮隔振器结构与理论分析
磁悬浮支撑技术发展开始于上世纪60年代。国外,Daley学者首先将基于磁悬浮支撑技术的磁悬浮隔振器与一般的弹簧隔振器进行并联,设计出一种混合隔振系统。磁悬浮隔振可以在物理层面隔绝振源和负载的接触,因此能够很好地减小摩擦、隔离振动。是以后的隔振技术一个重要发展方向。
2.1 磁悬浮隔振器
2.1.1 结构组成
本次课题所设计的磁悬浮隔振器采用了差动式结构,整体结构关于转子对称,可以产生两个方向的电磁力。主要组成结构包括:推力盘,E形磁铁,支撑架,缠绕线圈以及衔铁等。结构简图如下所示:

图2.1 磁悬浮隔振器结构简图
主要组成部分的名称、作用以及参数如下所示:
(1)推力盘
推力盘的作用是为了连接衔铁与浮筏,将衔铁上的力传递至浮筏。
(2)位移传感器
固定在推力盘上部分下方,传感器的测量范围为0~12mm,用以检测浮筏相对安装平台的位移大小。
(3)支撑架
支撑架是为了固定两个E形磁铁保持平行距离,材料使用隔磁铝合金7079。
(4)磁铁压板
用于将E形磁铁固定在支撑架上,使用隔磁铝合金7079制成。
(5)E形磁铁
隔振器的两个E形磁铁均为硅钢片堆叠而成,材料使用的是50H360,每片硅钢片厚度是0.5mm。
(6)缠绕线圈
线圈缠绕在磁铁的中部铁芯上,线圈使用铜线绕制形成,铜线直径为1.8mm,匝数为600。通电流之后与铁芯配合形成较强的电磁场,在衔铁上产生电磁吸引力。
(7)衔铁
材料与E形磁铁相同,也是使用硅钢片堆叠而成。使用时衔铁位于两个E形磁铁中间,且双边气隙为10mm,单边气隙为5mm。
现实使用时,E形磁铁固定于支撑架上下,推力盘一端和浮筏刚性连接,另一端固定衔铁,支撑架安装在基础平台上。推力盘下方安装的位移传感器用来检测浮筏与安装平台的相对位移,也就是衔铁和E形磁铁的气隙变化大小。该信号用于之后通过控制系统控制线圈中的通电电流。
2.1.2 工作原理
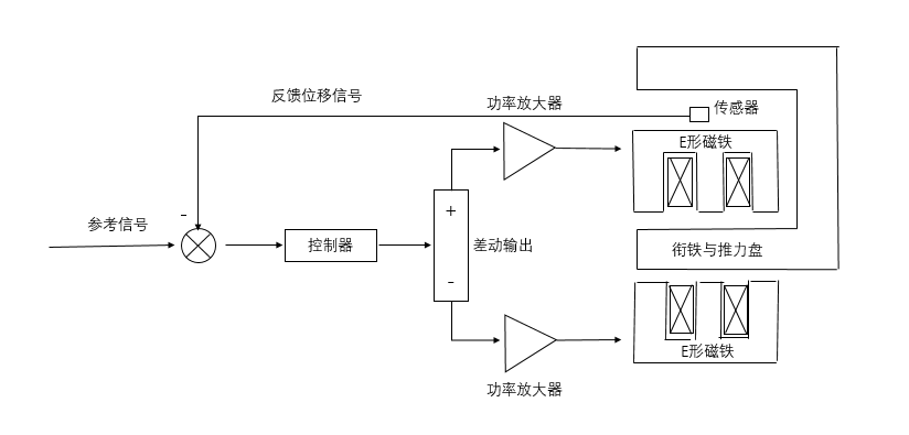
实际工作时,两个E形磁铁上的线圈由于通电与中间铁芯配合形成较强的电磁场,可以使得衔铁上产生一定的电磁吸引力,稳定地悬浮在两个E形磁铁中间。磁悬浮隔振器的工作控制结构主要是控制部分与磁悬浮隔振器部分组成。工作原理如下图2.2所示:

图2.2 磁悬浮隔振器工作原理图
使用开关,由控制器和功率放大器差动输出给两个磁铁的线圈电流,产生相应的电磁场。E形磁铁安装在支撑架上下,衔铁则在两个磁铁之间产生的磁场中悬浮,并与推力盘连接,推力盘的另一端于浮筏合适位置固定安装,如此就可以将电磁力作用在浮筏上,通过合理布置将浮筏悬浮。如上图所示,推力盘下方有位移传感器,可以持续检测推力盘的位移变化,也就是浮筏的位移状态,同时也是衔铁和磁铁间的气隙变化。这个信号会反馈给输入端,使用控制设备,能够调整输出给线圈的电流,改变电磁力大小,使得衔铁满足稳定的悬浮。
位移传感器检测出的相对位移信号,会由控制器中的处理器处理为控制信号,之后通过功率放大器将控制信号转变成为控制电流,电流通入线圈就会产生对应符合要求的电磁力,可以让衔铁能够稳定悬浮保持位置不变。控制系统的调整决定了磁悬浮隔振系统的阻尼、刚度等参数,因此也十分重要。
2.2 磁悬浮隔振器理论磁路分析
磁悬浮隔振器是本次课题设计中的一个重要项目,所以需要对磁悬浮隔振器的一些特性进行分析研究。由于该隔振元件利用磁悬浮技术实现,特性相对比较繁琐,在本节就先使用磁路分析法进行理论分析。因为本次课题的磁悬浮隔振器如上文所述由两个E形磁铁对称布置,所以可以简化分析,只对其中一部分进行分析。如下图2.3仅对其中1块E形磁铁和衔铁进行理论分析。

图2.3 理论分析结构图
按照简化磁路计算,忽略磁铁和衔铁的磁阻;不考虑气隙漏磁;假设磁势全部位于设计的工作气隙中;且该磁场全部均匀垂直分布在衔铁的表面上。
(2.1)
其中,N是线圈匝数,I是每匝线圈中通过的电流,、是气隙的磁阻,是气隙中的磁通量,g是气隙大小,、是内外铁芯的面积,是真空磁导率,取值是Wb/(A·m)
由式(2.1),可得:
(2.2)
通过磁路连续性定理可知:
(2.3)
磁铁对于衔铁产生的吸引力是关于线圈电流和气隙的函数,吸引力的大小和气隙之中的磁场强度的平方和磁力线穿过磁极的正对面积都成正比。所以,下方E形磁铁形成的对衔铁的吸引力公式如下:
(2.4)
将式(2.2)代入,可得:
(2.5)
其中,I是线圈通电电流,上式是为了计算两个磁铁中间的电磁力大小。为了方便处理数据与观察,将上式进行一般化处理:设定比例系数,是空气磁导率,N是线圈匝数,A是有效磁极面积,;设定是下方线圈中通过电流,x是衔铁和下方磁铁之间的距离大小,所以由式(2.5)可以推导出磁铁产生对衔铁的吸引力是:
(2.6)
(2.7)
以此类推,设定是上方线圈通过电流,而衔铁与上方磁铁的距离可推导出为2g-x,同理得出上方磁铁对于衔铁的吸引力是:
(2.8)
两个上下磁铁产生的吸引力的方向是相反的,所以两者对于衔铁产生的总的吸引力可由(2.6)、(2.8)两式相减得出:
(2.9)
而这个公式就是本次课题设计的磁悬浮隔振器的电磁力麦克斯韦公式。
为了简化分析,设定隔振器中的两个线圈中通过的电流大小相等,所以原麦克斯韦公式可以变换为:
(2.10)
通过选择合适的参数,利用简化后的麦克斯韦公式,可知:利用调整参数能够调整控制电流大小与衔铁的悬浮位置,也就是更改了整个隔振器的刚度,也就调整了整个隔振系统的刚度,从而满足合适的隔振目标。
磁悬浮隔振器的阻尼与刚度是可调可控的,要了解磁悬浮隔振器的隔振性能,就要先了解磁悬浮隔振器的刚度影响因素。通过刚度的定义可知,对简化后的麦克斯韦公式对x进行偏导,得到刚度为:
(2.11)
2.3 本章小结
本章主要介绍了本次课题设计的磁悬浮隔振器,首先介绍了隔振器的结构组成、使用材料和几何参数;接着介绍了磁悬浮隔振器的工作原理;最后使用理论分析,例如Maxwell公式,计算分析了隔振器的电磁情况。
第3章 浮筏隔振系统建模与分析
浮筏隔振是目前舰船动力设备隔振的主要隔振手段,本节在一般浮筏隔振系统的基础上,结合上一章分析设计的磁悬浮隔振器,经过合理布置,设计出一种电磁悬浮浮筏隔振系统。
3.1 浮筏隔振系统
作为一种新兴的隔振装置,浮筏从1960年起就被广泛的关注与研究。隔振技术在经历了单层隔振与双层隔振的发展后,逐渐演进出一种新的隔振方式——浮筏隔振。所谓浮筏隔振,就是把多个机械弹性安装在同一个筏架上,这个筏架也被称作中间质量,之后再把这个集成了多个设备的筏架弹性安装在基础上,以上这几部分综合构成了一个系统。浮筏隔振就是通过两层隔振元件的阻尼和中间质量来削弱、吸收振动波,从而在宽频带上得到不错的隔振效果。
以上是毕业论文大纲或资料介绍,该课题完整毕业论文、开题报告、任务书、程序设计、图纸设计等资料请添加微信获取,微信号:bysjorg。
相关图片展示:








        
            
