面向超微驱动与控制的虚拟仪器测控平台设计毕业论文
2020-02-19 19:27:37
摘 要
随着计算机技术跨学科跨领域的渗透,给测控领域带来新的发展方向。计算机技术与仪器技术相结合而诞生的虚拟仪器技术突破仪器概念,为未来仪器发展提出新的方向。
LabVIEW是如今市面应用最为广泛的虚拟仪器系统开发软件,被视为标准的虚拟仪器软件。
本文首先对虚拟仪器的原理、优势进行阐明,同时对虚拟仪器系统构成、软硬件结构进行分析,提出虚拟仪器系统设计方案。在LabVIEW的编程环境下编写数据采集、数据处理、数据显示、数据存储、频谱分析模块的程序,同时研究了在LabVIEW下并行多任务优先级的设定。利用LabSQL数据库工具包实现在LabVIEW程序中对数据库的访问,将系统所采集的数据写入至数据库中进行保存。最后将系统应用于超磁致伸缩换能器实验中,实现系统的可行性。
关键词:虚拟仪器、数据采集、换能器
Abstract
With the penetration of computer technology across disciplines and fields, it has brought new development directions in the field of measurement and control. The virtual instrument technology born from the combination of computer technology and instrument technology breaks through the instrument concept and proposes a new direction for the future development of instruments.
LabVIEW is the most widely used virtual instrument system development software in the market today, and is regarded as the standard virtual instrument software.
In this paper, the principle and advantages of virtual instrument are first clarified. At the same time, the virtual instrument system structure, software and hardware structure are analyzed, and the virtual instrument system design scheme is proposed. In the LabVIEW programming environment, the program of data acquisition, data processing, data display, data storage, and spectrum analysis module is written. The parallel multitasking priority setting in LabVIEW is also studied. Use the LabSQL database toolkit to access the database in the LabVIEW program, and write the data collected by the system to the database for storage. Finally, the system is applied to the experiment of giant magnetostrictive transducer to realize the feasibility of the system.
Key Words:virtual instrumentation, data acquisition, transducer
目 录
摘 要 I
Abstract II
第一章绪论 1
1.1研究背景与目的 1
1.1.1研究背景 1
1.1.2研究目的 2
1.2虚拟仪器国外发展现状 2
1.3论文的主要内容及结构安排 3
第二章 虚拟仪器及LabVIEW图形化编程环境 4
2.1虚拟仪器 4
2.2LabVIEW图形化编程平台 5
第三章 虚拟仪器系统平台 7
3.1虚拟仪器系统 7
3.2虚拟仪器硬件结构 7
3.3虚拟仪器软件结构 7
3.4虚拟仪器总线设计 8
第四章虚拟仪器平台硬件设计 11
4.1数据采集卡 11
4.1.1MCCDAQ USB-2408-2AO数据采集卡 11
4.1.2数据采集卡调用方式 13
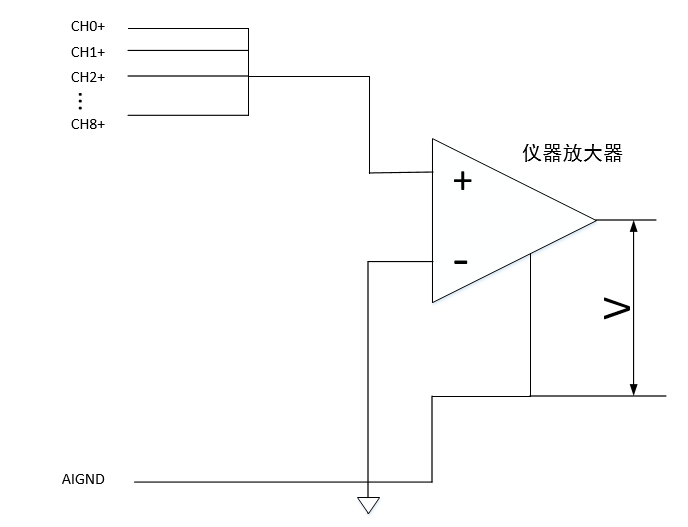
4.2测量系统连接方式 15
4.3信号发生器 17
第五章:虚拟仪器测控平台软件设计 18
5.1LabVIEW软件设计模式 18
5.2数据采集模块 21
5.3数据处理与分析模块 24
5.3.1 滤波 24
5.3.2谱分析 25
5.4数据保存模块 26
5.5程序前面板 26
第六章 LabVIEW中数据库技术及系统应用 28
6.1数据库 28
6.2数据库建立与配置 28
6.3LabVIEW中数据库技术的实现 29
6.4虚拟仪器系统应用 32
6.5 经济性与环保性分析 34
第七章 总结与展望 36
参考文献 37
致谢 38
第一章 绪论
1.1 研究背景与目的
1.1.1 研究背景
计算机技术作为现代社会发展最为迅速的技术,已经延申至许多领域,并且得到广泛的应用。测控系统是实现现代工业测量与控制功能的系统。早期的测控系统功能有限,随着计算机技术的发展和渗入,测控系统功能也得到极大的提升。
虚拟仪器是随着计算机技术的快速发展深入至测控领域的产物。传统仪器发展为两个方向:一类是将计算机集成至仪器中,形成智能仪器;另一类则是将仪器带入到计算机中,即所谓的虚拟仪器。虚拟仪器利用计算机辅助设计加入到测控领域中,把仪器硬件软件化,以充分发挥软件以及计算机的优势。虚拟仪器与传统仪器对比如表1.1所示。
表1.1 传统式仪器与传统仪器相比较下的优势
虚拟仪器 | 传统仪器 |
仪器的开发周期短,开发成本低[1] | 开发设计周期长,硬件成本高 |
用户可自定义仪器面板与功能 | 仪器由厂商固定 |
核心是软件[2] | 核心是硬件 |
灵活性与可拓展性高[3] | 功能固定 |
依托计算机技术,技术更新快 | 技术更新周期较慢 |
在虚拟仪器未出现之前,测控领域所使用的硬件化仪器功能固定,且由仪器厂家生产设计时所固定,而测控所要求的功能越来越多,在需要增加新的测控功能时只能重新引进新的仪器,不仅成本高,所需的硬件设备也随着功能的增加而增加。虚拟仪器技术的出现,打破了原来仪器只能由仪器生产商自己定义的弊端,利用软件,用户可以自己设计定义自己测控系统所需的功能的仪器,而不再拘泥于考虑购买单一功能的硬件仪器。基于虚拟仪器的测控平台具有数据处理能力强大、测量测试速度快、精度高、开发成本低、人机交互界面友好等一系列优点[4],而且由于其灵活性与可拓展性强的特点,为测量领域提供了较为理想的方案。
1.1.2 研究目的
本课题的研究目的如下:
1.研究虚拟仪器系统的相关组成部分、软硬件构成,在此基础上完成虚拟仪器系统相关组成设计,开发虚拟仪器系统软件。
2.研究LabVIEW环境下程序运行机制以及多线程任务安排与调度,并对虚拟仪器系统各功能任务进行划分以及线程分布,对系统各任务进行优先级调配。
3.研究LabVIEW中的数据库技术,利用数据库将系统所采集的数据信息存入数据库之中,以实现在LabVIEW中对数据库的应用。利用系统对超磁致伸换能器进行测量应用。
1.2 虚拟仪器国外发展现状
美国是虚拟仪器概念提出以及诞生世界上第一台虚拟仪器的地方,虚拟仪器在国外起步较早、发展较快。1986年,虚拟仪器的设想首先由美国国家仪器公司(NI),1997年PXI总线标准发布,直至如今,虚拟仪器在测控领域的已经占据了很大部分比例[5]。
自虚拟仪器提出以来,世界上各个虚拟仪器公司都设计了很多虚拟仪器软件开发平台,利用这些软件平台可以方便进行虚拟仪器以及测控系统的开发设计。如今虚拟仪器软件开发平台有两种不同类型,一类是基于文本编程方式的软件开发平台,如传统的visual C ,visual basic,以及NI公司的LabWindows/CVI以及HP公司的可视化编程平台HP VEE。另一类是图形化编程平台,如NI公司的LabVIEW和Agilent公司的Agilent VEE[6]。这些优秀的软件开发平台对于虚拟仪器的发展都起到了至关重要的作用。NI公司提出了基于PC与测量而设计的PXI硬件系统已经成为现如今测控领域的标准化专用平台[7]。将conpactPCI总线规范在仪器测控方向上扩展而产生的PXI总线,吸取了VXI总线关于仪器测量技术,并且将机械规范、电气规范以及软件规范涵盖在其中,实现了VISA虚拟仪器软件体系结构,成为现今主流的虚拟仪器体系结构。NI公司推出的PXIe-6378型I/O模块可以实现16路差分模拟通道测量,单通道最大采样率MS/s,模拟输入精度可达2688µv。除了工业领域,斯坦福大学将虚拟仪器引入高校实验室中,建造了个人移动实验平台。
我国的虚拟仪器技术概念提出于上世纪80年代,但在上世纪90年代后才出现一些成果,相较于国外而言发展较为缓慢。1985年东方振动与噪声研究所应怀樵教授等人创新研发DASP虚拟仪器库是我国最早的开发的虚拟仪器库系统。在此之后,国内的重庆大学、哈尔滨工业大学以及中科泛华公司向国外引进一系列现今虚拟仪器并进行研究,经过努力,推出自行研发的虚拟仪器系统,打破了国外对于虚拟仪器行业的垄断,为我国虚拟仪器技术的发展奠定了基础。2017年清华大学与首都医科大学研制的基于虚拟仪器的超声骨密度测量系统用于测定人体骨密度量化测量,来为医护人员提供骨质疏松症的诊断数据依据。北京东方振动与噪声研究所提出云智慧仪器[8][9],为虚拟仪器发展提出新的设想,运用云计算、互联网、传感网与仪器技术结合,已经应用于地铁、海洋平台、微震、风电等方面。
1.3 论文的主要内容及结构安排
本编论文的结构如下:
第一章:绪论
主要介绍本课题研究背景以及研究的目的与意义,对虚拟仪器与传统仪器进行相互比较,考察虚拟仪器在国内外的相关发展,并对论文结构安排以及课题研究工作进行阐述。
第二章:虚拟仪器以及LabVIEW编程环境
主要介绍虚拟仪器的概念、虚拟仪器系统构成,对LabVIEW图形化编程软件编程特点与优势进行分析。
第三章:虚拟仪器系统平台
主要对于虚拟仪器测控平台系统构成进行介绍。
第四章:虚拟仪器测控平台硬件设计
主要对虚拟仪器系统硬件构成进行分析,并对基于MCCDAQ公司的USB-2408数据采集卡的多种调用方式进行分析。
第五章:虚拟仪器测控平台软件设计
主要对虚拟仪器系统软件部分进行介绍,并对LabVIEW顶层设计模式进行分析,构建系统程序的设计框架,并对数据采集等相关模块的程序进行编写,完成虚拟仪器系统的软件设计。
第六章:数据库访问技术
主要研究在LabVIEW平台下数据库技术,并在LabVIEW中利用LabSQL工具包对数据库进行简单操作,编写程序将系统数据存储进入数据库中进行管理。利用系统对超磁致伸缩换能器电压信号进行实际应用,并分析系统的经济性与环保性。
第七章总结与展望
主要对全文工作进行总结,并对以后的进一步研究提供一些参考。
第二章 虚拟仪器及LabVIEW图形化编程环境
2.1 虚拟仪器
在测试系统中,仪器通常情况下的基本功能由信号收集、信号分析与处理、数据显示与保存或输出等组成,传统仪器设备基本上由电子卡来实现仪器的仪器功能。而虚拟仪器创造性的提出,使得这些大部分由硬件构成的仪器进入软件化。
美国NI公司最先将虚拟仪器这一概念带入现实,以计算机作为仪器的通用机箱,将实现仪器功能的电子电路卡以及用于与人交互的面板等硬件用计算机软件实现,从而仪器的主体核心由硬件变成了软件,将这些部分在计算机中进行组装就实现了与传统仪器相比功能完全相同的虚拟仪器。将计算机中的软件部分与外部数据采集等设备连接,实现软件化仪器与外部测试现场相互交换数据便可以像传统硬件仪器一样用于测量测试。由于仪器面板与仪器各功能模块均由软件在计算机中实现,这也是虚拟一词的由来 。
虚拟仪器的特点:
- 由软件定义仪器功能。用户可根据自己所需的测控系统功能,通过修改程序的方法来实现自己所需要实现的功能,而传统仪器功能由硬件电路定义,用户无法修改或较难增加功能。
- 具有良好的交互功能。在虚拟仪器软件平台下,提供了很多仪器常用的功能控件,如按钮,旋钮以及开关等,这些控件完全按照传统仪器面板上的控件而设计,用户在使用这些控件时就如同面对一个真实的仪器硬件一样;同时软件提供自定义控件功能,可自行设计面板控件。
- 符合绿色环保。虚拟仪器将仪器将主体由硬件转化至软件,将传统的硬件制造变为软件制造,软件开发制造成本低且可减少资源消耗。
- 处理数据能力强大。由于计算机的处理数据能力日益强大,以计算机技术为依托的虚拟仪器也具有强大的数据处理能力。
- 接口模块化。在现实情况下,一个测控系统中的多个仪器设备所支持的总线方式不尽相同,虚拟仪器将这些不同的总线方式模块化,使得能够将两个不同总线方式的仪器设备兼容的连接起来,系统组建更方便。
虚拟仪器系统一般由软件与硬件两部分构成。外部系统的信号通过外部硬件设备传输进入计算机之中。计算机既是虚拟仪器系统硬件组成,也是软件的依托。仪器驱动用于外部硬件与计算机连 接,应用软件实现数据处理以及控制发出等虚拟仪器系统的功能。虚拟仪器系统构成如图2.1。

图2.1 虚拟仪器系统构成
2.2 LabVIEW图形化编程平台
LabVIEW是由美国NI公司开发的虚拟仪器软件平台, 也是目前市面上应用最多的,功能最完善的图形化编程环境,被成为是符合工业标准的数据采集以及仪器控制的软件。图形化编程语言又被称为”G”语言[10],它利用工程技术人员较为熟悉的图形及概念,利用连线来表示数据流动的方向,其程序设计更加贴近人的逻辑思维,因而更加形象[11]。
LabVIEW利用基于图形化编程语言作为程序结构[12],其简单,直观,使得工程师在不必要了解各种函数内在构造的情况下也能完成系统设计,大大降低学习难度,提高开发效率。
LabVIEW主要有以下几个优势:
- 控件图形化,对于工程技术人员来说更加熟悉,避免文本式编程语言的枯燥。
- 基于数据流的语言,能够实现多线程的任务,大大利用处理器的性能。
- 内设有断点,数据探针等功能,方便程序的调试。
- 提供大量的仪器驱动,可与多种接口方便连接。
- 通过ActiveX、DLL、.net、MathScript节点等技术,可以勾连其他编程语言实现混合编程。
- 内设有大量数学函数与信号处理函数,满足测控系统开发需要。
LabVIEW的程序如图2.2及2.3所示。

图2.2 LabVIEW程序框图

图2.3 LabVIEW程序前面板
LabVIEW最初为测试所开发,经过30年的发展,目前在结构健康检测、地球勘探、振动分析、电子测量、机器人技术、医学等领域都有广泛的应用[13]。
第三章 虚拟仪器系统平台
3.1 虚拟仪器系统
虚拟仪器系统主要由软件与硬件两部分构成,软件部分是由实现系统功能的程序以及与计算机连接的外部设备的各种接口程序,硬件部分由传感器或信号发生器、信号调理、数据采集设备组成。
对于虚拟仪器系统,需要实现的任务通常为:数据采集任务、数据处理与分析任务,数据存储任务。数据采集任务对信号进行采集,是系统于外部硬件设备的数据交流任务,数据处理与分析任务对信号进行相关处理与分析(如滤波,频域分析),将信号处理之后得到所需的有用信息,数据存储任务对数据进行保存,以便实现数据的二次利用。
3.2 虚拟仪器硬件结构
虚拟仪器系统硬件结构如图3.1所示。

图3.1 虚拟仪器硬件结构
测控系统虚拟仪器硬件通常由信号来源(如传感器、信号发生器)、外部调理电路或仪器、I/O设备以及计算机构成。由外部被测信号经过调理电路或外部仪器进行处理之后通过I/O设备输入至计算机中,计算机通过软件进行处理以实现测控。
3.3 虚拟仪器软件结构
虚拟仪器软件框架由虚拟仪器应用软件、仪器驱动程序、VISA库三部分由顶层至底层构成。虚拟仪器软件结构如图3.2所示。其中虚拟仪器软件应用是面向用户的软件平台,通常也是虚拟仪器的开发平台;仪器驱动程序是由仪器制造商所提供的用于驱动仪器设备的软件部分,是计算机与外围仪器设备相互连接的软件接口;VISA库(虚拟仪器软件体系结构)之中封装了标准的I/O函数库,与仪器驱动程序软件不同,VISA库中的I/O函数库并不针对于某一设备的驱动,而是针对于总线标准的I/O函数,用于执行总线的特定功能。VISA库是设备与计算机连接的软件层,使系统使用不同总线方式时无需对接口程序作出过多改变。
以上是毕业论文大纲或资料介绍,该课题完整毕业论文、开题报告、任务书、程序设计、图纸设计等资料请添加微信获取,微信号:bysjorg。
相关图片展示:









