水泥行业石油焦作替代燃料应用研究毕业论文
2020-04-05 10:59:46
摘 要
建设“美丽中国”是习近平总书记在十九大报告中提出的,水泥行业自然就要响应国家号召,改善工艺,节能降耗。作为原料油在生产轻质油时生成的副产物,近些年来越来越多地被应用于水泥行业,以部分甚至完全替代煤炭等能源,经济效益和社会效益可观。文章首先介绍了石油焦作替代燃料的背景以及国内外的研究进展;通过在某烧石油焦的白水泥厂进行取样,对煤炭和石油焦进行工业分析,对比其成分上的差别,再由煤样和石油焦试样的TG-DTG-DSC曲线研究其燃烧特性,得出了石油焦作燃料的理论可行性;在对某白水泥厂改造前后的工艺流程、窑尾烟道结皮情况以及熟料的变化的过程中,探究了石油焦作燃料对生产线的改造,对生产的影响以及对产品性能的影响,分析了国内其他相关案例,得出了石油焦作燃料的实践可行性。得出了石油焦能够满足生产白水泥的煅烧温度需求,经济优势大,生产线只需进行部分改造等结论。
关键词:石油焦;替代燃料;水泥
Abstract
The construction of "beautiful China" was put forward by General Secretary Xi Jinping in the 19th National Congress. The cement industry naturally has to respond to the call of the country, improve the technology, and save energy and reduce consumption. As a by-product of the production of light oil in the production of raw oil, it has been increasingly applied to the cement industry in recent years. It partially or even completely replaces coal and other energy sources, and has considerable economic and social benefits. The article first introduced the background of petroleum coke as an alternative fuel and the research progress at home and abroad. Through the sampling of a white cement plant that burns petroleum coke, the industrial analysis of coal and petroleum coke was conducted, and the difference in composition was compared. The TG-DTG-DSC curve of petroleum coke samples was used to study the combustion characteristics, and the theoretical feasibility of petroleum coke fuel was obtained; the process flow before and after the transformation of a white cement plant, the crust finish of the kiln flue, and the clinker during the process of change, we explored the transformation of petroleum coke fuel for production lines, Impact on production and product performance analyzed other domestic related cases, and obtained the practical feasibility of petroleum coke as fuel. It is concluded that the petroleum coke can meet the calcining temperature demand for producing white cement, the economic advantage is large, and the production line only needs to be partly reformed.
Key words:petroleum coke;alternative fuel;cement
目录
第1章 绪论 1
1.1研究背景 1
1.2国内外发展现状 2
1.3研究内容、目标、技术路线 3
1.3.1研究目标及意义 3
1.3.2研究内容 3
1.3.3技术路线 4
第2章 水泥行业煤与石油焦性能对比 5
2.1煤炭和石油焦工业分析 5
2.1.1试样制备与试验方法 5
2.1.2煤炭与石油焦工业分析结果 6
2.1.3结果分析 6
2.2煤炭和石油焦综合热分析 6
2.2.1试样制备与试验方法 7
2.2.2煤炭与石油焦综合热分析结果 7
2.2.3结果分析 9
2.3本章小结 9
第3章 石油焦作替代燃料生产线介绍 11
3.1改造前生产线介绍 11
3.1.1生产线建设背景 11
3.1.2生产线基本介绍 11
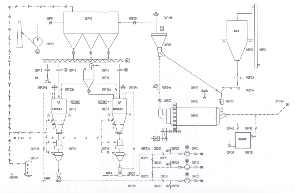
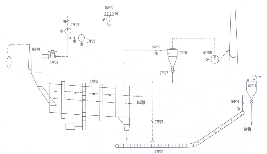
3.1.3生产线工艺流程 11
3.2改造后生产线介绍 16
3.3本章小结 17
第4章 石油焦作替代燃料对生产及产品性能的影响 18
4.1石油焦作替代燃料对生产的影响 18
4.2石油焦作替代燃料对产品性能的影响 18
4.3本章小结 20
第5章 结论 21
参考文献 22
致谢 23
第1章 绪论
1.1研究背景
当前我国现代化步伐和城乡一体化进程不断加快,城乡基础设施建设不断完善,作为主要建筑材料的水泥,需求量不断增加。水泥的生产过程可以概括为“两磨一烧”,水泥熟料的烧成过程需要大量的热量消耗。水泥行业生产所用燃料主要是煤炭,属于不可再生能源,改革开放以来,我国社会发展速度不断加快,煤炭开采速度也居高不下,导致我国煤炭储量急剧下降,继续使用煤炭作为水泥生产的燃料不符合科学发展观的要求,也与我们建设富强民主文明和谐美丽的社会主义现代化强国的目标相悖。作为高能耗行业,承担节能减排的社会责任,寻求煤炭的替代燃料,减少煤炭消耗,减少污染物质排放势在必行。
水泥行业中使用可替代燃料,既能够减少一次能源消耗,又能对垃圾进行无害化处理。面对“美丽中国”的迫切要求,我国的环保措施必将越来越严格,查处力度也将越来越大,因此考虑使用替代能源,节能降耗,提高收益的需求日益迫切[1]。
虽然作为燃料的主要能源煤炭属于不可再生能源,但是作为来自延迟焦炭厂的富含碳的炭质材料石油焦产量仍在上升[2]。石油焦,又叫生焦,它是将原油按密度分离,得到重质油,再对重质油进行热裂化过程得到的产品,是原料油高温裂解生产轻质油时的副产物。石油以及由其产生的副产物在生活中已经广泛应用,是世界上发电和加工化学产品的重要原燃料[3]。目前,全球原油重质化、劣质化的趋势明显,目前的发展方向是深度加工,石油焦的产量因此不断增加。石油焦碳含量高、灰分少,接近于无烟煤,着火点高,持续燃烧时间长,热值较高,显著高于煤炭,而且石油焦的热值/价格比值高,经济方面有很大优势,所以用石油焦作为水泥行业的一种替代燃料,既可以减少世界能源消耗,缓解能源短缺问题,又可以将这种副产品加以利用,降低水泥行业成本,如何在保证水泥质量的前提下更好地利用石油焦成了研究的热点。
石油焦通常呈黑色,也有暗灰色,有金属光泽,密度因品种而异,一般为0.8-1.8g/cm3,具有多孔性,是由微小石墨结晶形成粒状、柱状或针状构成的碳体物;质地较坚硬,哈氏可磨指数HGI在50-80左右,属于中等稍偏难易磨性[4]。石油焦通常有四种分类方式,第一种是根据外观和结构进行分类,可分为针状焦、海绵焦、弹丸焦和粉焦;第二种是根据硫含量的多少进行分类,可分为高硫焦和低硫焦;第三种是根据焦化的方法进行分类,可以分为延迟焦、釜式焦、平炉焦、流化焦;第三种是根据热处理温度进行分类,可分为生焦以及煅烧焦。低硫石油焦多用于制作超高功率的石墨电极[5],中硫石油焦用于炼铝,高硫石油焦多用于化工生产。在初期,石油焦是与煤混合使用,石油焦的量大概占水泥量的10%,近几年来,高硫石油焦开始部分甚至全部用作水泥生产的替代燃料[6]。一般来说,对水泥熟料煅烧较为有利的是高硫石油焦的硫和高发热量,因此水泥厂多采用高硫石油焦。高硫石油焦用作生产水泥的替代燃料代替煤,必须满足两个条件,既不能给水泥的生产过程带来明显不利的影响,煅烧后的水泥又必须完全符合国家的技术标准。
谢英奋和陈真维研究了炼油厂的副产物高硫石油焦替代煤炭作水泥行业燃料的方法,对水泥生产过程中的生料粉磨、燃烧、硫的平衡与转化等问题提出了解决办法。在工业生产实践中证明了石油焦可以在具有完备工艺条件的生产线上替代煤炭,而且可以烧出符合国家标准的水泥,其中能够将燃料中80%的硫转化为SO3,并吸收到熟料中,以SO2形式被排出窑外的是少部分[7]。
陈光等人用高硫石油焦部分替代无烟煤烧制早强高标号水泥,发现用石油焦烧制的熟料矿物组成有较大改善,因为石油焦中的Al2O3较少,能够有效降低水泥中铝酸盐矿物含量,可以提高混凝土中水泥与外加剂的兼溶性[8]。
严星洋所在公司采用部分高硫石油焦代替燃煤煅烧水泥熟料,进行了三个多月的生产实践,体会到:在机立窑上用部分石油焦代替燃煤,不需要对原有的工艺流程进行太多改造,基本不需要前期投入;煅烧的操作也只要坚持暗火操作,多松边、观察,保持三平衡,优质熟料就能够成功煅烧,不用作重大调整;用石油焦作燃料可以增产降耗,提高产量的同时保证水泥质量,企业效益自然增加[9]。
本文所研究的某白水泥厂现已采用石油焦作为替代燃料进行水泥生产,采取有效的设计手段,严把生产控制关和工艺操作关,烧出的水泥熟料都能生产出达到和超出国家标准要求的水泥,取得了较好的技术经济效益,证明了在工艺技术上水泥行业石油焦完全可以作替代燃料来使用。既减少了石油焦这种副产品的浪费,降低了生产成本,带动当地经济发展,又节约了煤炭的使用,为构建两型社会出了一份力。
1.2国内外发展现状
我国水泥厂主要使用煤炭作为燃料,对煤炭作燃料的运用已经很成熟了,相较于国外的水泥生产线,我们的燃料品种就显得特别单一,国外水泥厂不仅使用煤炭,还使用天然气、重油、石油焦等。目前,世界能源危机日趋紧张,原油开采日益受到限制,重油价格上涨,水泥厂所用燃料价格也不断攀升,生产成本大幅提高。
近些年,北美地区的水泥生产大量将石油焦用作煤炭的替代燃料,出于石油焦的价格低廉,同时可以减少能源的浪费,变废为宝,对于高能耗的水泥行业,石油焦作替代燃料前景广阔,也具有重要现实意义,因此用其作水泥生产的替代燃料成为许多国家的迫切希望。
自改革开放以来,我国原油市场已不能满足国内炼油工业的飞速发展,从价格便宜的中东国家进口原油成了很多厂家的选择。但中东国家的原油普遍具有较高的含硫量,提炼后的副产品石油焦中仍有较多的硫,伴随着我国的石油焦市场供大于求,高硫石油焦的应用问题亟待解决。高硫石油焦多用于化工行业,比如制造碳化硅、电石等,也用作铸造金属的燃料,“美丽中国”建设对我国的环保政策提出了更高的要求,高硫石油焦的SO2排放问题引起人们关注,高硫石油焦如何利用需要新的突破。随着对水泥生产技术的改进,水泥行业出现了“氟硫复合矿化剂”技术,使得石油焦中的硫在熟料煅烧过程中与石灰石作用,生成石膏,起到矿化剂、调凝剂的作用,使大部分硫转化为可被熟料吸收的SO3,也降低了SO2的排放量,能够满足国家对排放的要求。周严敦等人综合考虑了石油焦使用的其他因素:增加的NOx释放量,石油焦较高的火焰温度会使NOx释放增加;具体的热耗增加,氧含量的需求增加会增大对二次风温度的要求,进而提高热耗;预热器系统的能耗增加,防止结皮现象的发生需要足够的氧含量,会导致引风机和冷风机能耗增加;影响耐火材料的使用寿命[10]。但实际生产证明,使用高硫石油焦作替代燃料可以生产出高质量的水泥,用其作替代燃料是具有可行性的,不仅无害,而且有益。王伟对高硫石油焦应用于水泥工业的前景进行了分析,高硫石油焦在机械立窑水泥生产线上的应用技术已经成熟,现已可以长期连续地生产水泥,质量稳定。高硫石油焦先后在江门市水泥厂、云浮市水泥厂、石井水泥厂、中山水泥厂、高明市沧江水泥厂等立窑水泥生产线上进行了工业应用,总用量约35530吨,按高硫焦占燃料比例50%计,相当于烧制了70万吨水泥,反映良好[11]。
水泥行业中采用石油焦作替代燃料,不仅降低企业生产成本,而且节约资源,对环境友好,有可观的经济效益及社会效益,有利于构建两型社会,但水泥生产线也要进行相应的设备调整,以适应新的替代燃料。
1.3研究内容、目标、技术路线
1.3.1研究目标及意义
煤炭作为水泥行业主要燃料不仅会消耗大量资源能源,而且随着能源的不断消耗,性价比也越来越低。本课题的研究目标主要体现在:通过对某白水泥厂的石油焦的基本性能和微观性质进行研究,对生产线的参数进行探究,确定最佳生产工艺参数,主要研究石油焦中的硫对生产的影响,以此对水泥行业石油焦作替代燃料的应用进行研究。以石油焦作替代燃料,具有经济可行性和技术可行性,不仅减少煤炭消耗,也更好地利用了石化行业的副产物,变废为宝,在节约资源的同时也保护了环境,带动经济发展,实现科学发展。
1.3.2研究内容
(1)文献调研,查阅相关资料,了解水泥行业石油焦作替代燃料应用在国内外相关研究概况及发展趋势;
(2)研究煤和石油焦作燃料的基本性能和微观性质;
(3)研究某白水泥厂使用石油焦的基本性能(包括物理、化学性能);
(4)对某白水泥厂生产线改造前后的工艺流程进行研究对比;
(5)掌握石油焦作燃料对水泥生产和产品性能的影响,确定石油焦作替代燃料的可行性。
1.3.3技术路线
图1.1 技术路线图
第2章 水泥行业煤与石油焦性能对比
2.1煤炭和石油焦工业分析
煤炭和石油焦等燃料的组成比较复杂,不仅有可燃成分还有一些不可燃成分,不同组分的不同含量会对燃料发热量产生影响,燃烧特性也有差别,因此要对煤炭和石油焦进行工业分析,以此来评价燃料的质量。元素分析法以及工业分析法是常用的测定煤炭和石油焦中组分的方法。元素分析法其实就是用化学分析方法对碳、氢、氧、氮、硫这五种元素进行直接测定的方法。所以元素分析的组成包含了上述五种元素、一些统称为灰分的矿物杂质和水分。但在实际的生产和研究活动中,元素分析法因操作复杂而使用不多。利用加热将燃料中的复杂成分进行分解和转化的方法叫做工业分析,也叫做技术分析或者实用分析,可以得到水分(M)、灰分(A)、挥发分(V)、固定碳(FC)等组成,目前工业生产中使用普遍。工业分析可以了解煤炭和石油焦的主要特性指标,大致了解这两种燃料中有机质和无机质的含量,以及有机质的性质,以便判断燃料种类及其工业用途,作为依据来评价煤炭和石油焦。
2.1.1试样制备与试验方法
对燃料加热会使其热解失重,针对不同试样不同组分的物理化学性质,来对温度、时间等进行控制,将燃料中组分的水分、灰分、挥发分、固定碳等热分解或燃烧,用样品的失重占原试样质量的百分比来表示不同成分的质量百分含量。工业分析所能够得到的燃料组成不是其原始组成,而是人为进行区分的可燃、不可燃组成。
国标GB/T 212-2001规定了煤的工业分析方法,包括煤中的水分、灰分、挥发分、固定碳的测定。为了研究方便,避免大气环境变化导致煤内水分含量变动,从而引起其他成分质量百分含量的变化,在测试中使用空气干燥基,即风干煤样。
用分析天平称量1.0g煤样和石油焦试样,平摊在称量瓶中,打开瓶盖放入105℃-110℃的鼓风干燥箱中,干燥1h,取出并立即盖上瓶盖,冷却片刻后放入干燥器中,冷却至室温进行称量(要注意进行检查性干燥),计算水分质量百分含量:
Mad=失重/样品重×100% (2.1)
用缓慢灰化法进行灰分测定。称取粒度<2mm空气干燥样1.0g,摊平在灰皿中,放入马弗炉中不超过100℃的恒温区,关上炉门,留15mm缝隙,在大于30分钟的时间内缓慢升温至500℃,恒温30分钟,再升温至820℃,灼烧1小时。取出灰皿,在石棉板上冷却5分钟放入干燥器冷却至室温进行称量(注意进行检查性灼烧)。计算灰分质量百分含量:
Aad=灰重/样品重×100% (2.2)
在灼烧至质量恒定的坩埚中称取1.0g空气干燥样,摊平,盖上坩埚盖子。将坩埚放入920℃的马弗炉恒温区,关上马弗炉门,加热7分钟。(放入坩埚后在3分钟内使炉温恢复到900±10℃)。加热完成取出坩埚,在石棉板上冷却5分钟放入干燥器中至室温,进行称重。计算挥发分质量百分含量:
Vad=失重/样品重×100%-Mad (2.3)
固定碳质量百分含量:
Fcad=100-(Mad Aad Vad) (2.4)
2.1.2煤炭与石油焦工业分析结果
以上是毕业论文大纲或资料介绍,该课题完整毕业论文、开题报告、任务书、程序设计、图纸设计等资料请添加微信获取,微信号:bysjorg。
相关图片展示:







您可能感兴趣的文章
- 利用污泥和低质粉煤灰制备高强度陶粒外文翻译资料
 - 注蒸汽井中硅含量对水泥石抗压强度的影响外文翻译资料
 - 碳纳米管和二氧化锰纳米粒子修饰的少层石墨烯在高性能超级电容器中的应用外文翻译资料
 - 高能MnO2纳米线/石墨烯和石墨烯不对称电化学电容器外文翻译资料
 - 影响立式辊磨机性能的操作参数外文翻译资料
 - 水泥行业立式辊磨机及其性能参数研究进展外文翻译资料
 - 立式辊磨机遇滚磨机基于能量的比较外文翻译资料
 - 一种工作在500℃以下用于固体氧化物燃料电池的铌和钽共掺杂钙钛矿阴极外文翻译资料
 - 层状钙钛矿A位缺陷的理解: 促进质子陶瓷电化学电池水氧化和氧还原的双反应动力学外文翻译资料
 - 基于细菌纤维素/木质素的柔性高石墨化碳气凝胶: 无催化剂合成及其在储能装置中的应用外文翻译资料
 

        
            
