基于PXI的回转支承试验台测试系统设计毕业论文
2020-04-15 17:41:07
摘 要
回转支承是使两个机械部件之间实现相对旋转运动的基础零件,被风力发电机、工程机械和大型起重机等领域广泛使用,是连接部分的关键零件,其质量直接影响这些设备的功能,由于回转支承造价昂贵,装配困难,运行和维护周期长,维护成本高且使用环境比较差,因此对回转支承的测试尤为重要。
本文主要对回转支承运行过程中的压力、加速度、温度以及转速等参数进行了测试。在实验阶段和试验的基础上分析回转支承的状态,设计试验方案,选择传感器,PXI等。使用LabVIEW作为平台,对测试系统的运行界面进行设计,建立虚拟仪器系统,模拟实验监测阶段的回转支承以及在工作过程中的各种运行参数。该测试系统可以模拟信号,进行参数设置,数据存储和报警提示等功能,以便反映回转支承的工作状态,为后期分析奠定基础。
本套测试系统接线简单,综合性能良好,可以满足实际工况下的测试要求,基于LabVIEW设计的人机交互界面,操作简单快捷,基本满足在实际应用下对回转支承的测试系统设计要求。
关键词:测试系统设计 LabVIEW PXI 回转支承
The Design of The Test System of Slewing-Bearing’s Condition Based on PXI
ABSTRACT
The slewing bearing is a basic component that enables relative rotational movement between two mechanical components. It is widely used in robotics, wind turbines, radars, construction machinery, elevators, rail vehicles, medical equipment, etc. It is a key component of the connecting part. Quality directly affects the functionality of these devices. Due to the high cost of slewing bearing, difficult assembly, long maintenance period, high maintenance cost and poor use environment, it is necessary to test parameters such as pressure, acceleration, temperature and speed during slewing operation.
Analyze the state of the slewing bearing on the basis of the experimental stage and the test, design the test plan, select the sensor, PXI and so on. Using LabVIEW as a platform, design the operating interface of the test system, establish a virtual instrument system, simulate the slewing bearing during the experimental monitoring phase, and various operating parameters during the working process. The test system can simulate signals, perform parameter setting, data storage and alarm prompts to reflect the working state of the slewing bearing and lay the foundation for later analysis.
This set of test system has simple wiring and good comprehensive performance, which can meet the test requirements under actual working conditions. The human-computer interaction interface based on LabVIEW design is simple and quick to operate, and basically meets the design requirements of the test system for slewing bearings in practical applications.
Key Words:Design of test system; LabVIEW; PXI; Slewing-bearings
目 录
摘要.........................................................................................................................Ⅰ
ABSTRACT.............................................................................................................Ⅱ
第一章 绪论 1
1.1课题意义 1
1.2回转支承国内外研究进展 1
1.3课题内容及技术要求 2
1.4本章小结 2
第二章 测试系统总体设计 3
2.1回转支承介绍 3
2.1.1 回转支承的结构特点 3
2.1.2 回转支承的主要故障类型 3
2.2测试系统设计原理 4
2.2.1传感器属性简析 4
2.2.2 被测量简析 5
2.2.3 总线方式 5
2.3采集方案的确定 5
2.4软件平台介绍 6
2.4.1VI简介 6
2.4.2LabVIEW简介 7
2.5本章小结 9
第三章 测试系统硬件设计 10
3.1传感器选型 10
3.1.1加速度传感器选型 10
3.1.2转速传感器选型 10
3.1.3温度传感器选型 11
3.1.4压力传感器选型 11
3.1.5噪声传感器选型 11
3.1.6扭矩传感器选型 12
3.2 PXI的确定 12
3.2.1PXI控制器的确定 12
3.2.2PXI模块的确定 13
3.2.3PXI机箱的确定 13
3.3实验设备结构简图 14
3.4传感器位置布置简图 14
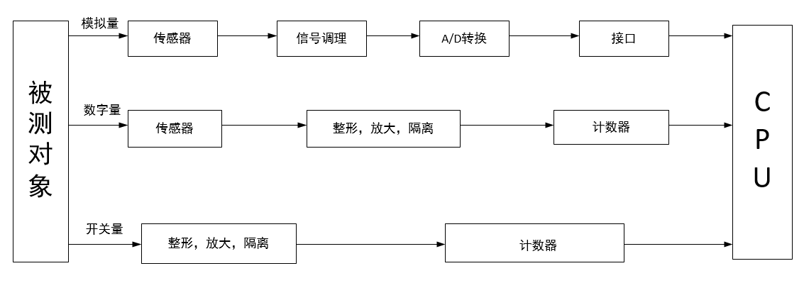
3.5测试系统硬件原理组成框图 15
3.6测试系统硬件接线图 15
3.7硬件成本分析 16
3.8本章小结 17
第四章 LabVIEW软件设计 18
4.1软件功能分析 18
4.1.1监测项目 18
4.1.2需开发的软件功能 18
4.2变量定义 18
4.3软件界面设计 19
4.3.1欢迎界面 19
4.3.2登录界面 23
4.3.3参数设置界面 27
4.3.4监测界面 30
4.4软件的功能实现 32
4.4.1数据波形模拟功能实现 32
4.4.2保存功能实现 35
4.4.3报警提示功能实现 36
4.5软件的操作步骤 38
4.6本章小结 44
参考文献 45
致 谢 46
第一章 绪论
1.1课题意义
回转支承作为风力发电设备中的关键部件,一旦出现故障,将严重影响整个设备的运行,因此对其动静载性能和可靠性指标提出了严格的要求,一般要求其寿命与风电机组的寿命相同,且在20年以上[1],定期地对回转支承的运行状态进行监测,是保证设备良好运行的前提条件。当回转支承产生故障后,机械设备的工作性能下降,导致其丧失工作能力,甚至有可能带来灾难性事故。因此对回转支承进行实时状态监测非常重要。通过对回转支承的振动、工作过程中产生的噪声、加速度等进行监测,可以对回转支承的运行状态进行有效的监测以及故障报警。另一方面, 对于回转支承的可靠性设计, 国内公司大多是建立自己的经验公式, 而对经验公式的修正需要大量的试验数据, 因此建立回转支承的试验设备是目前国内回转支承行业的需要[2]。
1.2回转支承国内外研究进展
国外许多研究者针对回转支承的表面裂纹、齿面磨损与发展等因素对回转支承的疲劳寿命作了大量研究[3~6],但是由于设备和实践的局限性,这些研究结论多数都是根据经验数据所得出的结果,因此只有通过实验来验证工程机械、风力发电机等设备在特殊应用场合时回转支承的运行状态。国内的研究相比国外进展较慢,主要是国内生产和测试回转支承的设备相对于国外都处于落后的水平,回转支承在我国属于进几十年才发展起来的,我国生产和测试回转支承的历史较短,国内企业和研究者必须经过大量实验和模拟仿真,对比分析所得到的有关产品寿命、性能、疲劳承载等方面的实验数据,并在此基础上通过反复实践建立一套合理的回转支承设计方法。
回转支承在风力发电机上应用广泛,风电回转支承实验系统是获得产品综合性能数据的关键,一个性能良好的回转支承试验台可以大大缩短研究人员的投入时间,Rothe Erde公司专门针对风电回转支承开发的实验台回转支承竖直安装,可以按照风电回转支承的承载特点模拟较大的径向力,对产品的滚道综合性能作检测,但不能对齿圈的齿根弯曲强度作检测[7]。IMO 开发的风电回转支承实验台可以检测回转支承的无载启动性能,滚道硬度,完成常规的无损检测等,但载荷模拟功能较差[8]。斯洛文尼亚Ljubljana 大学长期从事回转支承的相关研究,开发了一套回转支承实验台,但该实验台可实验产品规格较小[9]。法国LGMT 实验室开发的回转支承实验台可用于分析静载状态下回转支承的滚道及安装螺栓的载荷分布,不能驱动回转支承对其滚道和齿圈作性能实验[10]。
以上是毕业论文大纲或资料介绍,该课题完整毕业论文、开题报告、任务书、程序设计、图纸设计等资料请添加微信获取,微信号:bysjorg。
相关图片展示:









