发动机热试台架快速装夹机构设计毕业论文
2020-04-12 16:07:07
摘 要
发动机作为汽车的核心部件,其各项性能指标测试是一个必不可少的环节,发动机热试也是其中之一。为了提升汽车发动机热试设备的自动化水平,提高热试效率,本文旨在设计一套发动机热试台架快速装夹机构,设计的快速装夹机构可以保证发动机与热试设备紧紧贴合,由多套液压夹具共同作用,该装夹机构除了基本的定位夹紧功能,还具有旋转的功能,可以避免在发动机热试前和热试结束后,发动机与台架产生碰撞或干涉。设计前提出安装快速装夹机构的发动机热试台架的结构布局方案,方便后面的结构设计。使用三维建模软件SolidWorks 完成整套装夹机构的建模并导出工程图,在Auto CAD中修改。使用ANSYS workbench软件对关键零件花键轴进行仿真分析,仿真结果显示指标满足设计要求。
关键词:发动机台架;滑动支架;装夹机构;快速连接
Abstract
The performance index test of engine which is the core part of the automobile is an essential link. The engine thermal test is also one of them. In order to improve the automation level of automobile engine thermal test equipment and the efficiency of thermal test, this paper aims to design a fast clamping mechanism of engine thermal test bench.The fast clamping mechanism can ensure the engine and the thermal test equipment tightly fit together. The fast clamping mechanism is composed of many sets of hydraulic clamp .In addition to the basic positioning clamping function ,the clamping mechanism also has the function of rotation, which can avoid collision or interference between the engine and the bench after the thermal test and the thermal test. Before the design, the structural layout scheme of the engine thermal test bench with fast clamping mechanism is put forward to facilitate the structural design behind. The three-dimensional modeling software Solidworks is used to complete the whole clamping mechanism and to export the engineering drawing, which is modified in Auto CAD. Using Ansys Workbench software is used to simulate and analyze the spline shaft of key parts. The simulation results shows that the index meets the design requirements.
Key Words:Engine bench; Slide bracket; Clamping mechanism,fast connect
目 录
第1章 绪论 1
1.1 发动机台架的发展简史 1
1.2 发动机台架的国内外研究现状 2
1.2.1国外研究现状 2
1.2.2国内研究现状 3
1.3论文的目的及意义 4
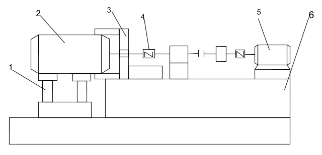
第2章 发动机热试台架的机械结构布置方案设计 5
第3章 快速装夹机构的设计 8
3.1 前言 8
3.2 滑动支架的设计 8
3.2.1支架滑动功能的实现 8
3.2.2 支架升降功能的实现 9
3.2.3 支架旋转功能的实现 9
3.2.4 升降台的结构设计 10
3.2.5小结 11
3.3 装夹机构的设计 11
3.3.1 装夹基座的结构设计 11
3.3.2夹具的设计与选择 12
3.3.3小结 13
3.4 发动机连接件的设计 14
3.4.1定位件的设计 14
3.4.2夹紧件的设计 15
3.5花键轴和飞轮接盘的设计 15
3.5.1花键轴的设计计算 16
3.5.2花键轴的有限元分析 17
3.6快速装夹机构的工作原理 21
第4章 总结与展望 22
4.1 总结 22
4.2展望 22
参考文献 23
致谢 24
第1章 绪论
汽车行业除了扮演者现代工业的一个支柱性产业的角色,同时也直接体现了一个国家工业现代化发展水平和综合国力。在经济全球化不断发展的今天,发达国家的汽车市场已经日趋饱和,但是由于发展中国家国民经济的飞速发展,居民消费结构正处在消费升级阶段,导致全球的汽车产业快速持续增长。与发达国家相比,中国的汽车制造业起步比较晚,但随着国际市场需求结构的转变和产业转移的变化,近年来我国汽车行业发展迅速。与此同时,受中西部地区汽车采购新需求、东部地区换车需求和政策激励等因素的影响下,2009年中国成为全球最大的汽车产销国家。人们对于汽车的需求量的越来越大,人们购买汽车的需求以及汽车性能也不断提高。
汽车的动力性、经济性、稳定性和环保性都是消费者购车时考虑的必要因素,而发动机作为整辆汽车的核心,其性能指标占有重大比例。发动机性能指标用于表征发动机性能特征,并作为评估各种发动机性能的基础。发动机的性能指标主要有:动力性指标、经济指标、环境指标、可靠性指标和耐久性指标。发动机测试有许多方法,其中发动机的台架试验是对发动机的性能测试的重要手段,在测试过程中可以通过测试设备观察到一些轻微的发动机变化。通过台架试验,测试设备可以精确地测量在稳定工况及一些变化工况下发动机的各种性能指标。发动机台架测试得出的结果直接反映了发动机性能的优劣,并指导工程技术人员改进发动机的设计和制造工艺[1]。
1.1 发动机台架的发展简史
在发动机的试验初期,发动机台架的操作繁杂,大多数操控需要人工手动完成。早期的台架常采用水力测功机,水力测功机是利用水对旋转的转子形成的摩擦力矩吸收并传递动力机械的输出功率的,水门调节、油门调节以及读数记录等操作都需要人工完全手工操控,给试验带来很大的不便。逐渐地,人们慢慢地改进试验台,增加水门、油门执行机构和传感器,配上控制器,发动机的转速和扭矩的大小可以通过调节控制器面板上的调节旋钮来控制。不过,改进后的台架仍然需要很多人工操作,也不能自动调节工况[2]。
随着工业自动化和微机技术的发展与推广,发动机台架上的测试设备也在一步一步地改进,使得操作更加灵活便捷,测试的精度和可靠性也等到很大的提高。不过,在读数处理数据阶段,仍需大量的人工手动完成,包括人工目测读数、手写记录相关测量数据、人工计算处理所测数据完成表格以及手绘出特性曲线图等。后来,计算机技术快速兴起并广泛应用到各个领域,各种集数据采集、处理、分析功能的测试设备快速研发出来,功能越来越完善,范围越来越广。尤其是PLC技术的发展,极大地提高了发动机台架的自动控制,提升了试验效率。
1.2 发动机台架的国内外研究现状
1.2.1国外研究现状
在上世纪七十年代末期,国外就开始研究有较高自动化水平的试验台架,许多发动机研究机构以及制造商相继研发了一系列的发动机自动控制系统和设备。迄今为止,国外主要的发动机制造商和研究单位均已经在使用自动化水平较高的试验台架。在此基础上,研究单位一步一步地使发动机试验台架的功能更齐全、自动化水平更高、测试的结果更加精确,让数据显示更加直观。近年来,国外厂商研究方向大多集中在系统上的优化改良。
发动机曲轴的扭矩和转速必须同时跟踪, 以模拟内燃机在车辆中的运行情况。单输入比例积分控制器通常用于这一端。在发动机控制单元中引入了额外的限制, 以满足不断加强的排放水平。特别是对于新引擎, 这些限制导致了在任何情况下都必须防止的扭矩跟踪的重要过火。2013年,Stanger, T. Passenbrunner, T.E. Kokal, H. del Re, L等人对其局限性进行了研究, 并对跟踪的影响进行了分析。基于此分析, 对现有比例积分控制器进行了扩展。具体而言, 控制器参数是根据扭矩参考和跟踪误差的变化安排的。控制器设计不需要任何型号的设备, 控制器参数在测试台的安装过程中可以快速、方便地进行调整。与工业标准相比, 装有客车柴油机的试验台的测量证实了这些改进[3]。
2014年在美国控制会议(American Control Conference)上,Passenbrunner针对试验台的关联控制问题提出了一种基于非线性映射的非对称输入约束的解决方案, 并对系统状态进行了动态扩展, 并对该方法的实用性进行了检验。输入约束在状态方程和执行器的冗余中考虑, 在系统状态参考的选择中, 之后将状态扩展以避免 HJB 偏微分方程的显式解和解决了近似的最优控制问题。使用两个拉力可以扩大现有测试台的应用范围, 同时使用两个拉力改进了参考的跟踪, 减少了系统中耦合器的影响。在所有的情况下, 轴扭矩和发动机转速的设定值迅速实现, 没有过火。此外, 所建议的控制器的调整是简单和容易采用的其他测试工作台, 以及建议的方法似乎很容易被采用的其他应用, 如混合动力电动汽车[4]。
2016年Dina和Engelbert提出了一种降阶观测器和输出反馈控制器的构造, 以解决内燃机试验台模拟为扩展哈默斯坦系统的集点跟踪问题。给出了观测器的渐近收敛性, 并证明了分离原理。在实际实践中, 由于燃烧振荡, 测量信号往往受到周期性扰动的影响, 控制器随内部模型滤波器扩展, 消除了周期性扰动的影响[5]。
2017年Enrico、Michele、Luca等人对发动机试验台温湿度控制进行了研究,提出了一种基于 HVAC 模型的控制方法, 其中空气处理系统的每个组成部分 (加湿器, 预热和后加热电阻, 冷水机和风扇) 是管理耦合开环和闭环控制。控制模型的各个分支由两部分组成, 第一个是对给定的 HVAC 组件的目标进行评估, 基于系统物理模型, 第二个是基于设定点与反馈值之间的差异的 PID 控制器。该控制方法已在发动机试验台上得到验证, 其中自动化系统已在开放式软件实时兼容平台上开发, 允许将 HVAC 控制与所有其他有关测试的功能集成在一起[6]。
以上是毕业论文大纲或资料介绍,该课题完整毕业论文、开题报告、任务书、程序设计、图纸设计等资料请添加微信获取,微信号:bysjorg。
相关图片展示:








        
            
