起重机卷扬系统和顶升液压系统设计毕业论文
2020-02-19 19:28:57
摘 要
门式起重机作为最重要的一种物料搬运机械之一,起重范围甚至可以达到几百吨,在机械制造、船舶、土木、码头集装箱装运等行业中广泛应用。随着各领域对生产效益和效率的要求逐步提高,对起重机的起重能力,起升高度的要求也来越高,因此对大型起重机的需求也越来越大。本文将围绕300t起重机的液压卷扬机和液压顶升机构,设计相应的液压系统,以同时满足起重机的负载起升、负载下放、静止承载和起重机检修起升的工作需求。 主要研究内容如下:
(1)梳理了起重机的发展过程以及国内外技术差距,分析了液压技术对于起重机发展的重要性,从液压技术发展角度预测了起重机的未来趋势。
(2)设计了卷扬机的顶升机构液压原理,分别分析了卷扬机以及顶升机构在不同工况下的工作原理。
(3)用SolidWorks建立了起重机顶升时使用的单杆双作用液压缸,并用ANSYS分别对液压缸缸筒和活塞杆进行了受力仿真分析,检验了液压缸的安全性。
关键字:起重机;液压系统;液压绞车;液压顶升
Abstract
As one of the most important material handling machines, gantry cranes can reach a range of several hundred tons, and are widely used in machinery manufacturing, shipbuilding, civil engineering, terminal container shipping and other industries. With the gradual improvement of production efficiency and efficiency in various fields, the lifting capacity of cranes and the requirements for lifting height are also higher, so the demand for large cranes is also increasing. This paper will design the corresponding hydraulic system around the hydraulic winch and hydraulic jacking mechanism of the 300t crane, which can meet the work requirements of crane lifting, load decentralization, static load bearing and crane maintenance. The main research contents are as follows:
(1) combing the development process of cranes and the gap between domestic and foreign technology, analyzing the importance of hydraulic technology for crane development, and predicting the future trend of cranes from the perspective of hydraulic technology development.
(2) The hydraulic principle of the jacking mechanism of the hoisting machine is designed, and the working principle of the hoisting machine and the jacking mechanism under different working conditions are analyzed respectively.
(3) The single-bar double-acting hydraulic cylinder used for crane steering was established by SolidWorks, and the hydraulic cylinder and piston rod were simulated by ANSYS respectively, and the safety of the hydraulic cylinder was verified.
Keywords: crane;hydraulic system;hydraulic winch;hydraulic jacking
目录
第1章 绪论 1
1.1课题简介 1
1.2起重机及液压技术发展概况 2
1.3国内起重机的发展现状 6
1.4国外起重机的发展现状 7
第2章 液压卷扬机的液压系统设计 9
2.1液压卷扬机的功能介绍 9
2.2液压系统的设计计算 9
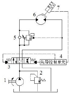
2.3卷扬机液压系统设计分析 11
第3章 液压顶升机的液压系统设计 15
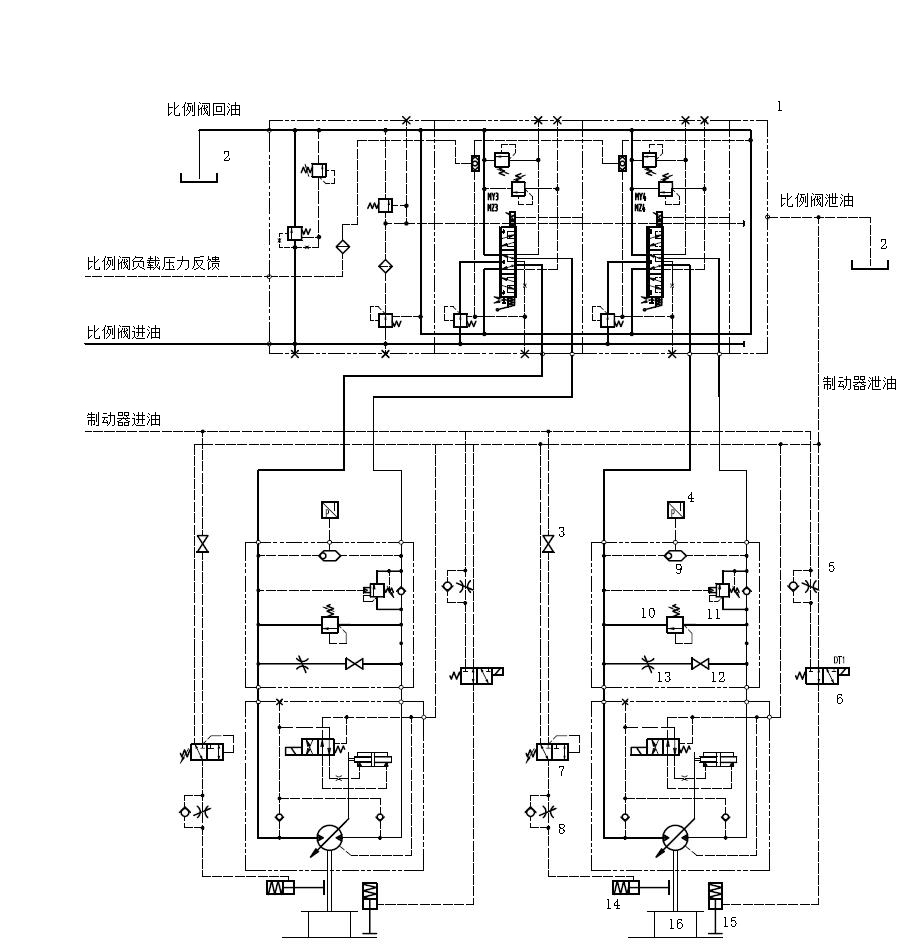
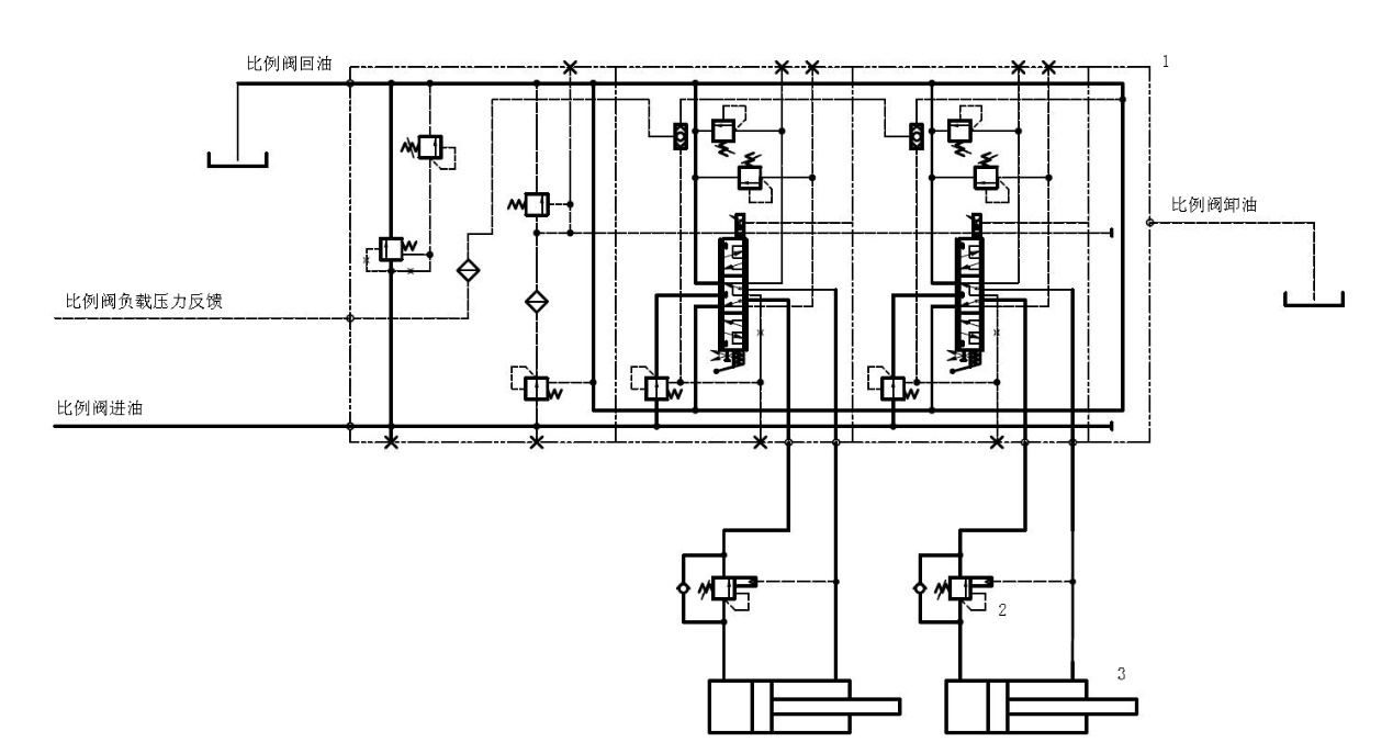
3.1液压顶升机的功能介绍 15
3.2液压系统的设计计算 15
3.3顶升液压系统设计分析 16
第4章 顶升液压缸的受力仿真 18
4.1 ANSYS仿真平台简介 18
4.1.1 ANSYS 的特点和应用领域 18
4.1.2 ANSYS 建模分析步骤 19
4.1.3 ANSYS Workbench介绍 20
4.2 SolidWorks与ANSYS Workbench的模型转化 21
4.2.1建立SolidWorks模型 21
4.2.2 导入AYSYS Workbench和参数设定 22
4.3 受力仿真结果分析 25
第5章 环保性和经济性分析 27
5.1环保性分析 27
5.2经济性分析 27
第6章 总结与展望 28
6.1总结 28
6.2展望 28
致谢 29
参考文献 30
第1章 绪论
1.1课题简介
起重机几乎与应用于我国工业发展的各个领域,是发展重工业过程的重点。随着经济的发展,中大型的门式起重机在国民经济中的影响越来越重要,同时在社会生产和生活领域的应用也不断扩大,市场的需求量也在不断提高。工程起重机械大多是采用液压驱动,液压系统性能的好坏决定了其性能的差异。液压系统的功能由特定的设计参数决定,一方面取决于设计者所开的液压回路,另一方面受组成系统的元件的性能的影响[1]。起重机的液压系统根据油液的循环方式,可以分为两种,分别是开式液压系统和闭式液压系统。
大多数起重机的卷扬液压系统为开式系统,开式系统指的是液压油被液压泵从油箱中吸出,再经过液经各种控制阀后,进入驱动液压执行单元,执行相应动作后,再经过换向阀回到油箱。这种系统虽然结构简洁,但是常因为油液接触空气,容易导致空气易进入液压系统,引起机构运动不平稳等现象,不过开式系统储油量大,液压泵的自吸性能好,非常适合我国国情。
闭式液压系统,即液压执行元件的回油管与泵的进油管直接相连,液压油在液压管道中进行封闭流动,因此其设计紧凑,很少有机会与空气接触,故空气难以进入系统,所以传动相对于开式系统来说更稳定。工作机构的换向依靠换向阀调节,转速变化通过改变泵或者马达的变量实现,因此没有开式液压系统换向过程中经常出现的能量损失和冲击。不过闭式液压系统相对于开式液压系统更复杂,由于正常情况下系统会产生泄露,因此需要通过一个小流量泵进行补油[2]。
本文将围绕300t起重机的液压卷扬机和液压顶升机构,设计一套液压系统,可以同时满足起重机的负载起升、负载下放、静止承载和起重机检修起升的工作需求。
起重机卷扬和起升系统其主要的设计参数如下:
1)最大起重量:;
2)满载起升速度:;
3)空载起升速度:;
4)卷筒直径:;
5)钢丝绳单绳最大拉力:;
6)液压绞车数量:组;
7)卷扬钢丝绳绳径为,倍率为,卷筒内宽(即钢丝绳的有效缠绕宽度)为。
8)空载搬运车重量:;
9)顶升液压缸数量:支,前后各4支;
10)工作环境温度:-20℃~ 50℃。
11)顶升机构为8个液压油缸,顶升最大速度为8mm/s。
12)工作转态,顶升系统作为维修机构系统,便于起重机的维修。卷扬过程中不允许顶升,顶升转态下不允许挂重。
1.2起重机及液压技术发展概况
起重机根据其性能和结构划分,通常分为轻型起起重设备、桥式起重机、臂架式起重机和缆索式起重机四大类。
1)轻型起重设备:如千斤顶(图1.1)、手拉葫芦(图1.2)等,构造简单、重量轻、体积小、便于携带,适用于轻小型负债的近距离起升或运输,起重量小。

图1.1 千斤顶

图1.2 手拉葫芦
2)桥式起重机(图1.3):使用最为普遍的起重机,一般架设在固定支柱上,常用于仓库或港口货物的搬运和装卸工作。桥式起重机按照结构又可分为:多梁桥式式起重机、双梁桥式式起重机和单梁桥式起重机。按照取物装置可分为:桥式抓斗起重机、桥式电磁起重机、桥式集装箱起重机等。

图1.3 桥式起重机
3)臂架式起重机(图1.4):通常在较为空旷的场地作业,多用于港口集装箱装卸及搬运等工作,根据驱动方式或者结构又可分为,铁路起重机、门式起重机、塔式起重机、轮式起重机、汽车起重机等。

图1.4 臂架式起重机
4)缆索式起重机(图1.5):一般指升降式起重机,通常重物只能沿轨道升降。虽然缆索式起重机只有一个升降机构,但一般来说还会有许多其他附属装置,比如升船机、电梯、货梯等。[3]

图1.5 缆索式起重机
液压系统按照油液循环方式可分为开式系统和闭式系统;按照工作特征可分为液压传动系统和液压控制系统;按照执行器的速度控制与调节方式可分为阀控系统、泵控系统和执行测控系统;按照主换向阀在中位时液压泵的工作状态可分为中开式系统和中闭式系统;按照用途可分为固定设备用系统和行走设备用系统。
由于液压传动具有功率大,效率高、速度块、易于进行直线运动、方便散热冷却、动作容易实现等突出优点,因而在起重机中广泛采用液压系统传动。目前大部分的起重机都使用了液压技术,因此现在一个国家工业水平甚至可以通过液压技术来衡量。
最初是为了解决汽车转向阻力较大的困难,在工程机械中引入了液压技术,通过在转向系统加入液力助力器用来减轻司机的劳动负担。由于在应用液力助力器过程中,其显示出的各种优势和人们对液压原件与系统的研究进一步深入,液压技术很快就大范围应用于工程机械的各个动作部分,液压技术的发展大致经历了以下几个时期[5]:
1)初期发展时期
20世纪40年代,液压技术初步开始发展。在这一时期,人们开始将液压系统应用到各种机械上,来处理其它驱动方式比较难以实现的问题(如执行器的高速往复运动等)。这一时期,液压系统压力很低,一般在2-7兆帕。
2)高速发展时期
20世纪50年代,得益于材料技术的发展,液压技术的应用进入了快速发展时期。这个时期液压系统主要往高速和高压方向研。液压传动功率密度得益于系统压力的提高而大幅度增加,液压技术的应用逐渐由简单的机械工作装置,逐步运用到到工程机械的转向、行走、传动和制动系统。在这个时期,人们还研制出了完全采用液压系统的挖掘机和起重机等,液压技术逐渐成熟。
3)重视环境时期
在20世纪70年代,液压技术研究的主要内容是降低液压系统所产生的噪声。由于泵的工作原理会导致泵内的压力大幅度变化,这个变化传给泵体时就会形成噪声。因此,如果要发展高速、高压的液压系统,就必然会产生噪声,因此受噪音问题,液压传动功率密度无法再提高。
4)重视可靠性时期
在 20世纪70年代后期,液压技术的主要研究内容是降低液压系统所造成地污染。对于大多数工程机械来说,工作环境基本是位于开放地带,因此液压系统经常处于灰尘、震动、高温、低温、日晒、雨雪等的工作环境中,容易造成液压油污染、引发液压系统故障。据统计,液压系统发生故障的大部分问题源自于液压油的污染,大约占所有液压工程机械故障的70%-85%。
5)电子、计算机技术与液压技术相结合时期
20世纪80年代,电子技术的迅猛发展,电子元器件的可靠性也大大提高,人们在液压系统上用上了电液伺服系统,不仅提高了液压系统的工作效率,还降低了生产成本。后来,计算机技术得到了突飞猛进的发展,使现代控制理论可以应用于液压系统上,促进了液压技术地飞速发展。通过单片机控制的变量泵,极大地提高了液压系统的效率,同时也降低了系统的故障率。
1.3国内起重机的发展现状
桥式起重机是一种典型的工程机械,它主要由金属结构、机械传动和电气控制三大部分组成。金属结构是起重机械的躯体,它是其他机构的支撑部分,其重量占起重机总重量的60%以上,主要包括主梁、端梁、司机室等。机械部分是为实现各种设计功能设置的机构,主要由起升机构、大车运行机构和小车运行机构等组成[5]。 最早的桥式起重机雏形出现于1750年,用于吊装法国国王路易十五的雕像。第一台真正意义上的桥式起重机出现于1873年的维也纳世博会,是由德国德马格起重机械公司制造的由蒸汽机驱动的桥式起重机。而电动驱动的桥式起重机据估计应该出现于1885年左右。随着工业革命的不断推进,起重机械也在这近300余年中得到了长足的发展,截至2009年,世界上最大的桥式起重机,由大连重工设计的“泰山”号,额定起重己可达2万余吨。
起重机属于大型的工程机械设备,其发展更新速度较慢,从全球领先的起重机制造公司美国特雷克斯和芬兰科尼等分析,起重机在大的结构方面并没有突破性的发展,更多的是在现有的基础上,不断的提高产品质量可靠性和提高产品的寿命。
金属结构方面:国外采用先进得组合瓶装式四梁结构桥架,主梁采用偏轨焊接轨道箱型梁,减小了断面尺寸;采用T型钢腹板,优化了焊缝受力;主梁和端梁的连接模块化,提高了互相性和安装精度。
机械传动方面:减速器寿命问题也一直是我国落后于国外的地方,国外的减速器通常有比国内的加速器更高的寿命;德马格公司开发了标准车轮组模块系列,通过选取不同型号的驱动单元,可组装程不同型号的台车及端梁,适用于各种规格的桥式起重机;采用“三合一”驱动装置(电动机、制动器、减速器),简化机构、紧凑结构、便于拆装、使调整简单且运行平稳。
电气控制方面:采用更先的变频调速和控制系统;起重机还配有自诊断监控系统,能监测起重机工作状态,保证工作的可靠性。我国的工程机械起步较晚,前期主要是仿制前苏联的产品。在最近几十年的发展中,取得了较大的进步。大连重工于2009年设置制造了额定起重可达2万余吨得桥式起重机;于2011年研制了EPR三代核环吊填补了我国该领域的空缺,其总起重达680余吨,定位精度高度5mm。同时我国也出现了一些世界知名的工程机械企业,如中联重科、三一重工、徐工等[7]。
1.4国外起重机的发展现状
国外起重机经过几百年的发展,生产重型起重机的主要国家有德国、美国、日本、法国等,生产大型起重机的厂家主要有利勃海尔、格鲁夫、马尼托瓦克、加藤、神钢等,这些公司生产的起重机种类比较全,市场占有率遥遥领先。
利勃海尔公司在1958开始致力于起重机的生产,其生产的各型起重机至今已成为享誉全球市场的中坚力量。其生产的起重机质量好,技术先进,工作稳定,安全可靠性较高。特别是主打的LR系列,已经设计成功生产出了一千两百吨的履带式起重机。利勃海尔公司专门设立了海上起重机设备公司研发港口起重机、船用起重机、离岸起重机和浮式起重机等特种设备。利勃海尔船用起重机因其质量和信誉在全球市场上占有较大份额,很多远洋船舶、石油钻探平台上都有它的身影。
格鲁夫公司成立于1947年,在德国威廉港和美国宾夕法尼亚设有生产工厂,是移动式液压起重机的世界领导者。半个世纪以来,富于传统风格的格鲁夫一直是起重机大家庭中受欢迎的一员。格鲁夫公司提供从十四吨至五百吨全系列的移动式液压起重机,格鲁夫也是全球军用特种起重机的首要供应商。全球已销售超过55000台格鲁夫起重机,有些大的公司手中的格鲁夫吊车队伍达到几百台。
马尼托瓦克起重机公司于1925年成立,并在当年就设计生产出了第一台履带式起重机。因此,马尼托瓦克逐步走向了履带式起重机行业的巅峰。其自主设计生产的31000型履带式起重机,能够很大程度减少地面的准备工作,而且还能灵巧地完成各种吊运作业。目前公司提供11个型号产品,起重量从四十五 吨到九百吨吨。为了与公司“为不同的市场设计不同的吊车”这一宗旨吻合,除了美国威斯康星州马尼托瓦克工厂外,公司位于德国的威廉港工厂也生产履带吊。
日本的起重机企业设计生产地起重机虽然在技术上不及德国企业设计生产的,但在自动化程度方面在业内是遥遥领先的。其发展进步块,不断推陈出新,不仅在功能上可以满足不同客户的需求,在价格上也有着不小的优势,因此也有着较大的销量。
神钢公司作为日本起重机的代表企业,其生产的起重机具有自动化程度高、性价比高的特点,在亚洲销量较大,同时在全球也占有不小的生产份额,并且该品牌在国内也广受欢迎。1999年开始研发,2006年神钢开发出了世界上第一台混合动力液压挖掘机,此后8吨级、20 吨级混合动力挖掘机上市,2016年11月,最先进的20吨级混合动力液压挖掘机“SK200H”开始销售,该产品在业界首次采用了大容量锂离子电池,最高可降低19%的油耗,作业量可提升10%,可谓神钢建机的旗帜产品。神钢建机以“低油耗、高耐久”为理念,为客户提供更高的商品价值[10]。
第二章 液压卷扬机的液压系统设计
2.1液压卷扬机的功能介绍
卷扬机按照驱动方式可以分为机械驱动、液压驱动、电气驱动以及气动驱动四种方式,对于具有特殊功能的的卷扬机,其工作空间小、工作环境污染重,还会伴随着严重的振动,同时整体重量要求也比较高。通过液压系统驱动具有效率高、传动稳定、对工作环境的要求相对较低、可靠性强的优势,可以适应负载变换范围较大的情况,因此起重机中广泛使用液压驱动式卷扬机。
2.2液压系统的设计计算
卷扬机液压系统的设计参数如下:
1)最大起重量:;
以上是毕业论文大纲或资料介绍,该课题完整毕业论文、开题报告、任务书、程序设计、图纸设计等资料请添加微信获取,微信号:bysjorg。
相关图片展示:









