基于Qi标准无线充电器设计毕业论文
2020-04-10 14:46:26
摘 要
人们现在对现在的有线充电模式暴露出来的问题越来越不满,对无线充电的呼声开始越来越高。目前全球的许多高科技的公司开始加入无线充电联盟对无线充电进行研究,据专家预测,无线充电在全球将会产生几百亿美金的市场。无线充电摆脱了传统的金属线的束缚,可以进行未接触式的充电,便于人们的携带。
本文基于Qi标准的无线充电理论设计了一套无线充电器。该充电器利用了电磁感应原理进行未接触式的能量传输,根据Qi标准建立了无线充电器的发射端和接收端。本次方案的发射端采用了CP1005芯片和CP8102芯片对电路电流进行逆变和控制,然后将电能传输给接收端。无线充电的接收端采用了CP2031芯片对电路进行整流和控制,最后通过CSD75205W1015芯片和MOS管进行稳压输出对外在负载进行充电。
关键词: Qi标准;无线充电;电磁感应
窗体顶端
Abstract
People are now increasingly dissatisfied with the problems exposed by the current wired charging mode, and the demand for wireless charging is starting to increase. At present, many high-tech companies around the world have begun to join the wireless charging alliance to conduct research on wireless charging. According to experts' predictions, wireless charging will generate a multi-billion dollar market in the world. Wireless charging is free from the shackles of traditional metal wires and can be charged without contact to facilitate people's carrying.
This article designed a wireless charger based on the Qi standard wireless charging theory. The charger utilizes the principle of electromagnetic induction to conduct non-contact energy transmission. According to the Qi standard, the transmitter and receiver of the wireless charger are established. The transmitter of this project adopted the CP1005 chip and the CP8102 chip to invert and control the circuit current, and then transmitted the power to the receiving end. The wireless charging receiver uses a CP2031 chip to rectify and control the circuit. Finally, the CSD75205W1015 chip and the MOS transistor are used to regulate the output and charge the external load.
Keywords: Qi standard wireless charging electromagnetic inductionAbstract
People are now increasingly dissatisfied with the problems exposed by the current wired charging mode, and the demand for wireless charging is starting to increase. At present, many high-tech companies around the world have begun to join the wireless charging alliance to conduct research on wireless charging. According to experts' predictions, wireless charging will generate a multi-billion dollar market in the world. Wireless charging is free from the shackles of traditional metal wires and can be charged without contact to facilitate people's carrying.
This article designed a wireless charger based on the Qi standard wireless charging theory. The charger utilizes the principle of electromagnetic induction to conduct non-contact energy transmission. According to the Qi standard, the transmitter and receiver of the wireless charger are established. The transmitter of this project adopted the CP1005 chip and the CP8102 chip to invert and control the circuit current, and then transmitted the power to the receiving end. The wireless charging receiver uses a CP2031 chip to rectify and control the circuit. Finally, the CSD75205W1015 chip and the MOS transistor are used to regulate the output and charge the external load.
Keywords: Qi standard wireless charging electromagnetic inductionAbstract
People are now increasingly dissatisfied with the problems exposed by the current wired charging mode, and the demand for wireless charging is starting to increase. At present, many high-tech companies around the world have begun to join the wireless charging alliance to conduct research on wireless charging. According to experts' predictions, wireless charging will generate a multi-billion dollar market in the world. Wireless charging is free from the shackles of traditional metal wires and can be charged without contact to facilitate people's carrying.
This article designed a wireless charger based on the Qi standard wireless charging theory. The charger utilizes the principle of electromagnetic induction to conduct non-contact energy transmission. According to the Qi standard, the transmitter and receiver of the wireless charger are established. The transmitter of this project adopted the CP1005 chip and the CP8102 chip to invert and control the circuit current, and then transmitted the power to the receiving end. The wireless charging receiver uses a CP2031 chip to rectify and control the circuit. Finally, the CSD75205W1015 chip and the MOS transistor are used to regulate the output and charge the external load.
Keywords: Qi standard wireless charging electromagnetic inductionAbstract
People are now increasingly dissatisfied with the problems exposed by the current wired charging mode, and the demand for wireless charging is starting to increase. At present, many high-tech companies around the world have begun to join the wireless charging alliance to conduct research on wireless charging. According to experts' predictions, wireless charging will generate a multi-billion dollar market in the world. Wireless charging is free from the shackles of traditional metal wires and can be charged without contact to facilitate people's carrying.
This article designed a wireless charger based on the Qi standard wireless charging theory. The charger utilizes the principle of electromagnetic induction to conduct non-contact energy transmission. According to the Qi standard, the transmitter and receiver of the wireless charger are established. The transmitter of this project adopted the CP1005 chip and the CP8102 chip to invert and control the circuit current, and then transmitted the power to the receiving end. The wireless charging receiver uses a CP2031 chip to rectify and control the circuit. Finally, the CSD75205W1015 chip and the MOS transistor are used to regulate the output and charge the external load.
Keywords: Qi standard wireless charging electromagnetic induction窗体底端
Abstract
People are now increasingly dissatisfied with the problems exposed by the current wired charging mode, and the demand for wireless charging is starting to increase. At present, many high-tech companies around the world have begun to join the wireless charging alliance to conduct research on wireless charging. According to experts' predictions, wireless charging will generate a multi-billion dollar market in the world. Wireless charging is free from the shackles of traditional metal wires and can be charged without contact to facilitate people's carrying.
This article designed a wireless charger based on the Qi standard wireless charging theory. The charger utilizes the principle of electromagnetic induction to conduct non-contact energy transmission. According to the Qi standard, the transmitter and receiver of the wireless charger are established. The transmitter of this project adopted the CP1005 chip and the CP8102 chip to invert and control the circuit current, and then transmitted the power to the receiving end. The wireless charging receiver uses a CP2031 chip to rectify and control the circuit. Finally, the CSD75205W1015 chip and the MOS transistor are used to regulate the output and charge the external load.
Keywords: Qi standard ;wireless charging ; electromagnetic induction
目录
第1章 绪论 1
1.1本文的研究意义 1
1.1.1国外发展状况 1
1.1.2国内的发展状况 2
1.2本文的研究思路 2
1.3本文的主要内容 3
第2章 无线充电的概述 4
2.1三大标准 4
2.2 Qi标准 4
2.3电磁感应定律 5
2.4相应的参数分析 5
2.4.1 磁场强度分析 5
2.4.2 电动势分析 6
2.4.3 线圈对效率的影响 6
2.5本章小结 7
第3章 无线充电器的设计方案 8
3.1 Qi标准发送端的设计 8
3.1.1 类型A的发送端设计 8
3.1.1.1 标识指引式 9
3.1.1.2自由放置式 9
3.1.2 类型B的发送端设计 10
3.1.2.1多层线圈式 11
3.1.2.2印刷电路板式 11
3.2 Qi标准的接收端的设计 12
3.2.1双谐振电路 13
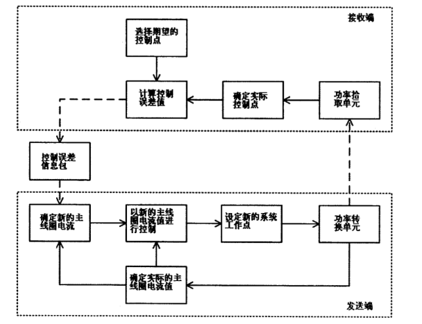
3.3 Qi标准的系统控制 14
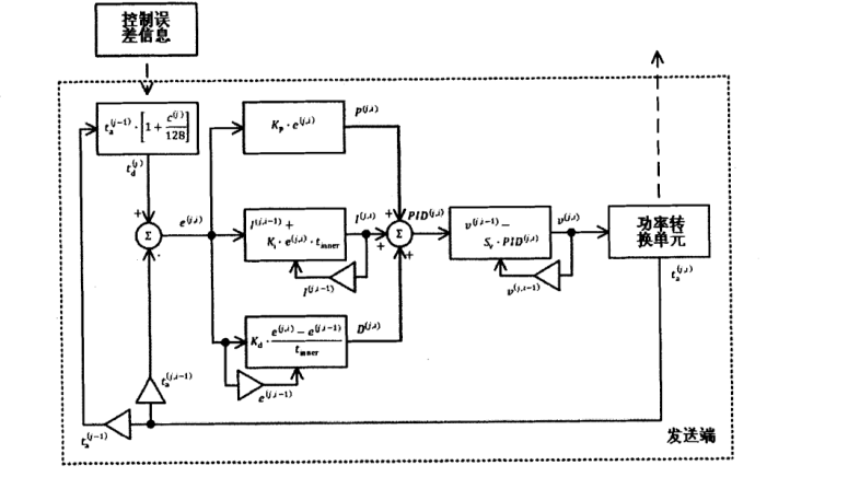
3.4 PID算法 16
3.5本章小结 18
第4章 方案的设计 19
4.1无线充电的发射端 19
4.1.1 CP1005的介绍 19
4.1.2逆变器模块 20
4.1.3初级线圈设计 21
4.2无线充电的接收端 22
4.2.1 CP2031的介绍 22
4.2.2次级线圈的设计 23
4.2.3稳压模块的设计 23
4.2.4整流电路和控制电路的设计 24
4.3 无线接收端测试 25
4.4本章小结 26
第5章 总结和展望 27
5.1总结 27
5.2展望 27
参考文献 28
致谢 29
第1章 绪论
1.1本文的研究意义
当今随着科技的发展,形形色色的电子产品发展迅速,人们对电子产品的依赖性不断增加。但由于内置电池的容量以及续航问题一直没有什么巨大突破,所以人们对无线充电技术呼声愈来愈高。
无线充电技术不像传统的充电模式需要金属线的连接,而是通过两个线圈之间的利用电场和磁场能量进行交换,从而进行对电能的传输,最终可以对外在负载进行非接触式充电。这样摆脱了传统模式的金属线和电子设备的直接接触。通用性和便携性是无线充电技术比当今传统的充电模式一大优势。
当今有3种主流的无线充电标准:PMA标准,Qi标准和A4WP标准[1]。本文采用的是Qi标准,Qi标准是国际上最先对无线充电技术的进行标准化的联盟——WPC。Qi标准有两大特点:通用,简便[2]。即只要电子产品只要满足Qi标准就能够将其放在电能接收器上进行未接触式电能传输。
1.1.1国外发展状况
在1831年,法拉第发现了在一次实验中发现了电磁感应定律。在1980年,尼古拉进行无线传输电能的实验,他提出利用地球的表面电磁波来进行对能量的传输,最后一些原因,这个设想最终失败了。然而在接下来的很长时间,人们发现电磁辐射适合传输信息而在传输能量上并不怎么适合,因为传输能量的效率太低,因为磁场的产生无定向性,导致能量损耗过大,所以在这很长的一段时间无线能量传输进展缓慢,但是也取得了一定的成就。欧盟在非洲建设了一座微波传输电能的设备,并在2002年对村庄实现无线供电。在2007年6月,由麻省理工的的钻研团队使用电磁共振原理进行电能的传输隔空点亮电灯泡;并且在2009年在International会展上日本昭和公司向人们展示通过电磁感应原理来进行无线传输的电源传输系统。这些实验都为无线充电的发展的提供了许多思路。
以上是毕业论文大纲或资料介绍,该课题完整毕业论文、开题报告、任务书、程序设计、图纸设计等资料请添加微信获取,微信号:bysjorg。
相关图片展示:









