质子治疗束线中冲击磁铁的控制系统研究毕业论文
2020-02-18 10:49:14
摘 要
伴随着加速器技术的发展,质子治疗由于其良好的生物特性,不断受到人们的关注。目前大部分质子治疗系统均采用点扫描技术进行治疗,冲击磁铁作为点扫描方式中点与点切换以及能量切换的关键部件,其响应速度和重复频率对治疗效果和治疗速度有直接影响。本文介绍了质子治疗的背景,提出了华中科技大学质子治疗系统(HUST-PTF)中冲击磁铁的物理需求,研究了HUST-PTF冲击磁铁电源设计方案。根据冲击磁铁的测试要求,基于LabVIEW软件编写了一套冲击磁铁上位机控制程序,实现对冲击磁铁电源系统的控制和通信。最后,利用上位机软件以及相关测试设备,对电源进行调试。实验证明,所测试电源满足要求。
关键词:质子治疗;冲击磁铁电源;LabVIEW;电源测试
Abstract
Along with development of accelerator technology, proton therapy attracts more attention due to good biological effect. At present, most proton therapy systems use spot scanning technology for treatment. As a key component of point-to-point switching and energy switching in spot scanning, the kicker magnet’s response speed and repetition rate greatly affect the therapeutic effect and the treatment speed. This paper introduces the background of proton therapy and proposes the physical requirements of the kicker magnet in the Huazhong University of Science and Technology proton therapy facility (HUST-PTF), and the design of HUST-PTF kicker magnet power supply is studied. According to the test requirements of the kicker magnet, a set of kicker magnet upper computer control program was written based on LabVIEW software to realize the control and communication function. Finally, the power supply is tested using the host computer software and test equipments. Experiment shows that the kicker magnet power supply meets the requirements.
Key Words: proton therapy ; kicker magnet power supply ; LabVIEW ; power supply test
目 录
第1章 绪论 1
1.1 质子治疗技术 1
1.2 点扫描技术与冲击磁铁 2
1.3 国内外发展现状 2
1.4 课题来源及研究内容 3
第2章 冲击磁铁电源物理需求分析及设计方案研究 4
2.1 冲击磁铁电源物理需求分析 4
2.2 冲击磁铁电源设计方案研究 5
2.2.1 电流拓扑结构解析 5
2.2.2 电源控制策略研究 6
第3章 基于LabVIEW的上位机软件编写 8
3.1 背景介绍 8
3.2 软件主界面 9
3.3 程序解析 10
3.3.1程序架构 10
3.3.2 系统设置 11
3.3.3 电流控制 11
3.3.4 状态显示 12
3.3.5 防止用户误操作及软件错误处理 13
3.4 远控通讯协议 15
3.4.1 通讯格式 15
3.4.2 错误处理办法 18
第4章 冲击磁铁电源测试结果 20
4.1 控制时序测试 20
4.1.1 时序同步性测试 20
4.1.2 IGBT管时延时间测试 21
4.2 电源工作波形测试 21
4.2.1 升流/降流波形测试 21
4.2.2 平顶端电压/电流纹波测试 23
4.3 有无滤波器的对比实验 23
4.4 测试总结 24
第5章 总结与展望 26
参考文献 27
附录 A 上位机软件LabVIEW程序框图 28
致 谢 29
第1章 绪论
1.1 质子治疗技术
现代医学技术的发展总是与现代物理的发展紧密相连[1]。放射性治疗领域诞生于19世纪末,在发现放射性和X射线后短短几个月内,高能光子就已经被用作治疗皮肤疾病,之后被用作治疗癌症。时至今日,X射线光子治疗技术,同化疗和手术一起,被称为现代癌症治疗的三大重要手段[2]。尽管光子治疗技术在放射性治疗领域中占据主要地位,但早在1947年,Robert Wilson已经提出,使用质子等带电粒子进行治疗可能会达到更好的治疗效果。
在放疗中,X射线光子的剂量随着侵入患者体内深度的增加而减少,因此,X射线在对肿瘤区域进行必要的照射治疗时,会对肿瘤区域周围的健康组织造成不必要的伤害。质子等带电粒子,则拥有更良好的生物效应:它们在进入人体之初释放的剂量较低,当到达特定深度时,剂量将会集中释放,形成一个高剂量的布拉格峰。之后,剂量迅速衰减至零。布拉格峰产生的深度与带电粒子种类以及入射束流能量有关。在进行放疗时,医生只需要调节入射质子束流的能量强度,就可以对处于不同深度的肿瘤进行照射治疗。电子、X射线光子、质子的生物效应如图1.1所示[3]。

图1.1 电子、X射线光子、质子生物效应图
一台质子治疗设备通常包括一个加速器源和至少一个治疗室[4]。由于每个治疗室仅需要较短的一段时间对患者进行辐照治疗,大多数时间用于对患者的定位和校验。目前,大多数项目采取一个加速器源供给多个治疗室使用的方案,其通过束线输运系统(BTS)实现物理连接,并引导质子达到各个治疗室。回旋加速器,作为20世纪30年代早期诞生的第一个循环加速器,仍然是许多应用场合的有效工具。超导回旋加速器,由于其紧凑性、低功耗和高可用性的优良特性,正被广泛地应用于质子治疗设备的研发[5]。使用超导技术可以采用更强的磁场,值得注意的是,回旋加速器的质量和磁感应强度的关系大约是
,因此即使是少量的增强磁场也可以在机械上节省大量资金。
1.2 点扫描技术与冲击磁铁
目前,先进的质子治疗中心通常采用笔形束点扫描的方式对肿瘤进行精确辐照[6]。点扫描系统根据肿瘤块的形状,利用两个独立进行水平和垂直扫描的扫描磁铁在目标肿瘤块上进行定点释放质子束。在完成一个点的治疗后,关断质子束流,移动至下一个治疗点进行照射,直到完成整个肿瘤块的治疗。与传统的被动散射法相比,笔形束点扫描等主动扫描的方式可以提供更灵活、更适形的剂量分布,更大的照射范围。
采用点扫描技术进行治疗时,质子束流在肿瘤块的每一点上仅进行几个毫秒的照射,然后需要及时将束流关断。目前,有以下几种方式可以实现束流的关断:使用快速冲击磁铁、使用静电偏转板、提高谐振腔频率和关闭离子源[7]。其中,提高谐振腔频率以及关闭离子源的方式都会在一定程度上影响治疗系统的稳定性。使用快速冲击磁铁以及静电偏转板实现束流的通断是目前主要的通断方式。快速冲击磁铁可以在100
内实现对质子束流的打偏。当冲击磁铁快速通入励磁电流时,磁场被相应激发,束流被打偏至法拉第杯上。法拉第杯是一个束流阻挡元件,同时可以测得被阻挡束流的流强。当磁铁断电时,激发的磁场快速降为零,束流在输运线中正常运输,实现对下一个点的照射。

图1.2 冲击磁铁结构示意图
在结束一个点的治疗后,冲击磁铁打偏束流的速度越快,患者接受非必要照射的时间就越短。另外地,束流需要快速地调整其照射位置和束流能量以进行下一个点的照射,较高的重复频率可以有效满足治疗的需要。因此,对于冲击磁铁而言,我们更关注其动态性能,而对精度和稳定性需求较低。冲击磁铁对束流的控制,其实质在于冲击磁铁电源对励磁电流的控制[8]。因此,合理设计冲击磁铁电源的控制策略,实现冲击磁铁对束流的快速通断,对质子治疗装置意义重大。
1.3 国内外发展现状
目前国内外关于冲击磁铁电源的研究较多,可以根据不同的应用条件,选择不同的电源方案以及控制逻辑。钟国俭等人为改善光源运行的稳定性和提高光源性能指标[9],使用集成移相调控晶闸管整流模块替代传统的自耦变压器,高频逆变谐振充电法取代了常规LC谐振充电法,有效提高了电源的波形质量和运行精度;中科院高能物理研究所为CSNS(中国散裂中子源工程)设计的引出冲击磁铁脉冲电源系统[10],通过同轴电缆线向磁铁传输所需电流,脉冲电源主要结构采用脉冲调制的方式。其脉冲形成网络(PFN)采用Blumlein结构(BPFN),提高了电源的运行稳定性;PSI(Paul Scherrer Institute)为UCN项目设计的冲击磁铁电源控制系统[11],采用四象限变流器的电源设计,以适应系统对磁铁高精度,较慢响应速度的需求,电流的上升时间大约为400
,下降时间大约为600
,几乎无超调; PSI为质子治疗项目设计的Proscan冲击磁铁电源控制系统[12],在电流上升和下降时间采用开环控制,提高响应速度,恒流时间由PI控制器累积参考电流与实际电流值之差,为PWM波提供输入信号以控制BUCK电路中的MOSFET管,电流上升时间和下降时间75
,超调小于30%;2005年,PSI为SLS项目设计的冲击磁铁电源系统[13],采用DSP FPGA的架构,内置BUCK电路和四象限变流管以适应不同应用场合的需求。
另外地,有一部分研究主要针对电源系统的控制架构展开。兰州重离子加速器采用ARM FPGA技术实现对电源系统的精确控制[14],ARM主要实现控制数据的下载与检测数据的上传,FPGA实现对电源系统时序的控制;刘伍丰等人提出了ARM DSP的控制架构[15],其中ARM控制器需与加速器总控系统及前段服务器的数据库进行数据通信,DSP波形发生器则根据控制数据产生响应的控制波形。
关于冲击磁铁电源控制策略的研究,目前大部分文献依然停留在增强电源的稳定性。对于设计高动态性能、高精度的冲击磁铁,仍然等待进一步的研究发掘。
1.4 课题来源及研究内容
本课题来源于“基于超导回旋加速器的质子放疗装备研发”的子课题,课题内容包括:研究冲击磁铁电源的设计方案,理解电源控制策略。制定电源的通讯协议,编写电源上位机软件。在完成电源的制造后,进行相应的测试,分析电源性能是否达到使用要求。
第1章介绍了冲击磁铁电源控制系统研究的背景及意义,阐述了国内外发展现状并说明了课题来源及研究内容。
第2章分析了磁铁电源的物理需求,对电源设计方案进行了研究,设计方案包括电路原理图以及控制策略图。
第3章介绍了编程使用的LabVIEW软件的特点,列举了上位机软件需要完成的功能,制定了电源通讯协议,对所编写的软件界面及程序框架进行了解析。
第4章给出了冲击磁铁电源的厂测结果,测试项目主要包括电源控制时序测试以及电源工作波形测试。给出了电源的测试波形并进行了分析。电源的工作性能达到了需求。
第5章对质子治疗束线系统中的冲击磁铁电源控制系统进行总结与展望。
第2章 冲击磁铁电源物理需求分析及设计方案研究
在质子治疗束流输运系统中,冲击磁铁需要在极短的时间内实现250Mev质子束的多次通断。在完成一个肿瘤点的治疗后,快速关断束流可以有效减少质子束对患者不必要的辐照,降低质子辐照对人体的损伤。同时,较高的重复频率可以大大减少治疗所需时间,提高治疗效率。因此,该冲击磁铁对响应速度和重复率有较高的要求,对励磁电流的精确控制要求并不高。鉴于以上物理需求,参考PSI的Proscan电源控制方案,本章对质子治疗束线中冲击磁铁电源控制方案进行了研究。
2.1 冲击磁铁电源物理需求分析
为满足磁铁对束流的控制需求,电源系统需要在极短时间内对励磁电流进行升流或降流,快速打偏或恢复束流。在打偏束流后,扫描磁铁调整至下一个治疗点,同时调整束流能量强度。因此,电源需要具有一定的电流维持时间,维持束流关断的状态。对于平顶段电压的稳定以及电流纹波的要求则可以适当放宽。根据上述要求,得出质子治疗束线中冲击磁铁电源的理想工作波形如图2.1所示。

图2.1 励磁电流理想波形图
当上层控制系统的束流关断指令到来时,励磁电流需要在100
内快速上升至给定电流值
以实现对质子束的打偏,升流超调量不超过5%,恒流时平顶波段应当可以维持500
,且电流波动小于0.05%;当束流开通指令到来时,励磁电流的降流时间应小于100
,降流超调小于5%,且在200
后电流波动降至电流给定值
的
以内,在500
电流波动降至
的
以内。
电源系统的主电路方案和控制策略设计都是根据上述物理需求以及理想工作波形展开的。
2.2 冲击磁铁电源设计方案研究
2.2.1 电流拓扑结构解析
由计算可得,电源的理论工作电流值为506A,为适应冲击磁铁对不同能量级质子束打偏的需要,励磁电流给定值应当在
之间任意可调。冲击磁铁的最大开关频率可以达到500Hz,磁铁负载的阻值
,电感值
,电源导线电感
。
由上述条件,不难知道,在束流关断指令下达后,励磁电流快速上升阶段的最大电流上升率为:
(2.1)
则电源输出电压必须达到:
(2.2)
在恒流阶段,对负载两端电压精度要求不高,平顶波段负载两端必要的电压为:
(2.3)
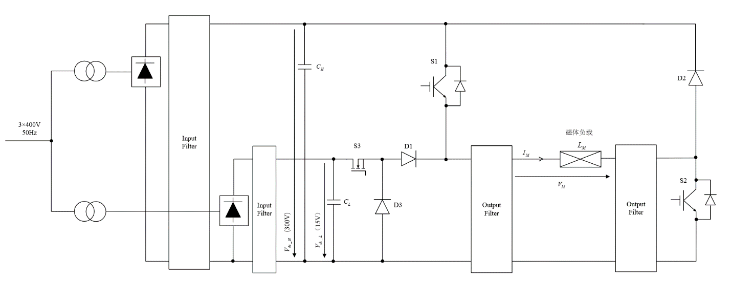
260V的瞬态电压输出值要求直流链路的额定电压大约为300V。如果在恒流阶段直接采用BUCK电路,将300V的直流链路电压降至大约0.6V,这种做法将会产生很大的开关损耗,电源效率低下。因此,参考Proscan冲击磁铁的电源控制策略,采用双直流链路的设计以满足需求,其中高压直流链路为300V,低压直流链路为15V。电路拓扑如图2.2所示。
图2.2 冲击磁铁电源电路拓扑图
在电源关闭阶段,图中所有开关器件都处于关闭状态,此时的负载电流
为0,质子束流持续照射肿瘤块。
快速升流阶段由上层系统发送的束流关断指令的上升沿触发。此时,S1和S2立即打开,负载磁体两端电压保持恒定且与高压直流链路电压值
相同,驱使励磁电流快速上升,束流被打偏。此时,二极管D1保护电路的低压部分(D3,S3),阻止电流流入。在此阶段,IGBT管S1的开通时间是由控制电路预先设定的,系统处于开环控制。
在恒流阶段,S1关闭,S3打开,
、S3、D3共同构成BUCK电路。该BUCK电路的输入电压即低压直流链路电压
,为15V。该BUCK电路采用PWM控制,以维持负载电流的恒定,此时系统处于闭环控制阶段,PWM的载波频率为20kHz。
以上是毕业论文大纲或资料介绍,该课题完整毕业论文、开题报告、任务书、程序设计、图纸设计等资料请添加微信获取,微信号:bysjorg。
相关图片展示:







您可能感兴趣的文章
- 一种确定磁探针集总电路参数的标定方法外文翻译资料
- 一种人体可接触的大气压低温等离子体射流装置研究(适合电气B方向)毕业论文
- 氩氧中大气压DBD放电特性研究(适合电气B方向)毕业论文
- 大气压氩等离子体射流放电影响因素的仿真研究(适合浦电气B方向)毕业论文
- 含氧高活性均匀DBD改性聚合物薄膜研究(适合浦电气B方向)毕业论文
- 反应器结构对气液两相DBD放电特性的比较(适合浦电气B方向)毕业论文
- 南京某公司研发楼电气设计毕业论文
- 金帆北苑地块经济适用住房——02栋商住楼电气设计(适用于浦电气1004~06A方向学生)毕业论文
- 扬州人武部大楼电气设计毕业论文
- 金帆北苑地块经济适用住房——04栋商住楼电气设计(适用于浦电气1004~06A方向学生)毕业论文


