二元混合液体—氮气爆炸下限的实验研究毕业论文
2020-05-16 20:28:08
摘 要
工业生产中经常会用到具有易燃易爆性的二元或多元混合液体的化学品,其中爆炸极限即为表述可燃物质燃爆危险性的一个表征参数。目前国内和国际上对可燃物爆炸下限的研究多集中在单一物质上,涉及多元可燃混合物或含惰性介质的混合体系的研究不多见。采用实验测定是获取混合体系爆炸下限数据最可靠而有效的方法,可以为工业安全生产提供必要的理论依据和数据支持。但是实验测定耗时耗力、工作量较大,没有办法涵盖全部混合体系的爆炸下限,因此更多的研究转向选用可靠的理论方法对多元可燃混合体系的爆炸下限进行预测,以此补充实验测试的数据结果。本文首先对现有的测定或预测爆炸极限的方法进行简单介绍比对,认识到现有的预测方法并不具有普遍的适用性,应该有效利用实验测定获取可靠数据,从而为建立更为准确的预测方法提供支持。本研究利用FRTA爆炸极限测试仪对常见的烃类、醇、酮、酸、酯等多种气体或液体蒸气在不同情况下组成的二元混合液体蒸气与氮气的混合体系的爆炸下限进行实验测定。通过对得出的20组145个实验数据进行作图分析,研究出混合液体的爆炸下限变化规律会呈现出折线型和直线型两种变化,混合体系爆炸下限值会随着氮气含量的增加而增加。而氮气由于不参与燃烧爆炸反应,且易使活化分子失去活性并使空气中氧分子被稀释,减少可燃分子与氧分子发生反应的几率,所以能阻止燃烧反应产生和传播。此外还解释了不同混合体系拥有不同爆炸临界点的机理,不同种类的可燃分子吸收相同的能量后,变成活化分子的数量不同,若要抑制活化分子发生反应,那么所需惰性分子的数量也就不同。
关键词: 爆炸下限 二元可燃混合液体-氮气 惰化 规律分析
ABSTRACT
Binary or multivariate mixtures with fire and explosion risks are often used in industries, and the explosion limit is an important parameter to represent flammable and blasting risk characterization for these mixtures. The lower explosion limit (LEL) is the lowest concentrations of fire or explosion for the combustible mixture, which can provide guidelines for the safe operation and ventilation assessment. This paper first compares the different existing methods which predict the LFL of materials and finds out that these methods couldn't adapt to the different conditions. The study then uses the FRTA tester to test the lower explosion limit of binary combustible liquids nitrogen mixtures, 20 sets 145 experimental data were obtained respectively. The lower-LEL of elemental species have a certain impact on the LEL of the mixed liquid, the higher elemental LEL is, the higher LEL of the mixed liquid is. Conversely, the lower elemental LEL is, the lower LEL of the mixed liquid is. The are two variations of the LFL, a broken line type and a straight line type. LFL of most mixed system will increase as the nitrogen content increases. The nitrogen does not participate in the combustion or explosion reaction, and make the activated molecules lose activity. Also, the oxygen molecules in the air is diluted, reducing the chance of flammable molecules and oxygen molecules colliding. It is possible to prevent the generation and propagation of the combustion reaction.
EYWORDS: Lower explosion limit(LEL); Binary combustible liquids- nitrogen mixtures; Nitrogen inerting; Change law
目 录
摘 要 I
ABSTRACT II
第1章 绪论 1
1.1 课题研究背景 1
1.2 国内外研究现状 2
1.2.1 爆炸特性研究 2
1.2.2 爆炸极限计算 3
1.2.3 惰性组分对爆炸极限的影响 4
1.3 本论文研究工作 5
1.3.1 爆炸极限的理论研究 5
1.3.2 二元混合液体蒸气-氮气体系的爆炸下限的实验研究 5
第2章 基本概念及理论方法介绍 6
2.1 爆炸极限基本概念 6
2.2 影响爆炸极限的因素 6
2.2.1 起始温度 6
2.2.2 起始压力 7
2.2.3 点火能源 7
2.2.4 爆炸容器 7
2.2.5 惰性介质 7
2.2.6 可燃气体与空气混合的均匀程度 8
2.2.7 含氧量 8
2.3 爆炸极限的测定方法 8
2.3.1 爆炸极限测定装置 8
2.3.2 经验公式 9
第3章 二元混合液体蒸气-氮气混合体系的爆炸下限的实验测定 11
3.1 实验原理 11
3.2 实验仪器和实验样本 11
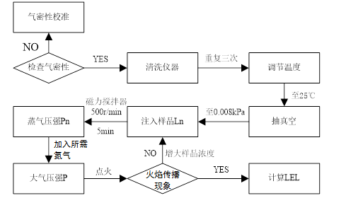
3.3 实验步骤 14
3.4 实验流程图 15
第4章 实验数据及规律分析 16
4.1 二元可燃混合液体蒸气-氮气体系的爆炸下限的实验数据 16
4.2 二元可燃混合液体蒸气-氮气体系的爆炸下限的变化规律 20
4.3 氮气对二元可燃混合液体爆炸下限的抑制机理 22
第5章 实验数据与理论计算值对比 23
5.1 预测结果 23
5.2 误差分析 27
第6章 结论与展望 28
6.1 结论 28
6.2 不足与展望 29
参考文献 30
致谢 33
第1章 绪论
1.1 课题研究背景
随着现代社会以及工业科技的不断发展,化学工业在日常生活或是工业生产中变得越来越常见。然而化学品一方面再给人们带来便利的同时,另一方面却不可避免的有着诸如易燃性、腐蚀性、毒性等等危险有害特性。在工业生产中,经常会使用到具有易燃易爆特性的气体或液体蒸气,所以需要对这类气体液体蒸气的燃烧特性进行研究,已达到控制其火灾危险性、降低可能遭受的损失的目的,保障安全生产。
可燃性或爆炸性混合气体并非在任何比例下混合后都是可燃或着可爆的,而且混合的比例不同,燃烧的速率也不尽相同。由实验知,当混合物中可燃气体的含量接近化学当量时,燃烧最快或最剧烈;其含量增加或减少,火焰传播速度都会降低;当浓度高或低于一个极限值时,火焰便不会继续蔓延。所以可燃气体或蒸气与空气(或氧)组成的混合物在点火后可以使火焰蔓延的最低浓度称为该气体或蒸气的燃烧下限;同理能使火焰蔓延的最高浓度称为燃烧上限。而能使可燃气体或蒸气发生爆炸的最高浓度和最低浓度则分别称为可燃气体的爆炸上限和爆炸下限,统称为爆炸极限。可燃物质的爆炸极限范围越宽,即爆炸上限越高和爆炸下限越低,可燃物质发生燃烧或爆炸的可能性越高,危险性也就越大,反之则越小。由于目前对于燃烧和爆炸明显的区分方法不是很明确,故对燃烧极限和爆炸极限暂时划为一类进行讨论。爆炸极限是衡量可燃物危险性的重要指标之一,对于工业生产和防爆工作有着极其重要的意义。
由可燃性气体或液体蒸气燃烧或爆炸所引发的安全事故时有发生,如2013年11月22日10时25分,位于山东青岛的中石化股份有限公司管道储运分公司东黄输油管道泄漏原油进入市政排水暗渠,在形成密闭空间的暗渠内,油气积聚,遇到火花后发生了爆炸,事故造成了62人死亡、136人受伤,直接经济损失达75172万元。2014年8月11日21时40分,中石油长城钻探工程公司钻井队在长庆油田第六采油厂安平179井作业中,在下完油层套管、循环钻井液过程,钻井液循环不充分,循环压井时间滞后,地层油气侵入井筒形成溢流并膨胀上窜,形成的油气混合物从高压软管出口处瞬间喷出,夹杂的岩屑与管口金属等摩擦、撞击产生火花发生闪爆燃烧,事故未造成人员伤亡,但直接经济损失约300万元。
相关图片展示:








        
            
