悬浮液分离设备设计毕业论文
2020-07-15 21:11:40
摘 要
分离技术是生产生活中,产品提纯工序中的重要一环。其中,在食品制造中的果汁澄清工艺,耗能大,效率低,采用膜分离技术是世界目前较新的处理方法。本文主要通过对橙汁悬浮液的分离澄清,设计一套可连续操作的分离设备,其中工作包括膜管选型,筒体设计,储罐设计,反吹系统设计等。此设备不会导致果汁的风味和芳香成分的散失,还可获得高浓度果汁。通过简单的设备操作,比较分离后得到的透过液和浓缩液,对膜分离技术的优异性有更直观的体会;通过膜组件的设计,对膜性能和膜选择有更好的学习;通过机械清洗设计,对如何处理膜污染的方法有更全新的认识。
关键词:果汁澄清;膜分离技术;陶瓷膜
Design of suspension separation equipment
Abstract
Separation technology is an important part of product purification process in production and daily life.Among them, the fruit juice clarification process in food manufacturing has high energy consumption and low efficiency.Membrane separation technology is a relatively new method in the world.The separation and clarification of orange juice suspension is used to design a continuous separation device.The work includes membrane tube selection, cylinder design, tank design, blow back system design, etc.Through simple equipment operation, the permeation solution and concentrated solution obtained after separation are compared.A more intuitive To understand the excellence of membrane separation technology. Through the design of membrane components, we can learn better about membrane performance and membrane selection.Through mechanical cleaning design, we have a new understanding of how to deal with membrane fouling.
Key word :Juice clarification ;Membrane separation technology ;ceramic membrane
目录
摘要 I
Abstract II
第一章 绪论 1
1.1概述 1
1.2固液分离常用方法及常见固液分离设备 1
1.3 膜分离介绍的技术特点 1
1.4本文工作 2
第二章 装备整体设计 3
2.1设备组成 3
2.2工作原理 4
第三章 设备详细设计 6
3.1膜组件设计 6
3.2筒体及法兰设计 8
3.3储罐设计 9
3.4各接管尺寸的确定 14
3.5设备选型 14
第四章 反吹系统设计 17
第五章 经济系评价 19
第六章 结论和展望 20
6.1结论 20
6.2展望 20
参考文献 21
第一章 绪论
1.1概述
在自然界中所遇到的流体都不是单一相的流体,而是流体为连续相,悬浮于流体中的物质为分散相的流体非均相混合物。为得到纯净的流体,把分散的粒子同流体分开的手段即为流体混合物的分离技术。分离技术是石油化工、陶瓷、医药、钢铁、制糖、水泥、冶金、食品等行业不可缺少的重要工艺环节。是上述行业和企业的环保、排污、产品净化杂质等方面使用广泛应用效果的重要途径[1]。其中,“液-固”系的非均相分离应用广泛,例如,低聚糖的分离和精致,牛奶及乳清蛋白的浓缩,果汁的澄清和浓缩等。
非均相体系由分散相和连续相组成。通过利用两相物理性质的差异,机械地进行两相分离[2]。
1.2固液分离常用方法及常见固液分离设备
固液分离可分为沉淀分离和过滤分离两类。沉降分离是颗粒相对于流体(运动或静止)运动的过程;过滤分离是流体相对于固体颗粒床运动的分离过程。[3]。
根据推动力(重力、离心力、电磁力,加压等)和操作特征(连续操作或间隙操作)可细分出若干种固液分离设备[4]。常见的固液分离设备有:离心机,压滤机,过滤机,振动筛,沉降槽,膜分离设备[5]。
1.3 膜分离介绍的技术特点
膜分离的基本原理:使用聚合物膜的选择性渗透性、和电位梯度作为驱动力来传递膜相之间的质量。实现了分离、纯化不同组分等目的。膜分离技术的特点:对热敏性物质的分离和提纯;在分离过程中无相变,闭环操作,低能耗,分离效率高。宽范围的膜分离选择性[6][7]。

图1-1 陶瓷膜芯
1.4本文工作
本文意在熟悉液固分离的常用方法及原理的基础上,完成一套悬浮液分离系统(果汁澄清设备)的设计,要求能够连续操作,包括设备设计、相关组件的选型及控制系统的设计。
设计内容和要求
(1)截留液浓、度浓缩液浓度的计算。
(2)澄清过滤系统设计程序分析与确定。
(3)膜组件结构确定,其中包括确定膜管类型、型号及规格,并确定其主要运行参数。
(4)储罐的设计以及校核
(5):根据分离系统中处理的液体量、、系统的总阻力等,选择泵的类型、类型和类型、泵的类型和功率。
(6)编写设计说明书
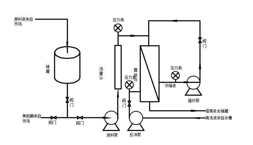
第二章 装备整体设计
2.1设备组成

图2-1 设备流程图


