复合床层净化制氢动态吸附研究毕业论文
2020-04-23 20:05:06
摘 要
氢气是一种重要的化工原料和工业保护气,在合成氨、炼油工业、冶金和电子工业中被广泛应用。它还是一种重要的新能源,在汽车与航天工业中有很大的应用前景。在工业生产中用有机膜分离、深冷分离、变压吸附分离等方法来提纯氢气,而提纯氢气的优选技术是变压吸附法,是因为它操作方便、能耗低、产品纯度高。当然吸附剂是开发吸附技术的关键,本研究采用的吸附剂是AC和5A分子筛。通过复合床层吸附法的研究来确定吸附剂对CO/CO2/CH4的分离性能。
本文选用不同生产厂家和工艺的吸附剂,分别从静态和动态方面考察吸附剂的性能以及他们的最佳复合比例。
- 通过测试分析了两种吸附剂AC和5A的孔道结构,测试了两种吸附剂对单组份气体的静态吸附等温线。
- 采用单塔固定床考察H2、CO2、CO、CH4在不同吸附剂上的穿透实验,比较混合气在不同吸附剂上的解析循环能力,结果表明活性炭AC的解吸循环能力要优于5A分子筛 。
- 比较复合床层的不同吸附剂装填比例对吸附效果的影响,最后确定最优装填比为AC:5A=3:1
关键词:氢气提纯 活性炭 分子筛 复合床层
Study on Dynamic Adsorption of Hydrogen Production by Compound Bed Purification
Abstract
Hydrogen is an important chemical raw material and industrial protective gas, which is widely used in synthetic ammonia, oil refining, metallurgy and electronic industry. It is also an important new energy source and has great application prospect in automobile and aerospace industry. In industrial production, methods such as organic membrane separation, cryogenic separation and pressure swing adsorption separation are used to purify hydrogen. Of course, adsorbents are the key to the development of adsorption technology. The adsorbents used in this study are AC and 5A molecular sieves. The separation performance of adsorbent for CO/CO2/CH4 was determined by the study of composite bed adsorption method.
In this paper, adsorbents from different manufacturers and processes were selected to examine the performance of adsorbents and their optimal compounding ratios from static and dynamic aspects.
(1) The pore structure of the two adsorbents AC and 5A was analyzed by testing, and the static adsorption isotherms of the two adsorbents for the one-component gas were tested.
(2) Using a single-tower fixed bed to investigate the penetration experiments of H2, CO2, CO and CH4 on different adsorbents, and compare the analytical cycle ability of the mixed gas on different adsorbents. The results show that the desorption cycle capacity of activated carbon AC is better than that 5A molecular sieve.
(3) Compares the effect of different adsorbent loading ratios on the adsorption effect of the composite bed, and finally determines the optimal filling ratio as AC: 5A=3:1.
KeyWords: hydrogen purification; activated carbon; molecular sieve; composite bed
目录
摘 要 I
Abstract II
第一章 文献综述 1
1.1. 前言 1
1.2. 氢气提纯方法 1
1.2.1. 膜分离工艺 1
1.2.2. 深冷分离工艺 2
1.2.3. 变压吸附工艺(PSA) 2
1.3. 常用吸附剂 3
1.3.1. 分子筛吸附 3
1.3.2. 活性炭吸附 4
1.3.3. 硅胶吸附 4
1.3.4. 活性氧化铝吸附 4
1.4. 本文的研究意义及内容 5
第二章 实验部分 6
2.1. 实验原料 6
2.1.1. 原料 6
2.1.2. 仪器 6
2.2. 静态吸附装置 6
2.2.1. 比表面及孔结构测定 6
2.2.2. 气体吸附性能评价 7
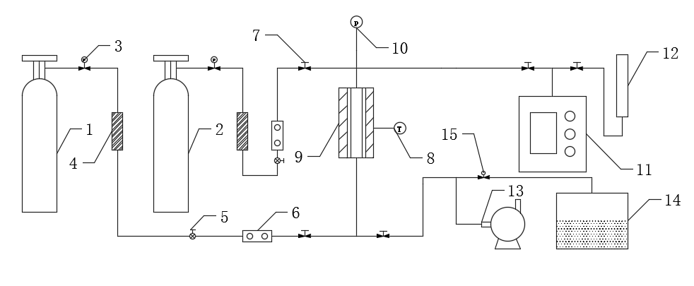
2.3. 动态吸附装置 7
2.3.1. 吸附剂的装填与孔处理 7
2.3.2. 分析方法 8
2.3.3. 动态吸附装置 9
2.4. 实验分离指标 11
2.4.1. 穿透吸附量的计算 11
第三章 吸附研究 12
3.1. 吸附剂比表面积及孔结构分析 12
3.2. 单组分的吸附等温线 14
3.3. 固定床动态吸附实验 16
3.3.1. 吸附剂的单组份动态吸附 16
3.3.2. 吸附剂在混合气上的动态吸附 17
3.3.3. 吸附剂的解析实验 18
3.3.4. 复合床层吸附实验 22
3.4. 本章小结 24
第四章 结论与展望 25
4.1. 结论 25
4.2. 展望 25
参考文献 26
致谢 29
- 文献综述
1.1 前言
氢被认为是生态清洁和可再生的能源,在各个领域的需求日益增加,包括燃料电池、半导体加工和石油化学工业。当蒸汽重整技术应用于生产氢气时,使用吸附分离技术去除其他杂质(主要是CO,CO2和CH4)是非常重要的,吸附分离技术通常被认为能耗低,H2分离非常精确(借助于吸附剂的孔径和表面特征,可以得到99.99%[1]。因此,新型制氢装置的最终分离基于变压吸附(PSA),利用各种分子的吸附性能的差异;例如,气体混合物的组分在高压下选择性地吸附在固体基质上,然后通过降低压力进行解除。在过去的三十年中,大量的PSA工艺概念已获得专利已经商业化。
当使用PSA工艺从合成气中分离氢时,已经使用由不同吸附剂如活性炭和沸石组成的层状床[2]。通常,二氧化碳和一部分甲烷和一氧化碳吸附在第一层活性炭上,而甲烷和一氧化碳吸附在第二层沸石上[3]。PSA过程中的性能通常定义为通过实验和数学建模得到H2的纯度和回收率。PSA工艺的高纯度和回收主要归功于多床PSA工艺的有效操作,包括几个压力均衡,回填和分层吸附床[4]。在本研究中,通过实验和理论研究了使用活性炭(AC)和5A(ZL)分层床的PSA工艺进行氢分离,以从合成气中回收高纯度H2。所有假设为非等温和非绝热的实验都用于参数分析PSA过程变量,如线速度,吸附时间和吹扫气体量。然后将Aspen Adsim用于PSA工艺循环的估算和模拟[5]。通过使用包含质量,能量和动量平衡的非等温动力学模型对所获得的模拟结果进行数值分析。通过结合实验结果和模拟结果,因此我们提出了一套最佳的工艺条件,从而使氢产品得到提纯,并且使得氢产品的回收率得到提高。
相关图片展示:







您可能感兴趣的文章
- 用于甲醇制烯烃反应的SAPO-34/ZSM-5复合催化剂的原位水热结晶合成外文翻译资料
- 硫化氢在活体的化学发光探针成像外文翻译资料
- 全色发射型ESIPT荧光团对某些酸及其共轭碱负离子识别的颜色变化外文翻译资料
- 一种用于成像神经元细胞和海马组织中NMDA受体附近内源性ONOO-的双光子荧光探针外文翻译资料
- 表面功能化的Ui0-66/pebax基超薄复合中控纤维气体分离膜外文翻译资料
- 金属有机框架中的可逆调节对本二酚/醌反应:固态固定化分子开关外文翻译资料
- 二维MXene薄片的尺寸相关物理和电化学性质外文翻译资料
- 将制甲烷的Co催化剂转化为产甲醇的In@Co催化剂外文翻译资料
- MXene分子筛膜用于高效气体分离外文翻译资料
- 模板导向合成具有排列通道和增强药物有效荷载的立方环糊精聚合物外文翻译资料


