五站点自动化生产线设计与IRAI上的实现毕业论文
2020-04-12 16:03:39
摘 要
Abstract II
第1章 绪论 1
1.1 研究的目的及意义 1
1.2 课题国内外发展及现状 2
1.3 本文的研究内容 3
第2章 五站点自动化生产线设计要求及工艺流程 5
2.1 五站点自动化生产线设计要求 5
2.2 五站点自动化生产线工艺流程 5
2.2.1 供料单元工艺流程 6
2.2.2 加工单元工艺流程 6
2.2.3 装配单元工艺流程 7
2.2.4 分拣单元工艺流程 8
2.2.5 输送单元工艺流程 8
第3章 五站点自动化生产线系统方案设计 10
3.1 需求分析 10
3.2 系统总体设计方案 10
3.2.1 控制系统组成 10
3.2.2 系统控制原理 11
3.2.3 系统HMI控制功能 11
第4章 五站点自动化生产线硬件设计 13
4.1 PLC设计 13
4.2 电气原理图 15
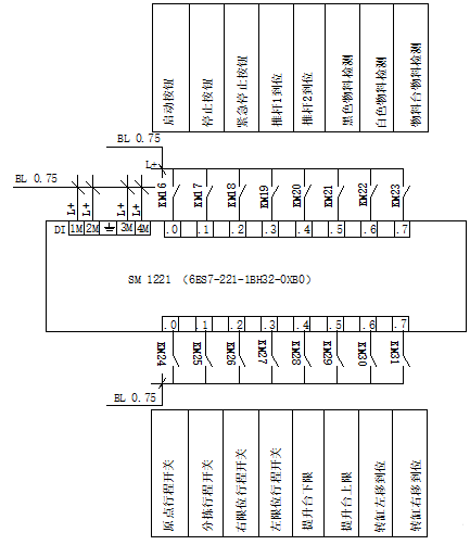
4.3 PLC外部接线图 16
4.4 各单元硬件设计 18
4.4.1 供料单元 18
4.4.2 加工单元 19
4.4.3 装配单元 20
4.4.4 分拣单元 21
4.4.5 输送单元 22
4.5 硬件选型 23
第5章 五站点自动化生产线软件程序设计 24
5.1 供料单元程序设计 24
5.2 加工单元程序设计 25
5.3 装配单元程序设计 26
5.4 分拣单元程序设计 27
5.5 输送单元程序设计 28
第6章 系统调试及结果分析 29
6.1 IRAI虚拟仿真平台简介 29
6.2 PC与PLC连接 28
6.3 将程序下载到PLC中 30
6.4 仿真软件与PLC连接 31
6.5 调试结果与分析 32
第7章 总结与展望 33
7.1 全文总结 33
7.2 展望 33
参考文献 35
附 录 36
附录1 PLC程序 36
附录2 系统电气原理图 48
附录3 系统PLC接线图 49
致 谢 52
摘 要
伴随着工业生产与自动化技术的发展,传统的机械工业人工生产线已经无法满足人们的生产需求,自动化生产线是现代技术的发展方向,融入了多领域技术,是工业自动化,机械制造行业发展的必然趋势。
本文主要对五站点自动化生产线的虚拟仿真系统的建立进行了初步研究和探索,提出了构建IRAI虚拟实验平台来实现五站点自动化生产线的仿真的方法。本次毕业设计主要对五站点自动化生产线的整体的系统方案进行设计,同时也对系统的所需要的硬件进行选型与设计和对实现五站点自动化生产线的工艺流程设计PLC软件程序并实现其在IRAI虚仿真平台的仿真。
在本文中完成了五站点自动化生产线的系统的方案,并且主要具体论述了系统的硬件设计与选型,与软件程序设计及IRAI的系统仿真,论证了结果的正确性,实现了五站点自动化生产线系统的功能要求。并且最后对本次毕业设计进行了归纳总结,同时也提出本次设计的不足与展望。
关键词:自动化生产线;IRAI;五站点;PLC;虚拟现实技术
Abstract
With the development of industrial production and automation technology, the traditional mechanical industrial artificial production line has been unable to meet people's production needs. The automated production line is the development direction of modern technology and incorporates multi-field technologies, which is an inevitable trend in the development of industrial automation and machinery manufacturing industry. .
This paper mainly studies and explores the establishment of a virtual simulation system for a five-site automated production line, and proposes a method of constructing an IRAI virtual experimental platform to realize the simulation of a five-site automated production line. The graduation design mainly focuses on the overall system design of the five-site automated production line. At the same time, it also selects and designs the required hardware of the system and designs the PLC software program for implementing the five-site automated production line process and realizes Simulation of IRAI Virtual Simulation Platform.
In this paper, the system design of the five-site automated production line was completed, and the hardware design and selection of the system were specifically discussed, as well as the software program design and IRAI system simulation. The correctness of the results was demonstrated, and a five-site automated production line was realized. The functional requirements of the system. Finally, the graduation design was summed up, and at the same time, this design deficiency and outlook were also proposed.
Key Words: Automated production line; IRAI; five stations; PLC; simulation
第1章 绪论
随着工业生产与自动化技术的发展,自动化生产线也在传统普通流水线的基础上慢慢发展起来[1]。它要求在生产线上的各种机械加工设备能够自动地按照完成事先设计好的各道工序以及工艺流程,生产出可以成为被人们正常使用的合格品,而且要求在装卸工器件、定位、加紧、工器件在工序间的输送、切削(加工废料)的排除、甚至包装等各个方面都能可以自动的去完成[1]。五站点自动化生产线也是目前比较流行的一种自动化生产线,所谓五站点主要包括了五个部分:分别是供料单元、加工单元、装配单元、分拣单元和输送单元。
“Virtual Universe Pro 3”是IRAI公司研发的一款功能强大的机电一体化仿真软件,它将气动液压,电工电子,数字电路,机械设计,机械自动化等多学科领域知识整合在一个仿真系统中,这样就能够实现传统仿真软件无法实现的功能多元化这一特点。它拥有强大的物理引擎,能够在3D环境下进行带有物理属性的仿真,需要的仿真模型可以从不同的库中调取,然后可以进行组合,形成一个完整的系统,也可以通过导入已经建立好的CAD三维模型。这样更加突出被仿真系统的真实性以及可编辑性。在这虚拟仿真平台上,用户完全可以根据自己的实际生产需求和设计思路来构建更贴近真实情况的仿真系统,这使得传统的PC仿真更加真实更加的贴近实际场景。同时,仿真软件平台还可以和实际设备配合使用,将两种方式的优势结合在一起。
1.1 研究的目的及意义
目前,随着工业生产与自动化技术的发展,关于自动化的生产技术在目前的工业生产中越来越不能被忽视。在机械制造,工业制造和电力电子等生产行业已经设计和制造出了大量用于不同具体生产情况的自动化生产线。正是因为这些自动化生产线在实际生产中的应用,不仅提高了劳动效率和产品质量而且还改善了工作人员的劳动条件、在降低能源,节约材料等方面也取得了不小的成效[2]。现如今自动化生产线主要的功能是为了提高生产量,增加生产,避免由于人为而产生的一些不稳定因素,也为了避免因生产产品的变化而需要更换模具的问题以及实现生产过程的全程监控和生产操作人员的安全问题。
现如今的自动化生产线和之前的传统生产线有着无法比拟的优势那就是自动化生产线具有很高统一性的自动化控制系统。目前,行业内公认的是自动化生产线由五个部分组成,就是机械本体、信息处理、检测、执行机构和接口部分这五个部分组成。驱动功能、运转功能、 控制功能、检测功能是目前市面上的自动化生产线的主要功能。这四项功能分别是机械自动化,电气自动化中的主体、动力源、核心与保障,对整个工业生产具有着举足轻重的作用[3]。
“VIRTUAL UNIVERSE PRO 3” 能够建立3D模型并且该仿真系统拥有物理引擎仿真效果更加贴近实际情况,仿真模型可以通过导入已经做好的CAD模型也可以在本地的库中进行组建,完成一个系统。用户对指定的组件添加相应的物理动作与物理属性完成想要的生产效果,每一个动作和相应的I/O 口关联。用户可以在“Virtual Universe Pro 3”中进行编程控制。仿真系统支持与外部实际PLC进行通讯仿真,支持多品牌的PLC,也还可以用单片机对仿真对象进行控制。虚拟仿真平台也可以提供人机交互界面,电工电子,气压液压图表等一系列的人性化功能。
为了确保生产设备以及工作人员安全,如果已经有了比较具体的实体模型,可以在实体模型进行编程控制之前,先将实际模型导入IRAI的虚拟仿真系统或者直接在系统中建立相应的仿真模型进行仿真,来检验设计的方案或者模型是否可行,能否投入真正的实际生产中,这样就减少了等到真正投入运行后因设计失误而产生的没必要的开支以及减少产品的生产周期。可以避免没有必要的麻烦。
以上是毕业论文大纲或资料介绍,该课题完整毕业论文、开题报告、任务书、程序设计、图纸设计等资料请添加微信获取,微信号:bysjorg。
相关图片展示:









