PK6890串联式混合动力公交车动力系统控制策略研究毕业论文
2020-02-19 20:29:41
摘 要
这些年来,全球汽车工业在不断地发展,汽车越来越普及,汽车产量、销售量以及保有量逐年稳定增加。然而随着汽车发展全球各个国家也面临着两大挑战,它们分别是能源安全和环境保护两大挑战。混合动力汽车能够有效解决以上两个问题,同时也是具备了纯电动汽车和燃油汽车有点的最理想车型。此外,由于公交车的特性很适合运用混合动力系统。因此各个国家将目光投入在混合动力公交车研究中。
本文章主要是根据传统城市公交车PK6890的相关参数,进行混合动力公交PK6890HE V的车型设计。根据一般公交车的运行特点并且对三种混合驱动形式进行比较,确定了混合动力公交车PK6890HEV采用了串联混合驱动型式。根据串联式混合动力公交车的动力性设计标准,对PK6890HEV的动力系统部件(发动机、发电机、电动机和电池)进行选型和参数匹配。实现串联式混合动力公交车PK6890HEV相较于原车型PK6890的动力性的提升。
在ADVISOR中实现串联式混合动力公交车PK6890HEV的整车模型和控制策略模型的建立。在这种模型的基础上进行整车的UDDS工况和New York Bus工况下的动力性能仿真。将仿真的结果进行分析并且与原车型PK6890动力性能参数比较。验证本次研究数据、模型和控制策略的合理性。
关键词:串联式,混合动力公交车,控制策略
Abstract
Over the several decades, the global automotive industry has developed much, vehicles have become more and more popular, and automobile production, sales volume and possession have increased steadily year by year. However, with the development of automobiles, countries around the world are facing two major challenges: energy security and environmental protection. Hybrid vehicles can effectively solve the above two problems, and are also the most ideal models with pure electric vehicles and fuel vehicles. In addition, the characteristics of the bus are well suited to the use of hybrid systems. Therefore, each country has set its sights on hybrid bus research.
In this paper, the design of hybrid electric bus PK6890HEV is mainly based on the relevant parameters of traditional urban bus PK6890. According to the operation characteristics of general buses and the comparison of three hybrid driving modes, it is determined that hybrid bus PK6890HEV adopts series hybrid driving mode. According to the power design standard of series hybrid bus, the power system components (engine, generator, motor and battery) of PK6890HEV are selected and matched. Implementing the improvement of power performance of series hybrid bus PK6890 HEV compared with the original model PK6890.
The whole vehicle model and control strategy model of series hybrid bus PK6890HEV are established in ADVISOR. Based on this model, the dynamic performance of the vehicle under UDDS and New York Bus conditions is simulated. The simulation results are analyzed and compared with the dynamic performance parameters of the original model PK6890. Verify the rationality of the data, model and control strategy.
Key Words:Series, Hybrid electric bus, Control strategy
目录
第1章 绪论 1
1.1引言 1
1.2研究混合动力公交车目的 1
1.3混合动力汽车发展现状 2
1.4本文主要研究内容 2
第2章PK6890串联式混合动力公交车驱动系统结构选择 4
2.1串联式混合动力汽车 4
2.2并联式混合动力汽车 5
2.3混联式混合动力汽车 7
2.4三种混合动力汽车比较总结 8
2.5混合动力公交车驱动系统的选择 8
2.6本章小结 9
第3章 串联式混合动力公交车动力系统参数的匹配 10
3.1动力系统参数匹配方法 11
3.2 电动机主要参数设计以及选型 11
3.3 电池相关参数选择 13
3.4发动/发电机组参数选择 14
3.5 变速器传动比设计原则 14
3.6本章小结 15
第4章 串联式混合动力公交车控制策略 16
4.1混合动力汽车控制策略 16
4.2串联式混合动力公交车能量流动模式 19
4.3控制策略的分析和设计 19
4.4 本章小结 23
第5章 串联式混合动力公交车的性能仿真和结果分析 24
5.1ADVISOR软件相关介绍 24
5.2 模型的建立 24
5.3仿真参数的设置 25
5.4仿真结果的分析 28
5.5 本章小结 31
第6章 结论与展望 32
6.1 结论 32
6.2 研究展望 32
参考文献 33
致谢 35
第1章 绪论
1.1引言
汽车经过多年的发展,它早已不再是单纯的运输工具,它已经融入到人们生活、文化、学习等等各方面中。汽车推动了当代社会的发展,在经济、科技、文化等等各领域都有不小的贡献,是当今世界最大、最重要的行业之一。汽车产业的发展,缩小了人们之间的距离,使得生活更加舒适。在汽车为人们带来如此福利同时,渐渐的带来了石油资源需求剧增和环境污染的负面问题[1]。
近几十年来,由于全球环境的恶化、能源的短缺、城市环境污染加重等等问题的突出,环保和节能问题已经成为了世界焦点。[2]但是,随着工业的发展,汽车的产量仍然在增加,导致石油的消耗量增加。面对这个问题,各国汽车厂商都在大力开发节能汽车,又由于传统内燃机汽车情况日益严峻,纯电动汽车由于电池的限制,其续航不足以满足传统内燃机汽车的里程要求。于是,全球各大汽车公司把目标转向了混合动力汽车。传统汽车的动力特性和纯电动汽车的环保特性可以在混合动力汽车中完美的体现出来[2]。由于电池和电动机没有获得突破性解决,所以目前混合动力汽车是一种比较好的过渡方案。控制策略在混合动力汽车的应用过程中,会随着车辆工况的变化而发生变化。所以,采用较好的控制策略可以提升车辆的性能。
中国的汽车工业相较于其他国家而言,发展速度是最快的。所以,汽车工业发展的同时,不可避免的带来其他问题。例如能源问题、环境问题等等。中国要实现可持续发展,那么汽车工业带来的能源问题和环境问题必须得到解决。不同于发达国家,我国对混合动力汽车研究的紧迫感更强,所以混合动力汽车的商业化和产业化是必然趋势[2]。
1.2研究混合动力公交车目的
在城市工况中,公交车即公交车的启动和停止十分频繁,并且行车速度较慢,发动机大部分运行在怠速、低速、加速和减速工况。在这些工况中,发动机的燃油消耗率很高并且发动机的效率很低,但是如果采用混合动力系统刚好可以弥补这个缺陷[3]。这些年我国城市发展十分迅速,城市道路交通越来越复杂,公交车作为最佳的城市内出行交通工具,其需求也日益增多。
城市客运主体是公交车,大力推行公交出行有利于缓解现在能源与环境的突出问题,使得城市的大气污染得到有效的解决。现在,城市中的交通污染源主要来自传统的燃油公交车,因此,需要对这些车进行改进[5]。
我国的公交车主要都是国产品牌,这样对于我国发展混合动力公交车有着极大的优势,我们可以利用国家的一些政策,推行混合动力公交车,从而打造我们自己的品牌,使得我国在混合动力客车领域有所发展。
综上所述,我认为混合动力公交车能够有效解决当今我国城市中环境污染和能源消耗问题,对混合动力公交车的相关技术应该进行研究和发展[8]。
1.3混合动力汽车发展现状
1.3.1国外混合动力汽车发展现状
上世纪90年代初,混合动力电动汽车的开发受到美国、日本、西欧等多个发达国家的高度重视,取得了巨大的进步和成就。在海外,混合动力车,特别是混合动力公交车的研发开始的比较早[26]。目前实用型混合动力公交车已经开发成功。在这些开发成功的车型中,动力系统是由柴油机、铅酸电池和交流感应电机组成的串联式混合系统。这是目前混合动力公交车的主要采用方案[22]。98年美国就开始推行混合动力汽车的运营。当时主要的车型有BAE-Ori-on和GM Allison,此后在纽约、多伦多和旧金山等等城市中同类型的客车分也形成了规模化管理[23]。混合动力车型中有几种比较典型的结构,他们分别是以下几个:英国公司的BAE串联式混合动力系统;日野公司的HIMR并联系统;Eaton公司的并联混动系统;通用公司的GM混联系统等等[24]。
1.3.2国内混合动力汽车发展现状
由于我国传统汽车起步较晚,相应的技术与国外相比还有一定的差距。但是,我国在混合动力汽车的研究领域中,与国外的研究差距正在逐渐减小[8]。在召开了国家高技术研究发展计划(836计划)后,混合动力汽车设立了重大专项。混合动力汽车的相关技术也得到了巨大的进步。混合动公交车的产业化也具备了一定的规模。[13]恒通公司开发的CKZ6126 HEVA3车型曾在各类展会中获得过大奖。它主要采用了AMT变速器、柴电混合动力系统。与普通客车相比较,CKZ6126HEVA3能耗降低30%、有害物的排放降低了25%。并且它采用了同轴并联式混合动力系统结构,这种结构的特点是性能稳定、可靠性强、成本较低便于维护。
1.4本文主要研究内容
此次研究目的主要是以传统的客车PK6890为研究对象,将其改装成混合动力公交车PK6890HEV,在不牺牲该车辆动力性基础上,进行混合动力系统的布置,达到节能环保作用。在构建混合动力系统中,最关键的步骤是系统结构的选取、动力系统参数的选择和匹配、能量控制策略的选择。然后对整车进行仿真分析。基于以上所诉的步骤,本次研究需要解决的问题有以下几个:
- 混合动力公交车的驱动系统方案的确定。在各种驱动型式中选择出最佳的类型,并且给出选择原因。
- 在混合动力公交车驱动系统参数选择和匹配时候,说明选择参数的原则和匹配方法,根据整车的动力性要求得出最佳参数。
- 混合动力公交车控制策略的研究中,在研究分析得到的发动机、电动机和电池特性中,找到最适合公交车运行的工作区间,建立合适的控制策略。
- 在ADVISOR中建立整车的仿真模型并且通过所选的动力系统参数、整车参数和控制策略对混合动力公交车进行整车的性能仿真。在得到仿真结果后,对这个结果进行分析。
第2章PK6890串联式混合动力公交车驱动系统结构选择
在混合动力驱动系统形式的选择过程中,必须将各驱动型式的优点和缺点结合起来进行选择。选择时也需要将公交车自身的运行特点考虑在内。驱动系统之所以不同主要体现在混合动力汽车控制策略、系统部件和配置方式的不同。本章主要介绍串联式、并列式和混合式。
2.1串联式混合动力汽车
2.1.1串联式混合动力汽车构造
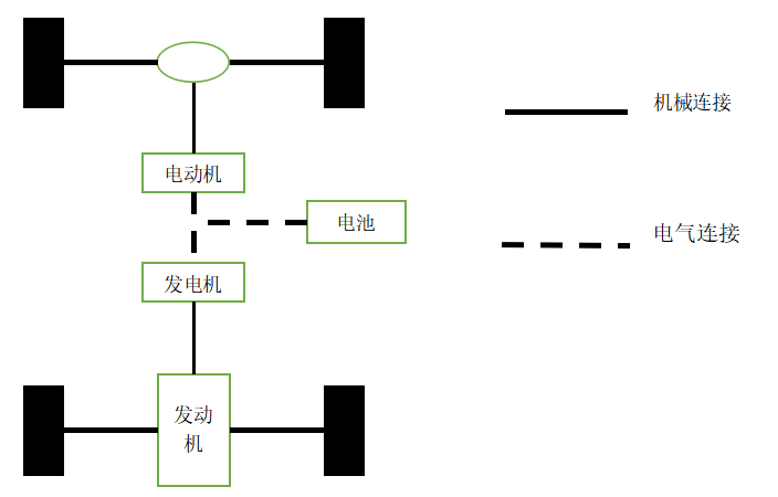
串联式混合动力汽车主要构成是电池、电动机、发动/电机组这几个部件。在这种结构中,电动机是唯一的动力来源[18]。电动机将从发动机和电池输入的电能转化为机械能输出到车轮上,驱动车辆的行驶。在车辆加速或者在车辆需要大功率时,电池中的电能释放出来进一步提高电动机的输出功率。在整个过程中,电池组发挥了重要的作用。当发电机产生的电能大于电动机所需电能时,电池会将多出的电能储存起来。当发电机功率小于电动机所需功率时,电池则将电能释放出来弥补发电机的不足,使得满足整车功率需求。串联式混合动力汽车的结构图如下图2.1所示:

图2.1 串联式混合动力汽车的结构
2.1.2串联混合动力汽车优缺点
串联式混合动力汽车因为是能量流串联,所以发动机受到道路工况的影响较小。[20]可以通过对发动机的优化使发动机运行在最佳工况范围,和传统燃料车辆相比,具有燃油经济性。串联式混合动力汽车具有以下优点:
1)从整车结构来看,结构简单易于控制。并且三大部件并没有通过机械接,各部件之间自由度高,部件安装比较灵活。
2)发动机并不将动力直接输出,因此它的工况条件受路况影响极小,避免了众多恶劣条件的运行工况。整车在低功率情况下通过电池提供电能,整车可以实现零排放。
3)在电机选择中,可以选择轮毂电机,在提供较大功率的同时还可以尽可能减少空间占用率,提高能量效率。
串联混合动力汽车在有以上优点的同时,也会产生一些不可避免的缺点:
1)电机是整车唯一的动力装置,电机的功率应该使得汽车在行驶时可以克服最大阻力,这样电机的尺寸就比较大,质量也比较重。这对整车布置添加了困难。
2)发电机将机械能转变为电能,然后电能在电动机中转变为机械能,这种机械能转变为电能再转变为机械能过程,会降低能量的利用率。
2.2并联式混合动力汽车
2.2.1并联式混合动力汽车构造
并联式混合动力汽车是动力机械并联。所谓动力机械并联指的是发动机和电动机这两个动力源并联[16]。这两个动力源是通过动力耦合装置与车轮进行连接的。动力耦合装置在整个串联式混合动力汽车运行过程中起到了重要的作用。耦合装置的不同,耦合情况可以实现三种工作模式。他们分别是纯发动机工作、纯电动机工作和发动机电动机协同工作模式。由上述工作原理可知,并联式混合动力汽车的结构比较复杂。正是因其复杂性,并联式混合动力汽车可以在较为复杂的工况中工作。并联机制混合动力车拥有发动机和电动机两种驱动装置。并联式混合动力汽车结构如下图2.2所示:

图2.2 并联式混合动力汽车结构
2.2.2并联式混合动力汽车的优缺点
并联式混合动力汽车在驱动过程中,发动机和电动机可以同时或者分别提供动力,车辆运行工况更加丰富,主要优点有以下几条:
1)发动机可以直接驱动车辆运行,提升了发动机输出功率的利用率。
2)当车辆在大功率工况的时候,发动机和电动机都在工作。因此可以选择较小的发动机功率,这样有利于减小耗油量。
3)由于电动机是在车辆工作时提供辅助功率,所以电动机的规格与串联混合动力汽车电动机的规格相比小一些,有利于减少整车质量。
并联混合动力汽车在有以上优点同时,无法避免的也存在一些缺点:
- 在并联式混合动力汽车中,在进行频繁的加减速行驶时,发动机不能工作在最佳工况区间,燃油消耗率变高。与串联式混合动力汽车相比,燃油消耗率较大。
- 由于发动机和电动机都可以驱动车辆,所以并联式混合动力汽车还是保留了传统汽车的传动轴、变速器、离合器等等装置,并且还添加了动力耦合装置。这样,使得整车的质量较大,结构布置难度较大,控制困难[11]。
- 由于控制模式较多,所以对控制策略的开发增加了难度,同时也会影响控制策略的精准度。
2.3混联式混合动力汽车
2.3.1混联式混合动力汽车结构
混联混合动力汽车结构上兼备了串联式和并联式的特点,它也存在电动机、电池和发动/电机这些部件。在能量方面,它同串联式一样进行能量混合,而且,在机械方面,它同并联式一样进行机械动力混合[24]。正应如此它能够有更多的运行模式,可以实现在更加复杂的工况下,仍处于最佳的运行状态。以下是混联式混合动力汽车的结构图如下图2.3:

图2.3 混联式混合动力汽车结构
2.3.2混联式混合动力汽车优缺点
混联动力汽车主要有以下优点:
- 混联式混合动力汽车进行多种工作模式的切换,这样,在车辆行驶过程中,在任何时刻都可以实现低排放和低油耗。
- 混联式混合动力汽车由于功率输出有多种方式,这样发动机、电动机的规格比其他类型的混合动力汽车小一些。
混联式混合动力汽车在有以上优点同时,也会存在着一些缺点:
- 混联式混合动力汽车在运行过程中,绝大多数工况情况下发动机通过机械连接驱动车辆。这样,车辆的行驶工况容易对发动机的运行工况产生影响。
- 由于混联式混合动力汽车工作模式的多样性,导致各部件的灵活度较高,使得部件布置难度加大。
- 混联式混合动力汽车控制模式较多,这样,给对应的控制策略的开发带来不小的困难,同时,对控制策略精确度也有影响。
2.4三种混合动力汽车比较总结
通过以上介绍的三种混合动力汽车结构和优缺点,我们可以简单的概括在以下的表格中,这样更有利于混合动力结构的选择。见下表2.4
表2.4 串联、并联、混联混合动力汽车的优缺点比较
混合动力汽车结构 | 串联式 | 并联式 | 混联式 |
驱动系统组成 | 发动机、发电机、电动机三个部分 | 发动机、发电/电动机两个部分 | 发动机、发电/电动机、电动机三个部分 |
机械效率 | 发动机-发电机-电动机结构,效率较低 | 有发动机机械传动系统,效率较高 | 有发动机机械传动系统,效率较高 |
利用方式 | 在大型客车或者货车中使用较多,适合复杂的城市工况 | 一般在小型货车中使用较多,适合高速工况 | 适用于各个车型和各个工况 |
动力系统总体布置 | 三大动力部件连接为电气连接,所以自由度高,但是各个部件尺寸较大,一般适合在大型车辆中布置 | 发动机与车轮保持机械连接,并且需要耦合装置进行不同模式切换,所以自由度低,布置困难 | 三大动力部件通过机械连接,各部件规格较小,可以在小型车辆中布置,但自由度低,布置困难 |
控制系统 | 控制系统结构简单,控制方便,精确度可以得到有效保证 | 存在动力耦合装置,所以控制系统较为复杂 | 机械传动和控制系统最复杂 |
2.5混合动力公交车驱动系统的选择
从以上分析中我们可以得出,无论那种动力系统都存在着优缺点。所以,在进行驱动系统选择时候,我们应该根据混合动力公交车的实际运行状况和具体用途来确定驱动系统。混合动力公交车的特点如下:
以上是毕业论文大纲或资料介绍,该课题完整毕业论文、开题报告、任务书、程序设计、图纸设计等资料请添加微信获取,微信号:bysjorg。
相关图片展示:









