某型汽车动力系统匹配与优化设计毕业论文
2021-03-13 23:45:11
摘 要
本文围绕某型纯电动汽车动力系统匹配及优化设计来展开工作,通过电机电池等相关部件设计与选型,使整车在满足动力性及稳定性的前提下,降低整车能耗从而提高续驶里程。
本文的研究主要分为以下几点:(1)对电动汽车的组成、结构形式、发展现状、典型工况和性能指标进行介绍;(2)对驱动电机、动力电池等主要零部件类型进行阐述,同时重点分析驱动电机动力性、经济性等性能以及相关计算方法;(3)对驱动电机、动力电池等关键部件进行参数设计以及选型;(4)对相应的纯电动汽车模型运用仿真软件AVL Cruise进行仿真计算,得到分析结果;(5)对结果进行最后的综合匹配优化分析。
关键词:纯电动汽车;动力系统;匹配及优化;AVL Cruise仿真
ABSTRACT
This paper focuses on the matching and optimization design of a kind of pure electric vehicle dynamic system. Through the design and selection of related components such as motor battery, the vehicle can reduce the energy consumption of the vehicle under the premise of satisfying the dynamic and stability.
The research of this paper is divided into the following points: (1) The composition, structure, development status, typical working conditions and performance indexes of electric vehicle are introduced. (2) The main components types such as driving motor and power battery are described. (3) the drive motor, power battery and other key components of the parameter design and selection; (4) the corresponding pure electric vehicle model using the simulation software (3) on the drive motor, power battery and other key components of the parameters of the design and selection; AVL Cruise simulation calculation, the results of the analysis; (5) the results of the final comprehensive matching optimization analysis.
Key words: Pure electric car; power system; Match and optimize; Simulating by AVL Cruise
目 录
第 1 章 绪 论 1
1.1 电动汽车概况 1
1.1.1 电动汽车发展简史 1
1.1.2 电动汽车发展现状 1
1.2 纯电动汽车的结构及工作原理介绍 2
1.2.1 纯电动汽车汽车的结构介绍 2
1.2.2 纯电动汽车的工作原理介绍 3
1.3 本文的研究目的与主要研究内容 4
1.3.1 本文的研究目的 4
1.3.2 本文的主要研究内容 4
第二章 动力系统参数匹配与设计 5
2.1 整车参数和性能指标 5
2.1.1整车参数 5
2.1.2 整车性能指标 6
2.2 动力系统参数设计 6
2.2.1 电池参数设计 6
2.2.2 电机参数设计 7
2.2.3 传动系数比设计 8
2.3 动力系统主要部件的选型 9
2.3.1 车载电池的选型 9
2.3.2 车载电机的选型 10
第三章 整车仿真模型的建立与分析 12
3.1 CRUISE软件的作用与仿真流程 12
3.1.1 CRUISE软件的作用 12
3.1.2 CRUISE 软件的仿真流程 12
3.2 整车模型的建立 13
3.2.1 车载电池模型的建立 13
3.2.2 车载电机模型的建立 13
3.2.3 整车仿真模型的建立 13
3.3 整车仿真性能的实现 14
3.3.1 整车参数的输入 14
3.3.2 软件仿真计算的任务 14
3.4 仿真结果分析 15
3.4.1 动力性能仿真结果分析 15
1.4.2 经济性能仿真结果分析 18
第四章 动力系统优化设计 21
4.1 正交试验法简介 21
4.1.1 正交试验法概述 21
4.1.2 正交试验法的流程 22
4.2 动力系统正交优化 23
4.2.1 主要参数设计 23
4.2.2 对试验方案进行仿真 24
4.2.3 对最优方案进行预测 26
4.2.4 预测最优解仿真分析 27
第五章 总结与展望 28
5.1 总结 28
5.2 展望 28
致谢 31
第 1 章 绪 论
电动汽车概况
电动汽车发展简史
伴随着社会的发展,科技的日新月异的更新,众多新科技产品出现在了我们的日常生活中,而汽车则是其中不可或缺的现代文明的重要标志之一。从一百多年前科尔本茨发明世界上第一辆汽车以来,数以十亿计的汽车出现在了这个星球上,汽车的运用不但极大的提升了人类的生产运输能力,同时也提高了我们的生活质量。现今日常生活中的汽车多是以内燃机提供动力进而实现运行的,但其自身某些不可避免的缺陷以及全球石油资源日益减少的现状,使得其发展也遇到了一定的阻力,而在这种情况下,电动汽车也就慢慢的走入了我们的生活之中。
说起来其实电动汽车的出现其实比内燃机型汽车还早半个多世纪,而其第一个黄金发展期则是19世纪末到上世纪20年代,但是好景不长,随着石油开采技术的更新和内燃机技术的提高,内燃机汽车逐渐展示出其优势之处,而电动汽车则被慢慢取代[3]。时间来到上世纪70年代,期间爆发了世界性石油危机,世界主要国家开始考虑其他能源以替代石油,电动汽车便迎来了第二次发展机遇,再加上现今社会对环境的保护意识的提升以及石油资源的进一步紧张,电动汽车也正式迎来了一个快速发展的春天。当然其能成为当今社会各个国家重点攻关的对象,也不是没有原因的,相对于传统的内燃机型汽车,电动汽车有着如下几个显著的优点:
- 产生噪声更小;
- 产生排放更小;
- 电力来源多样化;
- 结构更加多样化;
- 能量利用效率更高。
由此可见,其蓬勃发展其实就是社会发展的一种必然结果。
电动汽车发展现状
因为上述原因,电动汽车进入了一个发展的黄金时期,世界上主要国家基本都在致力于电动汽车的研究。首先美国凭借其强大的科技实力以及经济实力,加上在电动汽车研发上起步较早,可以说是电动汽车发展最为成熟的国家。早在1976年便通过了《电动汽车和混合汽车的研究开发和样车试用法令》,而在1991年,美国通用、福特、克莱斯勒三大汽车集团签订合作协议联合研发新一代高性能电动汽车电池[1]……种种措施的发布与实施,可以说为美国电动汽车的快速发展铺好了道路,而当今世界最为出名电动汽车生产公司特斯拉便来自美国,可见其强悍。而与此同时,日本与欧洲的电动汽车事业也逐渐发展起来,蒸蒸向上。日本1976年成立了“日本电动汽车协会”,又在1978年制定了“电动汽车试用制度”[2],对于纯电动汽车领域,其可以说是志在必得。另一方面,欧洲各国在该领域的发展也令人震惊,其首先是在在欧洲经济委员会的帮助支持下,成立了欧洲电动汽车协会,随后电动汽车的研发生产工作便在欧洲大地如火如荼的发展起来。而由欧盟所发起的欧洲清洁城市运输(Clean Urban Transport for Europe简称CUTE)和欧洲生态城市运输系统(Ecological City Transport System简称ECTS) [2]两大项目便是其给予外人最好的展示。
我国在传统汽车领域起步较晚,但是在电动汽车领域,我们同国外一样,正在蓬勃发展之中,甚至在某些研究领域,如锌-空气电池和锂离子电池方面还达到世界领先水平[3]。我国的电动汽车研发始于二十世纪六十年代,但因各种原因,一直进展缓慢。直至“八五、九五”期间被列为国家科技攻关项目以及国家重大科技产业工程项目后,其在我国的发展才真正的说得上走上了正轨。再加上新世纪以来国家发展后对于电动汽车领域的愈加重视,进而才涌现出了一批如比亚迪一样优秀知名的电动汽车生产研发企业,同时也让我们对于我国电动汽车行业的发展愈加信心满满,同时我相信我们能做的还有许多,让我们拭目以待……
纯电动汽车的结构及工作原理介绍
1.2.1 纯电动汽车汽车的结构介绍
纯电动汽车行业经过一个多世纪的发展,自身结构也有了一个基本的定型。将之与传统汽车相比,显然最大的区别就在于动力源装置,前者靠驱动电机驱动,后者则是靠内燃机驱动的。一般来说,可以将电动汽车分为三个子系统,既是机械子系统、电力电子子系统以及信息子系统[7]。其中机械子系统由底盘、车身、驱动装置、变速器及电源箱体等组成,电子电力子系统由动力网、电机及其控制器和能源系统组成,信息子系统则由各传感器以及ECU组成[5]。三者集于一体,进而共同组成了电动汽车。其相关架构可由下图进行表示:

图1.1 纯电动汽车结构分支框图
通过结构分支框图中各个系统以及设备的协同合作,进而才能达到电动汽车平稳且安全运行的目的。
1.2.2 纯电动汽车的工作原理介绍
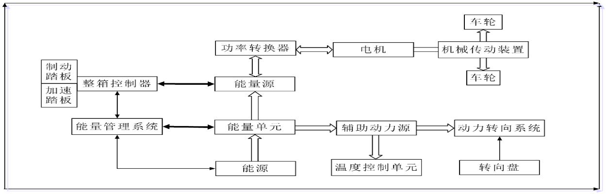
纯电动汽车是一个高度集成的电气化系统[4],其中包含了驱动电机控制系统、电池管理系统等多个电气化子系统,将其与传统内燃机汽车相比,在结构上有所简化,但是汽车的整体控制则更加的复杂多样。就一般直流电机驱动纯电动汽车而言,其一般分为三个大的子系统既电动驱动子系统、能源子系统以及辅助子系统。之于电动汽车而言,能源子系统负责为电动汽车的运行提供能量,同时对自身车载电池进行充电以及进行能量转化;电动驱动子系统则负责获取能源子系统提供的能量进而驱动车轮,车轮与地面之间的摩擦使得汽车实现运行;辅助子系统则是辅助确保汽车能够在合理的状态下运行,同时保证乘坐的舒适性。三个子系统分工明确,又协同工作,保证了电动汽车的正常运行。由下图更可清晰的看出三者的关系:

图1.2 直流电机驱动系统工作原理示意图
其中,整车控制器、功率转换器、电机、机械传动装置以及车轮组成电动驱动子系统,能量管理系统、能量源以及能量单元组成能源子系统,辅助动力源、动力转向系统以及温度控制单元组成能源子系统。
本文的研究目的与主要研究内容
本文的研究目的
纯电动汽车作为当今世界一个热门的产业,其的发展也受到众多国家的重视,并且在这一行业投入了大量人力物力进行研发工作,为的就是能够生产出更加高效的产品,进而早日占领这一庞大的市场,同时也能在环境的保护方面起到关键作用。本文通过如下四个步骤:
- 了解纯电动汽车动力系统的匹配方法;
- 为目标动力系统选择合适的匹配与优化方案;
- 在CRUISE中建立相关动力系统模型;
- 在CRUISE软件中对动力系统模型做出相关预测及分析;
针对某型纯电动汽车的动力系统进行研究,通过相关动力系统参数的计算,得到相关的计算结果,然后对结果进行分析,确定其优劣,最后实现对纯电动汽车动力系统匹配与优化的目的。
本文的主要研究内容
本文通过了解纯电动汽车动力系统匹配与优化设计的方法,在CRUISE软件中对纯电动汽车进行建模并且分析其匹配参数对整车性能的影响。研究思路与步骤如下:
- 纯电动汽车动力系统的工作原理及其结构;
- 纯电动汽车的技术现状及发展方向;
- 根据现有的动力系统参数,在Cruise中建立增压发动机模型;
- 在软件中对所建立的模型进行仿真,做出动力性的预测;
- 进行仿真结果分析,最终得到结果,然后进行匹配与优化工作。
根据以上步骤,逐步进行,进而完成相关工作。
第二章 动力系统参数匹配与设计
纯电动汽车与传统内燃机型汽车虽然有所区别,不过两者的整车动力性、稳定性以及经济性在很大程度上都是取决于动力系统相关零部件的选型和相关参数匹配。而对纯电动汽车而言,对其整车性能影响最大的莫过于电池和电机了,两者的选型与参数匹配对于传动系统来说是相辅相成的,其选型的确定会影响传动系统整体参数,当传动系统参数确定之后,其又会对电池和电机的选型产生边界条件进而形成控制。因此对于一款正在设计的纯电动汽车而言,如果想要得到一款合格的产品,则应该对其匹配的主要参数如驱动电机的性能参数、传动系的参数、动力电池的参数等进行设定,同时通过整车性能要求对汽车的动力系统进行匹配计算,进而使其不仅满足整车性能要求,还要使其与其连接的部件参数匹配恰当,否则将导致整体效率的下降,难以发挥单个部件的最优性能[8]。
2.1 整车参数和性能指标
2.1.1整车参数
纯电动汽车整车参数如下表所示:
表2.1 纯电动汽车整车参数表


