船用空压机故障模式分析毕业论文
2020-04-10 17:00:44
摘 要
海洋能源需求大大促进了航运业的发展,现如今,随着工业技术的发展和人口的快速增长,国际海运贸易额逐年增加,海运费大幅增加,船舶地位受到了空前的关注。随着科学技术的发展和航运业的需求,船舶得到了迅速发展。与此同时,由于深海勘探和海洋运输的发展和特种作业的安全,专业船舶也越来越多。为提高船舶的可靠性,随着科学技术的发展,船舶工作人员的职业能力得到了考验。与此同时随着航运业的迅速发展,对船舶机械的需求也越来越高,不仅在船舶主机上,整只船的一些辅助机械,特别是船舶中的辅助机械也对航行起着至关重要的作用。船用空压机为整只船的各种机械提空压缩气体,是船舶上必不可少的辅助机械,安全性越来越重要。本文利用故障树分析法和贝叶斯网络分析法对船用空压机可靠性进行研究与应用。
本文在详细分析贝叶斯网络特征的基础上,重点研究故障树和贝叶斯网络在船用空压机可靠性系统中的应用,特别是复杂的机械系统可靠性评估方法,以及一个或多个组件对系统可靠性影响并产生状态和变化。为建立船用空压机故障的Access数据库提供依据,在分析中,给出了相应的验证实例。考虑到船用空气压缩机可靠性测试方法的不可理解性,研究了船用空气压缩机可靠性测试的基本过程和评估方法。提出了一套用于设计可靠性测试和开发船用空气压缩机的基本方法。该方法包括空气压缩机的功能和结构、故障模式分析、故障判断、可靠性测试方案和可靠性评估。它被用来提高船用空气压缩机的技术水平,提高研究开发水平和制造水平。
关键词:船用空压机;可靠性;故障树;贝叶斯
Abstract
Ocean energy demand greatly promoted the development of shipping industry, nowadays, with the development of industrial technology and the rapid growth of population, the international maritime trade volume increased year by year, the sea freight is increased, shipping status has received the unprecedented attention. With the development of science and technology and the demand of shipping industry, ships have developed rapidly. At the same time, there are more and more specialized vessels due to the development of deep-sea exploration and ocean transportation and the safety of special operations. To improve ship reliability. With the development of science and technology, the professional ability of ship workers has been tested. Meanwhile with the rapid development of shipping industry, more and more is also high demand for ship machinery, not only on the host of the ship, the ship some of the auxiliary machinery, especially auxiliary machinery in the ship to sail also plays a vital role. Ship air compressor is the whole ship's various mechanical air lift compressed gas, is an indispensable auxiliary machinery on the ship, safety is more and more important. In this paper, fault tree analysis and Bayes network analysis are used to study and apply the reliability of Marine air compressor.
In this paper, on the basis of detailed analyzing the characteristic of Bayes network, focuses on the fault tree and Bayes network application in Marine air compressor system reliability, especially the complex mechanical system reliability evaluation method, and one or more components and produce influence on the system's reliability status and change. In order to provide a basis for establishing the Access database of ship air compressor fault, the corresponding verification examples are given in the analysis. Considering the incomprehensibility of Marine air compressor reliability test method, the basic process and evaluation method of Marine air compressor reliability test are studied. This paper presents a set of basic methods for designing reliability test and developing Marine air compressor. The method includes function and structure of air compressor, failure mode analysis, fault judgment, reliability test scheme and reliability evaluation. It is used to improve the technical level of Marine air compressor, improve the level of research and development and manufacturing.
Key words: Marine air compressor; reliability; fault tree; Bayes
目 录
摘 要 I
Abstract II
第1章 绪论 1
1.1 选题背景与研究意义 1
1.2 国内外研究现状 2
1.2.1 国外研究现状 2
1.2.2 国内研究现状 3
1.3 本课题研究内容 4
第2章 船用空压机可靠性失效模式现象和特征 5
2.1 船用空压机的结构 5
2.2 船用空压机故障原因 5
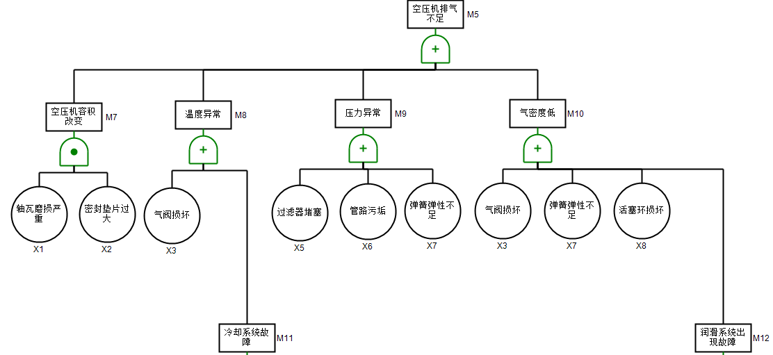
2.2.1 排气压力不足 6
2.2.2 润滑异常 7
2.2.3 冷却系统故障 8
2.3船用空压机的故障特征 9
第3章 船用空压机故障树的定性和定量分析 10
3.1 事故树分析法 10
3.1.1 事故树分析方法简介 10
3.1.2 事故树分析法简图 10
3.2 船用空压机故障树的绘制 11
3.2.1 船用空压机基本故障汇总 11
3.2.2船用空压机故障树绘制 13
3.2.3 船用空压机故障树 16
3.3 船用空压机故障树的定性与定量分析 18
3.3.1 顶上事件发生概率 18
3.3.2 定性分析 18
3.3.3 定量分析 20
第4章 基于故障树的船用空压机贝叶斯网络分析 24
4.1 贝叶斯网络分析法 24
4.2 船用空压机贝叶斯网络 24
4.2.1 由故障树对贝叶斯网络的映射 24
4.2.2 建立贝叶斯网络 26
4.3 典型空压机的故障模式的贝叶斯网络分析 28
4.3.1 先验概率和条件概率 28
4.3.2 基于贝叶斯网络的模拟分析 30
4.3.3 基于贝叶斯网络的实际分析 32
第5章 总结与展望 34
致 谢 35
第1章 绪论
1.1 选题背景与研究意义
空气压缩机将空气转换为气压动力,压缩空气再为其它机械供给动力。它是气动系统的核心和机电电源的主体。船舶空气压缩机作为船舶动力系统中最主要的辅助机械之一,负责为整个船舶提供压缩气体[1]。 高压空气主要用于柴油机起动,气动装置,鸣笛等。除此之外,压缩空气也被提供给气动机械,并用于其他维护工作,如吹扫和清洗部件和过滤器,所有这些都是在空气压缩机的基础上进行的,因此船用空压机的可靠性直接影响到船舶的安全运行[2]。本文对空气压缩机的维护保养方法进行了深入的探讨。只有提高研究人员发现故障的能力和解决故障的能力基础,才能够有效地提高对空压机的故障排除效率,为空压机的可靠性与故障排除提供有力的支持[3]。
随着现代人类文明的进步,科学技术的飞速发展和装备设计制造水平的不断提高,机械设备的发展方向朝着复杂的混合动力、发动机和军事、航天等领域发展,在民用工业中扮演着重要的角色[4]。关键设备任何部分的故障都可能对人的生命财产造成巨大的灾难和不可挽回的损失。如何保证机械设备及其关键零部件的可靠性已成为进一步研究的重要课题。可靠性是指产品在规定的时间和时间内执行特定功能的能力[5]。人们使用可靠性的概念来研究产品在整个生命周期中的作用、规则,评估产品性能的失败,提前预测故障时间,更换备件以降低产品故障率和改进产品质量和性质。机械可靠性是指机械产品或设备在规定的时间内完成指定功能的能力。这包括机械产品结构的可靠性和机械设备的可靠性两个方面。
为了保持船舶上各种设备的功能,长期以来维护成本在不断上升,在某些行业,维护成本甚至更接近企业利润水平,使得设备维护从未被严重转化为企业控制支出的重点。设备的安全运行关系到设备的结构设计和制造质量,过程安全生产与设备的安装和维护密切相关[6]。机械设备是一个复杂的高度集成的机电系统。为了达到理想的性能,它由几个部分合理而有效地组成。在设备的整个生命周期中,组成机械设备的部件将逐渐失去其原有特征,直到他们无法实现设计规范的功能[7]。对于空压机设备普遍存在的问题,定期进行维修的普通工程操作通常会出现过度缺乏维护和修理,而废弃物成本可转化为生产力。
上述维修方法明显不能满足现代化智能维修管理船舶机械的要求。在船用空压机设备维修的条件下,应采取合理的维护管理方法,保证设备的可靠性,延长设备的使用寿命,尽快排除故障,有针对性的维护,有效降低设备的维护成本[8]。目前,国内外众多业务专家和设备管理学者致力于设备维护模式的优化和维护理念的转变,力求以最小的成本最大限度地发挥设备的功能。
1.2 国内外研究现状
1.2.1 国外研究现状
在国际上,船用空压机的高端技术水平主要集中在欧洲和美国的研发。由于其雄厚的工业基础,总体设计水平较高,欧洲和美国的产品水平和制造技术水平均高于中国。船用压缩机产品在国外机电一体化方面得到了加强,采用计算机自动控制、自动显示运行数据、报警保护,产品设计非常重视工业设计和环保空压机的外观,更符合环保要求[9]。
国外船用空压机的发展方向是大容量、高压力、结构紧凑、能耗低、噪音低、效率高、塑性好、排气净化能力强[10]。它广泛用于低噪声设计,从而节省了安装,基础和调试成本。可变工作条件下运行的新型空气阀的持续开发使得阀门的使用寿命大大提高。国际船用空压机热力学技术一方面在研究中研制出高性能的空压机零件,另一方面为了提高空气压缩机的效率,在结构设计上取得了明显进步。
FTA是一种通过故障树进行系统可靠性分析的方法。1916,美国贝尔电话实验室首次提出并应用故障树分析法来分析民兵导弹发射控制系统的可靠性。1965,波音公司进一步开发了用于飞机可靠性和安全性分析的故障树构建技术[11]。1975,美国对100座核电站进行了风险评估,使故障树的应用得到了极大的发展和充分的发展。证明FTA的优越性,这是英国“金融时报”发展的一个重要里程碑。现在日本的产品也可以,FTA作为系统可靠性分析的工具已经应用于国外电影领域,开放国际市场主要是应用可靠性分析的结果。可靠性是质量管理的高级阶段,这是取得成功的唯一途径[12]。
在过去的十年中,贝叶斯网络已经成为一种强大的知识表达和推理模型,能更好地描述专家的经验和知识,并受到越来越多的关注。在过去的几年里,贝叶斯网络的研究主要集中在研究方法的推理和对贝叶斯网络学习方法的研究。在标准化中,微软研究了贝叶斯网络的交换格式,并定义了贝叶斯网络和可互换文本格式的相关模型。贝叶斯网络的基本理论研究包括:算法的复杂性,知识的工程,知识的结构和表达,以及学习推理的方法。
在过去的几年里,为了适应各种复杂设备的故障诊断,大多数诊断方法都使用扩散逻辑和概率方法,并在不确定的条件下做出判断。与此同时,对使用各种已知数据的故障诊断进行了全面的了解。这些方法在一定程度上满足了实际故障诊断的要求,并应用于复杂设备故障诊断。为了提高诊断效果,它是提高故障诊断能力的关键。一些外国研究人员已经成功地将其应用于机械故障的诊断和其他领域。
1.2.2 国内研究现状
20世纪70年代以来,我国海上空压机的制造技术和研发技术得到了很大的提高。我国许多国有和个体企业开展了空压机的研究和制造,提高了我国船用空压机的机械制造水平。与此同时这其中存在的安全问题仍然是不可否认的事实。由于个体企业研究人员的专业性和资金的局限性,在系统设计、系统集成和系统优化方面的能力都较为薄弱,但是在国内进行重大的技术空压机开发任务时,其研究水平与国外研究水平相比差异并不是很大。
综上所述,中国的空气压缩机正在快速改善,国内产品正在质量稳定的基础上发展。与国外产品相比,船用往复式压缩机在引进技术的基础上进行了吸收和改造。目前,船用空压机技术已处于国际先进水平。虽然船用空压机在我国起步较晚,但在国内外开发和购买国外主机的空压机装配中占有主导地位。
第二次世界大战后,随着工程技术体系和军事体系的发展,体系规模越来越大,越来越复杂。这些系统越来越不会在一天内造成严重后果,而这些系统的可靠性和安全性分析将更为重要。 FTA现在正在压缩机故障分析方面尝试使用,我国在80年代初开始的故障树FTA研究中,在核反应堆,船舶,火箭,电力,铁路,电视,造纸,冰箱,洗衣机和各方的仪器等方面进行了研究和灌装可靠性设计[13]。
贝叶斯网络分析是处理不确定信息的一种方法。贝叶斯网络诊断技术在国内外也没有得到很多应用,在设备故障诊断方面,在过去,人们的研究主要集中在专家系统的诊断上。目前将基于贝叶斯信息不确定性推理方法用于诊断,存在一些最迫切的问题,如作为量化信息和表达的经验,如小样本等问题需要解决。
在我国,贝叶斯网络分析法得到了越来越多的应用,国内外许多学者对故障诊断技术进行了研究,并提出了故障树分析法、专家系统法和神经网络分析法等有效的理论和方法。这些方法符合“最小成本”原则,它们的具体目标是一致的,即最高的检测率和最短的时间[14]。在实践中,即使丢失了一些信息,也可以通过贝叶斯概率推理从不完全、不确定的知识和信息中推断出正确的推理。这就是为什么贝叶斯网络分析科技不断受到重视[15]。
1.3 本课题研究内容
现代船用空压机的规模和复杂性越来越高。对于一个复杂的多单元产品,因为成本和测试的组织机构等原因,不能在系统级进行足够数量的可靠性测试。如何充分利用单位和系统,以获取不同的测试信息技术数据,并准确地评估系统的可靠性和复杂问题。船用空压机的研究吸引了许多学者的注意。
现如今,系统可靠性分析通常使用故障树分析。故障树分析用于计算系统的可靠性和事件在顶部和底部会影响大小,但不能给出在整个系统可靠性的某些定量或中间事件的结尾。当系统中某些组件的状态已知时,计算总体或部分条件概率系统组件并改进和增强机械可靠性的条件概率系统是非常困难的。由此我们将对于船用空压机进行如下三方面分析。
(1)在空压机的运行周期内分析造成故障发生的原因,进行空压机的子系统和关键零部件故障机理分析。分析船用空压机的典型故障原因。
(2)利用静态故障树(FAT)进行船用空压机的静态故障树定性和定量分析研究。利用故障树工具解决最小割集和最小径集和结构重要性的方法定性分析,进行基本事件概率重要度和临界概率重要度的定量分析。
(3)典型空压机的故障模式的贝叶斯网络分析 ,贝叶斯网络分析对空压机系统的典型故障进行分析。由于不同系统结构的不同性,船用空压机系统之间的分析关系是复杂的,而且数量变化是较大的。直接计算系统故障、系统故障和系统故障中的一个或多个部件,从而进行了多个环节的研究。
第2章 船用空压机可靠性失效模式现象和特征
2.1 船用空压机的结构
几乎所有的船上的狭窄空间和各种设备的连接安装,这需要机械设备的紧凑性。所以活塞式空压机在船舶上广泛使用。活塞式空压机是一种活塞在气缸内做往复运动的空气压缩机。它周期性地改变了一个气缸内部的工作体积使空气有周期地吸入,做功压缩,运送压缩空气。船用活塞式压缩机通常有三部分组成如表2.1所示,
表2.1 船用活塞式空压机装置的基本组成
组成部分 | 具体组成器件 | 主要功能 |
基本部分 | 包括:车架、机身、曲轴箱和连杆 | 固定空压机装置全身,传递动力,连接各空压机各部分 |
气缸部分 | 包括:气缸、气阀、活塞、活塞环和气缸上的排气排量调节器件 | 在工作时,保证形成一定的工作容积,保持系统的气密性 |
辅助机械组成部分 | 包括:安全阀、油水分离器、传感器、水泵、油泵、冷却器、各种控制器、仪表和各种管路系统 | 保障空压机工作的安全和稳定 |
该空压机是一种立式水冷高压空气机。整个空气压缩机组由电机通过带传送驱动。然后曲轴带动级差活塞上下移动,使空气从一级进气阀进入一级气缸,经压缩后冲第一级排气阀排出,接着从管路经二级进气阀进入到二级气缸,再被压缩后由从二级排气阀排出,最后由管路冲第三级进气阀进入到第三级气缸,完成压缩后的高压空气由第三级排气阀排出,经管道进入高压空气瓶进行储存。
2.2 船用空压机故障原因
空气压缩机是一种重要的辅助机械,因为它是船舶唯一的压缩空气源。它决定了主发动机的启动和一些辅助设备和主要气动机械的运行。在现代大型和中小型船舶中,空气压缩机被广泛使用,也是必备辅助机械之一[16]。本节主要分析了空气压缩机系统的故障类型和操作原理,以及常见故障的原因,故障的三种主要类型是空气压缩机。
以上是毕业论文大纲或资料介绍,该课题完整毕业论文、开题报告、任务书、程序设计、图纸设计等资料请添加微信获取,微信号:bysjorg。
相关图片展示:









