基于 LabVIEW 电力参数检测的系统设计毕业论文
2020-02-18 11:05:12
摘 要
当今人类社会的发展,文明的进步都离不开电能,电能的质量问题日益成为关注的焦点,由于电力系统的日益复杂,电力负荷设备不断增加,并不是所有都是线性设备,非线性设备的投入会影响电能质量,一旦电能质量恶化,将会影响到千家万户,导致生产停滞不前,因此各种精密、复杂的电能质量监测设备需求越来越大。对电网电压电流等参数监测就越重要。
从虚拟仪器技术产生到如今,它的强大软件功能,便捷的硬件结构以及智能化的特点,都使得虚拟仪器技术飞速发展,这绝非偶然,这篇论文首先阐述了电能质量分析的研究背景以及今后的发展方向,其次论文深入研究了基于labview软件所实现电力参数监测系统的设计方法,labview软件的特点,为数据的采集与分析提供了很大的便利,设计的电力参数监测系统除了能测量基本的电力参数外,也能够分析功率因数、电力谐波、电压电流三相不平衡度、电压波动等功能。最后应用仿真数据对模块测试,以便验证其正确性。
关键词:电能质量;虚拟仪器;监测指标;labview
Abstract
Nowadays, the development of human society and the progress of civilization are inseparable from electric energy. The quality of electric energy has increasingly become the focus of attention. Because of the increasingly complex power system and the increasing power load equipment, not all of them are linear equipment. The input of non-linear equipment will affect the quality of electric energy. Once the quality of electric energy deteriorates, it will affect millions of households and lead to stagnation of production. Previously, the demand for all kinds of precise and complex power quality monitoring equipment is increasing. It is more important to monitor parameters such as voltage and current of power grid.
From the emergence of virtual instrument technology to today, its powerful software functions, convenient hardware structure and intelligent characteristics make the rapid development of virtual instrument technology, which is no accident. This paper first expounds the research background of power quality analysis and the future development direction. Secondly, it deeply studies the design of power parameter monitoring system based on LabVIEW software. The method of calculation and the characteristics of LabVIEW software provide great convenience for data acquisition and analysis. The designed power parameter monitoring system can not only measure basic power parameters, but also analyze power factor, power harmonics, three-phase unbalance of voltage and current, voltage fluctuation and other functions. Finally, the simulation data is applied to test the module in order to verify its correctness.
Key words: power quality; virtual instrument; monitoring indicators;labview
目 录
第一章 绪论 1
1.1 课题研究的背景和意义 1
1.2 国内外研究现状与分析 2
1.3本文主要研究内容 2
第二章 电能质量 4
2.1 电能质量的基本概念 4
2.2 电压偏差 4
2.2.1 电压偏移的基本概念 4
2.2.2 电压偏移的产生原因 4
2.2.3 电压偏差过大的危害 5
2.3频率偏差 5
2.3.1 频率偏差的基本概念 5
2.3.2 频率偏差产生的原因 5
2.3.3 频率偏差的危害 5
2.4 电网谐波 5
2.4.1 谐波的基本概念 5
2.4.2 谐波产生的原因 6
2.4.3 谐波的危害 7
2.5 三相不平衡度 7
2.5.1 三相不平衡度的基本概念 7
2.5.2 三相不平衡度的产生原因 8
2.5.3 三相不平衡的危害 8
2.6 电压波动 8
2.6.1 电压波动的定义 8
2.6.2 电压波动产生原因 8
2.7 本章小结 8
第三章 基于LABVIWE电力参数监测的系统设计方案 9
3.1 虚拟仪器 9
3.1.1 虚拟仪器概述 9
3.1.2 虚拟仪器的原理 9
3.2 基于LABVIEW电力参数监测系统结构 10
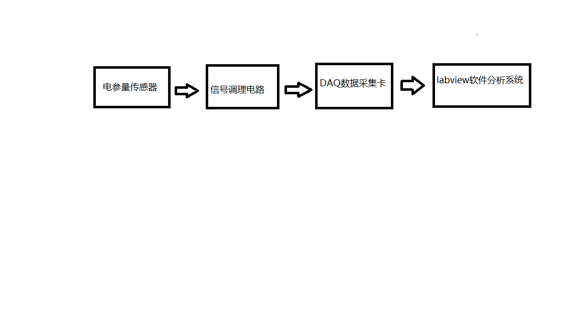
3.2.1 电力参数监测系统的总体结构 10
3.2.2 电力参数监测系统硬件结构 10
3.2.3 电力参数监测系统软件结构 11
3.3 基于LABVIEW电力参数监测系统模块化设计 11
3.3.1 登录界面 11
3.3.2 数据采集模块 12
3.3.3 数据仿真模块 12
3.3.4 基本参数测量模块 13
3.3.5 功率测量模块 14
3.3.6 三相不平衡模块 16
3.3.7 电力谐波模块 16
3.3.8 电压波动模块 17
3.4 本章小结 17
第四章 系统模块测试与结果分析 18
4.1仿真测试 18
4.1.1 基本参数测量模块和功率模块的仿真验证 18
4.1.2 三相不平衡度模块的仿真验证 19
4.1.3 电力谐波模块的仿真验证 20
4.1.4 电压波动模块的仿真验证 21
4.2 本章小结 21
第五章 结论与展望 22
5.1 结论 22
5.2 展望 22
参考文献 23
致 谢 24
第一章 绪论
1.1 课题研究的背景和意义
电能最为如今最常见的二次能源,也是电力部门产生千家万户消费的一种商品。电能自从被人们发现、研究、到如今形成庞大的电力系统来供给整个地区乃至国家的正常运作,它的发展是十分迅速的,电能作为一种产品,自然也离不开产品质量和产品经济效益,关系到国民经济的很多方面,例如农业、工业、信息业等各个生活领域。一旦电能消失了,小至影响一个家庭的正常生活,大至影响整个人类文明的进步。至于经济效益,一定是在保证电能质量的前提下去提升经济效益。因此电能在我们的生活中起到重大的作用。电能是无法替代的能源,也是21世纪衡量一个国家实力的最主要标准之一。电能以其独有的优点成就了其无可替代的地位。
然而随着人类社会的不断发展和人们对未知事物的不断探索,在经历了一次、二次工业革命之后,我们也正在经历信息革命。工业化和信息化的进程不断加速。然而在工业和科技进步的同时,它们也不断的影响着电力系统,工业的进步直接推动了一个国家现代化的进程,而电力系统的发展方向一定是现代化,信息化。从这个意义上讲是有利的。然而工业的繁荣代表大量用电设备的投入,它们种类繁多,各式各样,直接影响了电能的质量。科技的进步,促使高端电子设备的产生,其中也包括了应用于测控领域的监测设备,这些高端精密仪器产生为更加精确监测电能质量提供了可能,但既然是精密仪器,在使用的过程中一定对工作电压电流要求十分严格,为保证其使用的精确性、稳定性、安全性,对电能质量的要求也越来越高。
理想状态下三相交流系统电压、电流各相幅值大小相等,相位之间相差120度。但实际生活中几乎不存在这种状态。我们就是要使其无限接近理想状态,满足国家规定的要求,即稳定、安全、可靠三个指标必须满足。电能质量是否达到标准是底线,用户效益全系于此。在庞大且复杂的电力系统面前,没有绝对的稳定。只有相对的稳定,整个电力系统不断的有设备接入、断开,某个支路短路,继保装置故障等等因素都使得它处于不断变化的过程中,这时实时的对电能监测分析并做汇报就显得十分重要。
实时的对电能监测分析要求有精密的监测仪器、合理的监测结构、完整的监测系统,而我国现有测量电能质量仪器功能单一、精密度也不够。并能应对日益复杂的电力系统,因此对监测系统进行改造、升级迫在眉睫,而改造实体监测仪器件成本太高,于经济效益不利,我们不得不寻找新的思路、新的理论和新的实践。安全性高、稳定性好、经济效益大的电能测量对目前电能监测意义重大。而新的思路就是走虚拟仪器路线,与传统的仪器相比较,虚拟仪器的特点如下:
(1)传统仪器只有一个单一的面板,所有的元件都只能放在一个面板上,且面板的面积不能过大,元件过于集中的后果就是操作起来不方便,容易出错。对于这个问题,虚拟仪器给出了完美的解决办法,可以设置分面板来放置不同的功能区,这使得每个设计的分面板都是别具一格的,而分面板的存在实现了对界面的美化,以及对操作的简捷化,从而提高了虚拟仪器的可操作性和实用性。
(2)在外部硬件部分一旦确定,其余部分全部用虚拟仪器代替,即用软件代替硬件,用虚拟代替现实。大大节省了保养费用以及维修费用。提升了经济性的同时也减少了大量不必要的工作。
(3)虚拟仪器的功能不是固定的,每个用户根据自己需要自行设计出独具一格的系统,避免了像实体仪器一样,由同样流水线生产,显得过于单一化。
(4)虚拟仪器的更新只需要更新相关软件即可。开发人员一旦推出了新的功能和系统,用户只需要点击升级即可,避免了实体仪器升级换代导致旧版本的淘汰浪费。
虚拟仪器以其特有的这些优势已经走进了人们的视角,开阔了人们的眼界。因此,利用虚拟仪器进行电能质量监测是大势所趋,解决电能质量问题也是迫在眉睫。有效的监测分析是核心,只有检测到位才能及时发现处理。只有有效的分析电能质量,才能为提升和治理电能质量问题提供可靠地依据。
1.2 国内外研究现状与分析
在电能质量规定标准上,国内与国外的规定标准并不一样。国内的电能质量标准主要概括为五项,而国外则是有些许不同,相同的是而对设备的要求不仅仅局限在规定的电能质量标准下稳定运行,当电压超标时电力设备在保证安全的前提下,也能运行一段时间。
在电能质量研究方向上,国内外主要在两个方面取得了大的进展,即对监测算法的研究和对各种监测仪器的开发。随着深入的研究,不断取得进步,电能质量监测算法和电能质量监测设备也在不断的脱胎换骨。当今存在的有许多的电能质量监测算法,主要流行的有时域检测算法、变换域检测算法、基于神经网络的检测算法。这三种算法各有优势,分别是结构简单容易实现、运用的傅里叶变换的思想、具有一定的自学能力。而在监测设备上更新也明显加速,设备逐渐数字化、智能化。
在电力质量监测的系统设计上,相对国外来说,国内还是落后的。仍然有很大差距,例如检测指标不够全面,功能不够多样化,精确度不够高,数据分析管理仍然不全面。整体的电力质量监测的系统有待进一步升级完善。而对于检测系统核心的虚拟仪器技术,国内也牢牢的把握住了它,这必然将是跳跃式的成长。虚拟仪器技术给了我们的电力质量监测系统明确指出了发展的方向,提供了赶超国外的机会。机遇与挑战并存。
1.3本文主要研究内容
利用虚拟仪器术和labview软件,可以高效的编程并快速处理数据。本文首先介绍了和研究相关的一些基本概念,设计了基于labview的电力参数监测系统,软件部分本篇论文主要研究的方向,对于外部硬件部分只要稍加搭配,就可以实现高效稳定的对电力系统的电能质量进行监测。
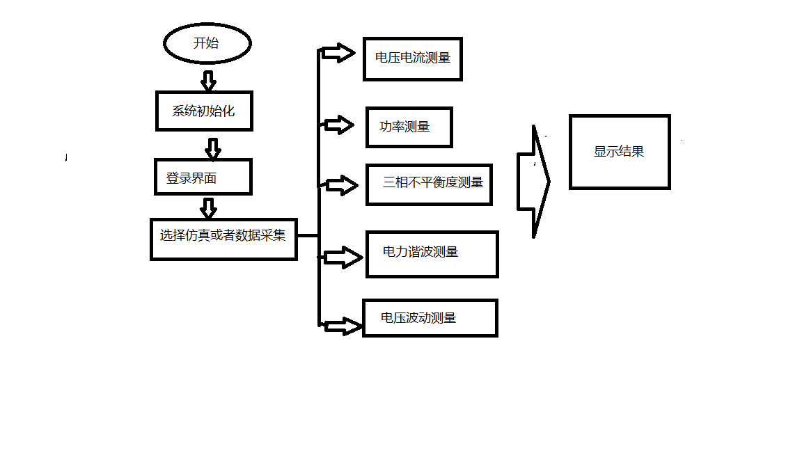
该电力参数监测系统主要包含八大模块,详尽的介绍见下文,在这个系统中,仿真分析还是实际检测。使用者可根据实际情况进行选择。此外在论文中也对每个模块进行验证,提取仿真的数据用于仿真,根据仿真结果与理论结果作比较,可以准确地知道精确度。以下为介绍各章节主要内容:
第一章开门见山,直接提出了电能质量是热点话题,我们需要关注它,随后介绍了它的背景、研究意义、发展方向。最后阐明了了虚拟仪器技术对监测领域的重大影响。以及必须把握住这个方向的重要性。
第二章首先介绍了电能质量相关的基本概念,包括其定义、产生原因等。其次介绍了电能质量的国家标准指标,并进行深入探讨,给出了计算方法,不达标的危害等等,这也为文章后续进行仿真原理介绍做了铺垫,
第三章章先是介绍了什么是虚拟仪器,以及虚拟仪器的原理,其次介绍了基于labview的电力参数监测系统设计的总体方案,具体包括硬件部分总体方案流程以及软件部分的总体方案流程,对监测系统使用过程中可能会涉及到的的硬件部分以及数据传输原理进行了简介,将理论研究与实际情况相结合,完成对硬件部分的挑选。同时设计完成了本实验的软件部分,阐述了软件监测系统的总体设计方案,将检测系统划分为模块,主要包括三相电压电流仿真模块、电压谐波仿真模块、数据采集模块、基本参数测量模块、功率测量模块、三相不平衡度模块、电力谐波分析模块、电压波动模块共八大模块。最后通过模块之间一定的配合实现整体系统的设计。
第四章主要是对设计的上述的几个模块进行仿真测试,在已知规定指标的基础上,验证监测系统的误差是否在规定范围之内,在文章的最后总结了主要工作内容,提出了进一步改进的可能。
第二章 电能质量
2.1 电能质量的基本概念
电能质量问题自从电能出现的那一天就产生了,并且随着电能的逐渐普及,电能质量问题凸显了出来。早期的电力系统并不像今天这样复杂,因此衡量电能质量的指标也比较简单,随着的电力系统逐渐完善发展,有些局部电路的反复投切导致运行方式的改变、不断有新的用电设备的投入、以及自然灾害因素、甚至是工作人员的操作不当,都会影响到电能的质量。电能质量不达标直接影响国民生活。因此电能质量已经成为人们关注的热点话题。
电能质量主要是指电压、频率、波形三个方面;电能质量问题可定义为导致用电设备故障或不能正常工作的电压、电流或频率偏差。
2.2 电压偏差
2.2.1 电压偏移的基本概念
供电电压允许偏差是指电力系统运行时,实测点处的实际电压与该点额定电压之差,其数学计算公式为:
*100% (2-1)
2.2.2 电压偏移的产生原因
电力系统不是静止不动的,它处于动态平衡稳定中,无论是电力设备的不正常运行、输电线路的故障短路,还是局部电路的投切。都会使得运行方式发生变化,导致电力系统产生波动,暂时失去平衡状态,对电力系统的稳定性产生负面影响。一旦电力系统中得无功功率处于不平衡状态,电压就会产生偏移,无功功率平衡与否决定了电压是否发生变化。而导致无功功率不平衡常见的几种情形如下:
(1)无功负荷的变化:电力系统中的负荷用来消耗功率,当无功负荷投切时,意味着这些负荷会导致电力系统中的无功功率发生变化,一旦无功功率的平衡状态被打破,将会导致电压变化。
(2)线路损耗:电能需要经过配电网的输送才能抵达千家万户,而输送需要搭建线路,线路必定存在一定的阻抗,且阻抗随距离的增加成正比上升,这些阻抗产生损耗,导致线路产生电压降。造成电压下降。
(3)系统运行方式的改变:电力系统的运行方式正常情况下在最大运行方式和最小运行方式之间变化。正常变化的主要原因就是电力设备的投切,如若发生短路故障也会导致运行方式变化。总而言之,一旦运行方式发生变化,电压必定发生偏移。
2.2.3 电压偏差过大的危害
常见的危害有:电动机不正常运行、电灯发暗或烧坏、增大线路损耗送变电设备能力降低、频率偏差过大、发电机有功出力降低、甚至电力系统解列。因此电压偏差过大时,对生产的安全性、供电的稳定性都有影响。实际电压偏高将造成过电压,对用电设备的安全运行,以及绝缘材料的使用寿命都造成损伤;实际电压偏低,会使得负荷设备处于不正常运行状态,甚至停止运行,过高或者过低使得国家、企业、人民承受巨大的损失,因此严格的控制电压偏移在规定范围内是至关重要的。
2.3频率偏差
2.3.1 频率偏差的基本概念
频率偏差是频率测量的实际值与标称频率的差。其计算公式为:
(2-2)
2.3.2 频率偏差产生的原因
在电力系统中,有功功率的变化则会导致频率发生变化,也就是说频率偏差的大小是由电力系统的有功平衡状态决定的。导致有功功率不平衡的常见情况如下:
(1)电力系统发生短路事故:短路时瞬间电流的激增可能会烧毁电力设备,同时也会导致有功功率的不平衡。
(2)大功率设备的投入:大功率设备头投入瞬间,会导致系统的运行方式发生变化,使得有功功率处于不平衡状态
(3)冲击性负荷的波动。
2.3.3 频率偏差的危害
频率偏差过大,无论是过高还是过低,都将对电能质量产生一定的不利影响,无论是发电设备还是用电设备在最初设计时,都有额定频率,即在这个频率下设备运行的性能最好,对发电厂而言电动机不在额定频率下运行,它的转速会存在偏差,会进一步影响了电能质量。对企业而言频率的偏差导致产生产品质量下降,使企业承担很多损失。
2.4 电网谐波
以上是毕业论文大纲或资料介绍,该课题完整毕业论文、开题报告、任务书、程序设计、图纸设计等资料请添加微信获取,微信号:bysjorg。
相关图片展示:







您可能感兴趣的文章
- 一种确定磁探针集总电路参数的标定方法外文翻译资料
- 一种人体可接触的大气压低温等离子体射流装置研究(适合电气B方向)毕业论文
- 氩氧中大气压DBD放电特性研究(适合电气B方向)毕业论文
- 大气压氩等离子体射流放电影响因素的仿真研究(适合浦电气B方向)毕业论文
- 含氧高活性均匀DBD改性聚合物薄膜研究(适合浦电气B方向)毕业论文
- 反应器结构对气液两相DBD放电特性的比较(适合浦电气B方向)毕业论文
- 南京某公司研发楼电气设计毕业论文
- 金帆北苑地块经济适用住房——02栋商住楼电气设计(适用于浦电气1004~06A方向学生)毕业论文
- 扬州人武部大楼电气设计毕业论文
- 金帆北苑地块经济适用住房——04栋商住楼电气设计(适用于浦电气1004~06A方向学生)毕业论文


