基于机器视觉的轴承内外圈尺寸测量研究毕业论文
2020-04-15 17:40:58
摘 要
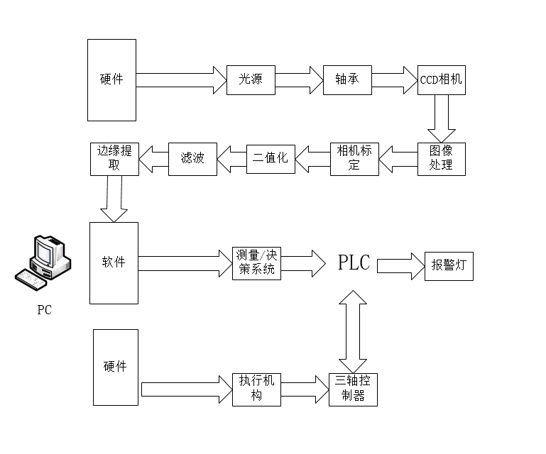
机器视觉是通过计算机来模拟人的视觉功能的一门科学技术,它用图像来展示现实世界然后反馈给人类认知,在如今自动化生产领域广泛运用。基于机器视觉的轴承内外圈尺寸测量系统包含图像采集模块、图像处理模块和机械执行模块。本课题主要针对轴承的内外圈的尺寸检测,属于自动化生产线的产品后处理,目的是为了保证生产出的轴承尺寸达到合格标准。本课题利用Vision Builder AI进行图像处理,通过Labview与PLC结合实现对检测轴承的分拣工作。这种结合了图像采集模块、处理与决策模块、执行模块的方案,高效准确地实现了轴承内外圈尺寸检测功能,对实现自动化生产有深远的意义。
关键词:机器视觉 轴承尺寸 图像处理 PLC控制
Measurement of Bearing Inner and Outer Ring Size Based on Machine Vision
Abstract
Machine vision is a science and technology that simulates human visual function by computer. It uses images to show the real world and then feedback to human cognition. It is widely used in the field of automated production nowadays. The bearing inner and outer ring size measurement system based on machine vision includes image acquisition module, image processing module and mechanical execution module. This subject is mainly aimed at the dimension detection of the inner and outer rings of bearings, which belongs to the post-processing of the products of the automatic production line. The purpose is to ensure that the dimensions of the bearings produced meet the qualified standards. This subject uses Vision Builder AI to process image, and realizes the sorting of testing bearings by combining Labview with PLC. This scheme combines image acquisition module, processing and decision module and execution module, realizes the dimension detection function of bearing inner and outer rings efficiently and accurately, and has far-reaching significance for realizing automatic production.
Key Words: machine vision;Bearing dimensions; image processing; PLC control
目录
摘 要 I
Abstract II
第一章 绪论 1
1.1课题的背景及意义 1
1.2机器视觉的发展 2
1.2.1国外研究进程 2
1.2.2国内研究进程 3
1.3机器视觉目前存在的问题 4
1.4课题内容和技术路线 5
1.5本章小结 6
第二章 尺寸测量系统概述 7
2.1被测对象与测控量 7
2.2常见测控系统设计方案 7
2.2.1基于MATLAB的测控系统设计 7
2.2.2基于Visual C 的测控系统设计 8
2.2.3基于LabVIEW和PLC的测控系统设计 9
2.3尺寸测量系统总体方案 9
2.4本章小结 11
第三章 尺寸测量系统硬件设计 12
3.1硬件选型 12
3.1.1相机选型 12
3.1.2光源选型 13
3.1.3执行机构选型 14
3.1.4光电传感器选型 15
3.1.5压力传感器选型 16
3.1.6 PLC选型 17
3.2硬件布局图 18
3.3控制系统电路设计 19
3.4电柜内外布局设计图 27
3.5经济性分析 28
3.6本章小结 29
第四章 尺寸测量系统软件设计 30
4.1软件功能分析 30
4.1.1二值化 30
4.1.2 滤波 31
4.1.3 标定 33
4.1.4 建立坐标系 34
4.1.5 寻找圆 35
4.2软件的界面设计 38
4.3变量定义 39
4.4 软件通讯 40
4.5 本章小结 45
第五章 总结与展望 46
5.1总结 46
5.2展望 46
参考文献 48
致谢 50
第一章 绪论
1.1课题的背景及意义
机器视觉是通过计算机来模拟人的视觉功能的一门科学技术,它的目的是用图像来展示这个世界并反馈给人类认知。一个完整的机器视觉系统常常由光源、镜头、相机、计算机、执行器五部分组成。完整的机器视觉系统按照模块功能不同可以分为光源系统、图像采集系统、图像处理系统、智能筛选决策系统以及机械执行系统[1]。
下图1-1所示的机器视觉系统的构成中,光源产生光线并照射到待测物体表面,光源的目的是让被测物体的特征图像增强视觉效果更容易被读取,尽可能地合理选择光源的照射方式使得达到均匀的照射效果。图像采集卡的目的是把相机收集到的图像信号转变为数字图像,图像采集卡的接口端一般是PCI或者直接支持USB接口接入的配置,计算机进行完图像处理算法后将无意义的图像转变为有意义的结果通过IO控制卡控制机械执行机构进行操作,即完成一个完整的机器视觉系统操作。机器视觉系统的特点为非接触性、精度高、信息量大、处理速度快。不同于人眼的直观观察,机器视觉系统采用的图像采集及分析系统,能够达到更高的检测精度[2]。此外机器视觉不是直接接触物体表面的,而是非接触式的,可以避免对被测物体造成损伤,特别是在一些生产环境艰苦难以人工操作的场合,机器视觉可以大大地减轻人为操作的难度与强度,提高生产线上的生产效率。同时机器视觉系统能够同时处理工业相机采集到的大量图像信息,应用上可以实现对大批量产品及高速运动物体的采集、处理和检验。
 
以上是毕业论文大纲或资料介绍,该课题完整毕业论文、开题报告、任务书、程序设计、图纸设计等资料请添加微信获取,微信号:bysjorg。
相关图片展示:








        
            
