节能减排下大型风电场和绿色港口船舶岸电协同运行控制研究毕业论文
2020-04-12 14:25:06
摘 要
现今大量使用的化石能源,其燃烧之后产生的污染物已引起了生态环境的极大地恶化,因此,为了可持续发展进行节能减排尤为重要。港口作为高污染的主要单位之一,船舶岸电系统与港口风电场的建设已然成为建设绿色港口,以及港口可持续发展的重要环节。本文借助MATLAB/SIMULINK平台针对船舶岸电电源的PWM整流器进行建模仿真,其控制系统采用电压、电流双闭环协同运行控制策略,所得结果对于岸电系统控制具有重要的指导意义。
论文主要研究了三相PWM整流器的协同控制策略与港口岸电桩待机供电问题,从这两方面探讨绿色港口的建设问题。
研究结果表明:电压型三相PWM整流器通过协同控制方法可以输出具有稳定电压的直流电,并可以使电网交流侧的功率因数接近1,实现能量的双向传递,而利用港口风电场对岸基接电桩进行供电,解决了岸电桩待机用电问题,对建设节能环保型港口具有较大的帮助。
本文的特色:采用PWM整流器对岸电进行整流,减少了网侧无功功率;利用风电对岸电桩进行待机供电,有效利用了风能这一清洁可再生能源。
关键词:节能减排;PWM整流器;协同控制;风力发电
Abstract
Nowadays, with the large use of fossil energy, pollutants generated after combustion have caused a great deterioration of the ecological environment. Therefore, it is particularly important to carry out energy conservation and emission reduction for sustainable development. As one of the main units of high pollution, the construction of marine shore power systems and port wind farms has become an important link in the construction of green ports and sustainable port development. This paper uses the MATLAB/SIMULINK platform to simulate the PWM rectifier of ship shore power supply. The control system adopts voltage and current double closed-loop cooperative operation control strategy. The results have important guidance for the control of the shore power system.
The dissertation mainly studies the cooperative control strategy of three-phase PWM rectifier and the standby power supply problem of the harbor shore power piles. What’s more, this paper discusses the construction of green ports from these two aspects.
The research results show that the voltage type three-phase PWM rectifier can output stable DC voltage through cooperative control method, can make the power factor of the AC side of the grid close to 1 and achieve two-way transmission of energy. The port wind farm is used to supply power to shore piles. The solution to the problem of standby power consumption of shore piles is of great significance to the construction of green ports.
The characteristics of this paper are: using PWM rectifier to rectify the shore power, reducing the reactive power at the grid side, using wind power to standby power supply to shore piles, and effectively using wind power as a clean renewable energy source.
Key Words:energy conservation;PWM rectifier;collaborative control;wind power
目 录
第1章 绪论 1
1.1 研究背景和意义 1
1.2 国内外研究现状 3
1.2.1 风电场研究现状 3
1.2.2 船舶岸电研究现状 5
1.3 主要研究内容 8
第2章 理论知识综述 9
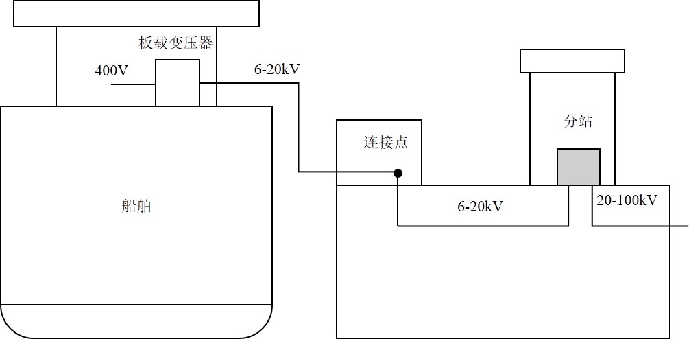
2.1 船舶岸电系统组成 9
2.2 PWM整流技术 10
2.2.1 脉冲宽度调制 10
2.2.2 “等量”坐标变换 11
2.2.3 SPWM波形的生成 12
2.3 本章小结 13
第3章 三相VSR的建模及分析 14
3.1 三相对称坐标系下的数学模型 15
3.2 三相VSR dq模型 16
3.3 本章小结 18
第4章 三相VSR的模拟仿真 19
4.1 双闭环协同运行控制策略 19
4.1.1 交流侧电感设计 19
4.1.2 直流侧电容设计 20
4.1.3 同步旋转坐标系(d,q)两分量解耦处理 21
4.1.4 电流内环PI参数设计 22
4.1.5 电压外环PI参数设计 24
4.2 三相VSR建模与仿真 25
4.3 三相VSR仿真结果分析 32
4.4 与传统整流器对比分析 36
4.4.1 交流侧电流谐波畸变 38
4.4.2 网侧功率因数 39
4.4.3 直流侧电压值 39
4.5 本章小结 40
第5章 基于港口风电场的岸基接电桩供电方案 41
5.1 船舶岸基接电桩的结构 41
5.2 待机供电方案 42
5.3 本章小结 43
第6章 环境影响及经济性分析 44
6.1 环境影响 44
6.2 经济性分析 44
第7章 总结与展望 45
7.1 总结 45
7.2 展望 45
参考文献 47
致 谢 49
第1章 绪论
1.1 研究背景和意义
由于人类社会的不断进步,工业生产等活动所需的能源种类也在不停的变化,而近代主要消耗的能源是化石能源,在20世纪以前,人们主要以煤炭作为主要能源,随着内燃机等新技术的出现,石油逐渐成为主要能源,但由于其储量原因,天然气作为其替代品,消耗量也不断上升。化石能源并不是取之不尽的能源,有数据表明按照如今社会的发展速度,若一直采用化石能源作为社会发展的主要动力,再过约55年石油与天然气会相继消耗殆尽,煤炭也只有约113年的开采年限,全世界化石能源分布情况如表1.1所示。
表1.1 世界化石能源分布情况[1]
地区 | 石油 | 煤炭 | 天然气 | |||
剩余储藏量(亿吨) | 采储比(年) | 剩余储藏量(亿吨) | 采储比(年) | 剩余储藏量(亿吨) | 采储比(年) | |
中东 | 1049 | 78 | 11 | gt;500 | 80 | gt;100 |
欧洲 | 198 | 23 | 3105 | 254 | 57 | 55 |
亚太 | 56 | 14 | 2844 | 54 | 15 | 31 |
南美 | 511 | gt;100 | 146 | 149 | 8 | 44 |
北美 | 350 | 37 | 2451 | 250 | 12 | 13 |
非洲 | 173 | 41 | 318 | 122 | 14 | 70 |
合计 | 2382 | 53 | 8915 | 113 | 186 | 55 |
全球传统的化石能源日渐消耗,由于大量燃烧石油、天然气、煤炭等能源,会生出大量的如、、等有害气体,严重威胁全球生态系统与气象状况,探寻可取代传统化石能源的可持续利用的无污染能源一直是全球注重的焦点问题。常见的清洁能源主要有风能、太阳能、水能,其分布情况如表1.2所示,风能在亚洲、北美洲、非洲储量巨大,并大多集中在各洲纬度较高的地区,太阳能在赤道附近的地区储量巨大,而在亚洲、北美洲、南美洲的主要流域有着丰富的水力资源。风能与太阳能相较于核能发电不会产生核废料的问题,而水力发电受天气地形的影响较大,建造费用昂贵,并且对周边的生态环境产生很大的压力。因其拥有可再生、零污染和无排放等优势,风力发电已经逐步成为新能源发电方法中比较成熟且开发前景较大的一种发电技术。重点研究风能这种没有污染的清洁可再生能源,是缓解现今日益严峻的生态问题的有效措施[1]。
表1.2 风能、太阳能、水能的全球分布情况
地区 | 风能 | 太阳能 | 水能 | |||
理论储量(万亿千万时/年) | 占比(年) | 理论储量(万亿千万时/年) | 占比(年) | 理论储量(万亿千万时/年) | 占比(年) | |
亚洲 | 500 | 25 | 375500 | 25 | 18 | 46 |
欧洲 | 150 | 8 | 3000 | 2 | 2 | 5 |
北美 | 400 | 20 | 16500 | 11 | 6 | 15 |
南美 | 200 | 10 | 10500 | 7 | 8 | 21 |
非洲 | 650 | 32 | 60000 | 40 | 4 | 10 |
大洋洲 | 100 | 5 | 22500 | 15 | 1 | 3 |
合计 | 2000 | 100 | 150000 | 100 | 9 | 100 |
全世界的风能的存储量很大,有资料表明大气中含有的能量约为兆瓦,这是1948年,普特南姆对全球风能的计算,并得到世界气象组织的承认。而根据研究分析大气总能量的1千万分之一可被人们利用,这些能量足以满足全球电能的总需求。但为满足能源可再生的条件,这部分能量不能全部利用,阿尔克斯认为人们可使用的风能总数为兆瓦,即便如此,这个数字仍然远远大于可利用的水能,因此风能是非常有发展前景的可再生能源[2]。随着风力发电技术的发展与日益完善,风力发电相较于其它可再生能源更具有商业化、大型化的潜质,并最有可能成为未来代替传统化石能源的新型能源,目前已得到全世界各国的广泛关注[3]。
以上是毕业论文大纲或资料介绍,该课题完整毕业论文、开题报告、任务书、程序设计、图纸设计等资料请添加微信获取,微信号:bysjorg。
相关图片展示:









